PROYECTO de Norma Oficial Mexicana PROY-NOM004ENER2024, Eficiencia energética para el conjunto motorbomba y motobombas, para bombeo de agua limpia, en potencias de 0,149 kW (1/5 HP) hasta 1,492 kW (2 HP) Límites, métodos de prueba y etiquetado.

Al margen un sello con el Escudo Nacional, que dice: Estados Unidos Mexicanos.- Secretaría de Energía.- Comisión Nacional para el Uso Eficiente de la Energía.- Comité Consultivo Nacional de Normalización para la Preservación y Uso Racional de los Recursos Energéticos (CCNNPURRE).

PROYECTO DE NORMA OFICIAL MEXICANA PROY-NOM-004-ENER-2024, EFICIENCIA ENERGÉTICA PARA EL CONJUNTO MOTORBOMBA Y MOTOBOMBAS, PARA BOMBEO DE AGUA LIMPIA, EN POTENCIAS DE 0,149 kW (1/5 HP) HASTA 1,492 kW (2 HP) LÍMITES, MÉTODOS DE PRUEBA Y ETIQUETADO.
ISRAEL JAUREGUI NÁRES, Presidente del Comité Consultivo Nacional de Normalización para la Preservación y Uso Racional de los Recursos Energéticos (CCNNPURRE) y Director General de la Comisión Nacional para el Uso Eficiente de la Energía (CONUEE), con fundamento en los artículos 17, 33, fracción X de la Ley Orgánica de la Administración Pública Federal; 17, 18, fracciones V y XIX y 36, fracción IX de la Ley de Transición Energética; 24, 25, 34, 35 fracción V 36, 38 ,39 y 41 de la Ley de Infraestructura de la Calidad; 2 apartado F, fracción II, 8, fracciones XIV y XV, 39 y 40 del Reglamento Interior de la Secretaría de Energía, el Artículo Único del Acuerdo por el que se delegan en el Director General de la CONUEE, las facultades que se indican; y apartado X, inciso A, numerales 11 y 15, e inciso D numerales 1, 2, 3, 9 y 10 del Manual de Organización General de la CONUEE; y
CONSIDERANDO
Que la Ley Orgánica de la Administración Pública Federal, define las facultades de la Secretaría de Energía, entre las que se encuentra la de expedir normas oficiales mexicanas que promueven la eficiencia del sector energético.
Que la CONUEE es un órgano administrativo desconcentrado de la Secretaría de Energía, que cuenta con autonomía técnica y operativa, y que tiene por objeto promover la Eficiencia Energética y constituirse como órgano de carácter técnico en materia de aprovechamiento sustentable de la energía.
Que la Ley de Transición Energética tiene por objeto regular el aprovechamiento sustentable de la energía así como las obligaciones en materia de Energías Limpias y de reducción de emisiones contaminantes de la Industria Eléctrica, manteniendo la competitividad de los sectores productivos, y reglamentaria de los párrafos 6 y 8 del artículo 25 de la Constitución Política de los Estados Unidos Mexicanos, así como de los transitorios Décimo Séptimo y Décimo Octavo del Decreto por el que se reforman y adicionan diversas disposiciones de la Constitución Política de los Estados Unidos Mexicanos, en Materia de Energía, publicado en el Diario Oficial de la Federación el 20 de diciembre de 2013.
Que es necesario establecer los límites, métodos de prueba y etiquetado para los conjunto motor-bomba y motobombas con la finalidad de eficientar la energía que utilizan estos equipos.
Que en el caso del presente Proyecto de Norma Oficial Mexicana, se coadyuva al fortalecimiento del marco regulatorio en materia de eficiencia energética, en consecuencia con la Ley de Transición Energética, expedida el 24 de diciembre de 2015 y su Reglamento expedido el 4 de mayo de 2017.
Que habiendo cumplido el procedimiento que establece la Ley de Infraestructura de la Calidad, el presente Proyecto de Norma Oficial Mexicana PROY-NOM-004-ENER-2024, Eficiencia energética para el conjunto motorbomba y motobombas, para bombeo de agua limpia, en potencias de 0,149 kW (1/5 HP) hasta 1,492 kW (2 HP) Límites, métodos de prueba y etiquetado., se sometió a consideración, y fue aprobado por el Comité Consultivo Nacional de Normalización para la Preservación y Uso Racional de los Recursos Energéticos (CCNNPURRE), en su Segunda Sesión Ordinaria del 13 de agosto de 2024.
Que el presente Proyecto de Norma Oficial se publica a efecto de que los interesados, dentro de los 60 días naturales siguientes de la fecha de su publicación en el Diario Oficial de la Federación y Plataforma Tecnológica Integral de Infraestructura de la Calidad, presenten sus comentarios en idioma español ante el CCNNPURRE, ubicado en: Av. Revolución No. 1877, Colonia Loreto, Alcaldía Álvaro Obregón, Ciudad de México, C.P. 01090, correo electrónico: norma.morales@conuee.gob.mx y alberto.lopez@conuee.gob.mx
Que durante el plazo mencionado y de conformidad con lo dispuesto en el artículo 35, fracción V de la Ley de la Infraestructura de la Calidad, los documentos que sirvieron de base para la elaboración del presente Proyecto de Norma Oficial Mexicana y el Análisis de Impacto Regulatorio, estarán a disposición del público en general, para su consulta, en el domicilio del mencionado Comité, en tanto no se hayan emitidos los lineamientos que regularán el acceso a la Plataforma Tecnológica Integral de Infraestructura de la Calidad por parte de los interesados, y los formatos electrónicos que deberán utilizarse para esos efectos.
Por lo expuesto y fundamentado, se expide para consulta pública el siguiente:
PROYECTO DE NORMA OFICIAL MEXICANA PROY-NOM-004-ENER-2024, EFICIENCIA ENERGÉTICA
PARA EL CONJUNTO MOTORBOMBA Y MOTOBOMBAS, PARA BOMBEO DE AGUA LIMPIA, EN
POTENCIAS DE 0,149 kW (1/5 HP) HASTA 1,492 kW (2 HP) LÍMITES, MÉTODOS DE PRUEBA Y
ETIQUETADO
PREFACIO
El presente Proyecto de Norma Oficial Mexicana fue elaborado por el Comité Consultivo Nacional de Normalización para la Preservación y Uso Racional de los Recursos Energéticos (CCNNPURRE), con la colaboración de los siguientes organismos, instituciones y empresas:
·  Asociación de Normalización y Certificación, S.A. de C.V.
·  Ampliequipos, S.A. de C.V.
·  Cámara Nacional de Manufacturas Eléctricas
·  Colegio de Ingenieros Mecánicos Electricistas, A.C.
·  Grupo Evans, S.A. de C.V.
·  Fideicomiso para el Ahorro de Energía Eléctrica
·  Instituto Nacional de Electricidad y Energías Limpias
·  Normalización y Certificación NYCE, S.C.
·  Regal Beloit de México, S. de R.L. de C.V
·  Marathon Sales de México, S. de R.L. de C.V.
·  Secretaría de Energía
·  Truper, S.A. de C.V.
·  WEG México, S.A. de C.V.
Índice de Contenido
1.     Objetivo y campo de aplicación
2.     Referencias
3.     Definiciones
4.     Clasificación
4.1.   De acuerdo con la potencia del motor eléctrico
4.2.   De acuerdo con el impulsor de la bomba
5.     Especificaciones
5.1.   Determinación del Índice de Energía de la Bomba (IEB)
5.2.   Valor máximo del IEB
6.     Muestreo
6.1.   Selección de la muestra
7.     Criterios de aceptación
7.1.   Resultado de la prueba
7.2.   Etiquetado
8.     Método de prueba
8.1.   Alcance
8.2.   Instrumentos de medición
8.3.   Condiciones de prueba
8.4.   Recopilación y análisis de datos
8.5.   Prueba de estabilización
8.6.   Prueba de comportamiento
8.7.   Registro de mediciones
8.8.   Cálculos y redondeo
9.     Cálculo del índice de energía del conjunto motor-bomba o motobomba (IEB)
9.1.   Alcance
9.2.   Cálculo de REBSTD
9.3.   Cálculo de la razón energética de la bomba (REB)
10.   Etiquetado
10.1.  Permanencia
10.2.  Ubicación
10.3.  Información
10.4.  Dimensiones
10.5.  Distribución de la información y colores
11.   Vigilancia
12.    Procedimiento de evaluación de la conformidad (PEC)
12.1.  Objetivo
12.2.  Referencias
12.3.  Definiciones
12.4.  Disposiciones generales
12.5.  Procedimiento
12.6.  Renovación
12.7.  Ampliación o reducción del certificado de la conformidad del producto
12.8.  Responsabilidades de los Organismos de Evaluación de la Conformidad (OEC)
12.9.  Diversos
13.   Sanciones
14.   Concordancia con normas internacionales
Apéndices
Apéndice A (Normativo) Arreglo de prueba
Apéndice B (Normativo) Reporte de resultados de prueba
Apéndice C (Normativo) Equipo de medición
Apéndice D (Normativo) Análisis de regresión lineal
Apéndice E (Normativo) Factores de conversión
15.   Bibliografía
1. Objetivo y campo de aplicación
Este Proyecto de Norma Oficial Mexicana establece el valor máximo del Índice de Energía de la Bomba (IEB) que deben cumplir los conjuntos motor-bomba y motobombas, para manejo de agua limpia; establece, además, el método de prueba y cálculo para comprobar el cumplimiento de dicho índice, así como, los requisitos de información que debe contener la etiqueta y el Procedimiento de evaluación de la conformidad.
Este Proyecto de Norma Oficial Mexicana aplica para el conjunto motorbomba y motobombas, que utilizan motores monofásicos de inducción tipo jaula de ardilla, para manejo de agua limpia en potencias de 0,149 kW (1/5 HP) hasta 1,492 kW (2 HP), importados, fabricados o comercializados en los Estados Unidos Mexicanos.
Este Proyecto de Norma Oficial Mexicana tutela el objetivo legítimo de interés público IX, con relación al uso y aprovechamiento de los recursos naturales de la Ley de Infraestructura de la Calidad.
Se excluyen del campo de aplicación los siguientes tipos de bombas:
a)    Contra incendio;
b)    Autoaspirantes/Autocebantes; e
c)    Impulsadas por motores de imanes permanentes;
2.    Referencias
Para la correcta aplicación del Proyecto de Norma Oficial Mexicana deben consultarse y aplicarse las siguientes Normas Oficiales Mexicanas vigentes o las que las sustituyan:
- NOM-008-SE-2021, Sistema general de unidades de medida (cancela a la NOM-008-SCFI-2002), publicada en el Diario Oficial de la Federación el 29 de diciembre de 2023;
- NOM014ENER2004, Eficiencia energética de motores eléctricos de corriente alterna, monofásicos, de inducción, tipo jaula de ardilla, enfriados con aire, en potencia nominal de 0,180 kW a 1,500 kW. Límites, método de prueba y marcado, publicada en el Diario Oficial de la Federación el 19 de abril de 2005; y
- NOM-033-ENER-2019, Eficiencia energética de motores de corriente alterna, enfriados con aire, en potencia nominal mayor o igual que 1 W y menor que 180 W. Límites, método de prueba y marcado, publicada en el Diario Oficial de la Federación el 21 de julio de 2021.
3. Definiciones
Para los propósitos del presente Proyecto de Norma Oficial Mexicana se aplican las siguientes definiciones:
3.1 Agua limpia
Aquella que no está contaminada y que llega a las viviendas, o lugares de residencia temporal, así como locales de servicio e industriales o agrícolas por medio de tuberías y la cual es destinada para satisfacer diversas necesidades humanas sin necesidad de ser agua potable.
3.2 Bomba
Máquina que convierte la energía mecánica proveniente de un eje rotatorio a sus componentes móviles a energía hidráulica.
3.3 Carga dinámica total (H)
La carga dinámica total de bombeo incluye todos los obstáculos o resistencias que tendrá que vencer el agua en movimiento durante su trayecto y es la suma algebraica de las cargas totales de succión y de descarga (Véase secuencia de cálculos indicada en la Tabla 6).
3.4 Conjunto motor-bomba
Bomba que se impulsa por un motor eléctrico en acoplamiento directo y que transfiere energía al agua para incrementar su velocidad, la cual se transforma en energía de presión.
3.5 Eficiencia de la bomba (b)
Razón de la potencia hidráulica en la descarga de la bomba (Psb) entre la potencia mecánica suministrada a la flecha de la bomba (Peb) de parte del motor.

3.6 Eficiencia del motor (m)
Razón entre la potencia mecánica de salida en la flecha (Peb) y la potencia eléctrica de entrada del motor (Pe).

3.7 Equilibrio térmico
El que se alcanza cuando la diferencia entre dos mediciones continuas de la temperatura del motor eléctrico, en un periodo de 30 min no exceda de 1 ºC, trabajando en la potencia nominal del motor del conjunto motorbomba o motobomba, o en el punto de mejor eficiencia (PME) de la bomba.
3.8 Flujo (caudal o gasto)
Razón a la cual el volumen de agua cruza la sección transversal del tubo por unidad de tiempo.
3.9 Forma de onda
El coeficiente de distorsión de armónicos totales (DAT), está definido por:

Dónde:
DAT
coeficiente de distorsión de armónicos totales;
valor eficaz de la fundamental de la onda de tensión, en V, y
valor eficaz de cada armónica de tensión, en V.
3.10 Frecuencia de rotación (n)
Número de revoluciones por unidad de tiempo a las que gira la flecha del conjunto motorbomba o motobomba, expresada en revoluciones por minuto (r/min, min-1).
3.11 Frecuencia nominal de rotación (nn)
Número de revoluciones por unidad de tiempo a las que gira la flecha del conjunto motor-bomba o motobomba tras alcanzar la operación estable en el punto de prueba especificado.
3.12 Índice de Energía de la Bomba (IEB)
 
Comparación entre la potencia real utilizada por la bomba y la potencia máxima permitida para el mismo tipo de bomba; cuyo valor es el que resulta de dividir la razón de energía de la bomba (REB) para un tipo y modelo de bomba en particular (con diámetro completo del impulsor), entre la razón de energía de la bomba calculada (REBSTD) que cumple los requisitos mínimos de consumo energético para el mismo tipo de bomba y se representa mediante la siguiente expresión:

3.13 Máxima potencia hidráulica
De acuerdo a la curva de operación del conjunto motorbomba o motobomba, es el punto donde la potencia hidráulica alcanza su máximo valor.
3.14 Motobomba
Motor eléctrico directamente unido a una bomba de agua sin acoplamientos, es decir, el impulsor (o rodete) es fijado directamente a la flecha del motor.
3.15 Motor de inducción monofásico tipo jaula de ardilla
Aquel en el cual los conductores del rotor son barras colocadas en las ranuras del núcleo secundario, que se conectan en corto circuito por medio de anillos en sus extremos semejando una jaula de ardilla.
3.16 Motor eléctrico
Máquina rotatoria que convierte la energía eléctrica en energía mecánica.
3.17 Potencia de entrada al motor (Pen)
Aquella que requiere el motor eléctrico monofásico acoplado a la bomba, expresado en watts.
3.18 Potencia hidráulica (Ph)
El trabajo requerido para desplazar de un punto a otro un volumen de agua por unidad de tiempo, expresado en watts.
3.19 Potencia nominal del motor eléctrico (Pn)
Aquella indicada en la placa o etiqueta de datos del motor eléctrico, expresada en watts.
3.20 Punto de Mejor Eficiencia (PME)
Aquel en el que la eficiencia de la bomba alcanza su punto máximo, o su punto óptimo de operación de acuerdo con el fabricante, o en su caso, el que se indique en la placa o etiqueta de datos del conjunto motor-bomba o motobomba.
3.21 Razón de Energía de la Bomba (REB)
Calificación de eficiencia de la bomba, la cual se calcula para las condiciones de operación nominales de la bomba bajo evaluación.
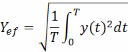
3.22 Valor Eficaz (RCM)
También conocido como Raíz Cuadrática Media (RCM) o por sus siglas en inglés RMS (Root Mean Square) y está definido por:

Dónde:
Yef       valor eficaz;
         periodo de la función; y
    función
3.23 Impulsor centrífugo
Aquel caracterizado por presentar álabes con trayectoria curva en sentido contrario al giro, como se observa en la Figura 1.

Figura 1.- Impulsor centrífugo
3.24 Impulsor periférico
Aquel caracterizado por presentar álabes perpendiculares al eje en toda su trayectoria perpendicular al eje, como se observa en la Figura 2.

Figura 2.- Impulsor periférico.
4. Clasificación
Los equipos, objeto de este Proyecto de Norma Oficial Mexicana, se clasifican como sigue:
4.1 De acuerdo con la potencia nominal del motor eléctrico:
-    De 0,149 kW (1/5 HP) hasta 1,492 kW (2 HP).
Nota: HP = Caballo de potencia
4.2 De acuerdo con el impulsor de la bomba:
-    Centrífugo o
-    Periférico.
5. Especificaciones
Los conjuntos motorbomba o motobombas para manejo de agua limpia, incluidos en el objetivo y campo de aplicación de este Proyecto de Norma Oficial Mexicana, deben satisfacer lo siguiente:
5.1 Determinación del índice de Energía de la Bomba (IEB)
Para la determinación del IEB se requiere como prueba única la que se aplica según el método incluido en el Capítulo 8 de este Proyecto de Norma Oficial Mexicana y el procedimiento de cálculo indicado en el Capítulo 9.
5.2 Valor máximo del IEB
Todos los conjuntos motorbomba o motobombas, deben cumplir cuando menos con un valor de IEB igual o menor a 1 tal como se indica en la Tabla 1.
Los motores del conjunto motor-bomba o motobombas deben contar con certificado vigente en la NOM-014ENER2004 o en la NOM-033-ENER-2019 o las NOM vigentes que las sustituyan (Véase Capítulo 2. Referencias).
Tabla 1 Valor máximo del IEB
Clase de equipo a)
Máximo IEB
Valor-Cb)
1 800
1,00
128,47
3 600
1,00
130,42
a)    Dónde:
-     Frecuencia de rotación: 1 800 = 1 800 min-1, 3 600 = 3 600 min-1.
-     La determinación del IEB se hace usando el procedimiento de prueba indicado en el Capítulo 8 y el procedimiento de cálculo indicado en el Capítulo 9.
b)    Los valores C que se muestran en esta tabla deben usarse en la ecuación para REBSTD al calcular IEB, como se describe en el Capítulo 9 (inciso 9.2.2).
 
6. Muestreo
6.1 Selección de la muestra
La toma de muestras para fines de certificación (o recertificación) se realiza conforme se indica en el inciso 12.5.4.
7. Criterios de aceptación
El conjunto motorbomba o motobomba comprendida dentro del campo de aplicación, cumple con el presente Proyecto de Norma Oficial Mexicana, si satisface con lo establecido en los incisos: 7.1 y 7.2.
7.1 Resultado de la prueba
Como resultado de la prueba, descrita en el Capítulo 8, y el procedimiento para determinar el IEB, descrito en el Capítulo 9, de cada uno de los equipos que integran la muestra, debe ser menor o igual al valor del IEB establecido en la Tabla 1 del inciso 5.2.
7.2 Etiquetado
El titular (fabricante, importador o comercializador) es quien propone el valor del IEB (valor adimensional), que debe utilizarse en la etiqueta del modelo o familia que desee certificar, este valor debe cumplir con las siguientes condiciones:
a)    Ser siempre igual o menor al valor del IEB máximo permisible por el presente Proyecto de Norma Oficial Mexicana, según la Tabla 1 del inciso 5.2; y
b)    El valor del IEB obtenido en cualquier prueba de cada una de las muestras (certificación inicial, renovación, muestreo, ampliación, etc.) debe ser igual o menor que el valor que se indica en la etiqueta, en caso contrario sólo se debe permitir un incremento de 3 % de variación siempre y cuando este valor no sea mayor que el límite máximo permisible que se indica en la Tabla 1.
En caso de no cumplirse los requisitos establecidos en los incisos: 7.1 y 7.2, se permite repetir la prueba a una segunda muestra de las mismas características. Si esta segunda muestra no satisface con las condiciones especificadas, entonces el modelo no cumple con el Proyecto de Norma Oficial Mexicana, por lo tanto, se rechaza y el conjunto motorbomba o motobomba bajo prueba no se autoriza para comercializarse en los Estados Unidos Mexicanos.
8. Método de prueba
8.1 Alcance
El procedimiento aquí descrito permite obtener los parámetros necesarios para el cálculo de IEB del conjunto motor-bomba o motobomba cuyo procedimiento se describe en el Capítulo 9 de este Proyecto de Norma Oficial Mexicana.
8.2 Instrumentos de medición
En la Tabla 2 se indica la incertidumbre máxima permitida en los instrumentos de medición a utilizarse en la medida del parámetro indicado, en el Apéndice C, se da una breve descripción de estos instrumentos.
La fuente de suministro de potencia debe ser capaz de proveer tensiones balanceadas cercanamente a la forma de onda del tipo senoidal.
Tabla 2 - Incertidumbre máxima permisible de los instrumentos de medición
Cantidad medida
Incertidumbre máxima permisible del dispositivo de medición
Flujo
± 2,5 %
Carga diferencial a
± 2,5 %
Carga a la descarga
± 2,5 %
Carga a la succión
± 2,5 %
Potencia de entrada a la bomba
± 2,5 %
Potencia de entrada al motor
± 2,0 %
Frecuencia de rotación
± 1,4 %
Temperatura
± 0,3 °C
a Incertidumbre permisible de dispositivos para medición de carga incluye instrumentos para medir distancias.
 
8.2.1Instrumentos para parámetros eléctricos
Los instrumentos de medición de parámetros eléctricos deberán de medir la corriente RCM, el voltaje RCM y la potencia hasta el armónico 40 de la frecuencia fundamental (60 Hz) de la fuente de suministro de potencia eléctrica.
8.2.2Combinación de instrumentos de medición
Cuando más de un instrumento es utilizado para medir un parámetro eléctrico dado, todos los instrumentos usados para medir ese parámetro deben tener una precisión combinada de ± 2,0 % del valor medido en la frecuencia de la fundamental (60 Hz) de la fuente de suministro eléctrico, donde la precisión combinada es la suma de la raíz de los cuadrados de las precisiones de los instrumentos individuales.
8.3 Condiciones de la prueba
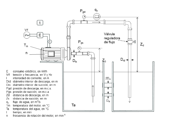
·  Utilizar el arreglo físico como lo indica el Apéndice A (Figuras A.2a o A.2b);
·  Realizar la prueba con el diámetro total del impulsor;
·  El agua utilizada debe ser conforme a lo indicado en el inciso 3.1, a una temperatura entre 10 °C y 30 °C;
·  La medición de temperatura del agua se hace conforme a alguno de los métodos recomendados en el inciso C.5.1 del Apéndice C;
·  La fuente de suministro de potencia eléctrica debe tener una capacidad de al menos tres veces mayor a la potencia del motor eléctrico a probar;
·  La precisión de los instrumentos debe ser de 0,01 % y una exactitud de ± 0,5 %;
·  La frecuencia de la red de suministro eléctrico deberá ser de 60 Hz;
·  Si el motor tiene indicada dos tensiones eléctricas de alimentación o más, la prueba debe ser hecha a la tensión menor; y
·  Antes de iniciar la prueba se deben colocar tres detectores de temperatura por resistencia o termopares en los devanados o superficies accesibles del motor, mediante los cuales se detectará el equilibrio térmico durante la prueba de estabilización. Cada detector se debe instalar en forma tal que quede protegido contra corrientes de aire de enfriamiento y debe permanecer firme en su posición durante toda la prueba (Véase inciso C.5.2 del Apéndice C).
8.3.1 Frecuencia nominal de rotación (nn)
La frecuencia nominal de rotación del conjunto motor-bomba o motobomba, está definida por el fabricante, pero los datos de prueba deben ser corregidos a la frecuencia específica de rotación (Ns) conforme se indica en el inciso 9.2.1, con base en el rango de velocidades de rotación en las que el conjunto motor-bomba o motobomba está diseñado para operar.
La prueba de estabilización se lleva a cabo a una frecuencia de rotación dentro del 80 % al 120 % de la nn, tal como se indica en la Tabla 3.
Tabla 3 - Valores nominales y rangos de variación de la de frecuencia de rotación
Número de polos del motor
acoplado a la bomba
Rango de variación de la frecuencia
de rotación (min-1)
Valores de la frecuencia nominal
de rotación [nn], (min-1)
4 polos
De 1 440 hasta 2 160
1 800
2 polos
De 2 880 hasta 4 320
3 600
 
8.3.2 Calidad de la señal eléctrica
- El voltaje de alimentación debe estar dentro de ± 0,5 % del valor nominal del motor;
- La frecuencia de la red debe estar dentro de ± 0,5 % del valor nominal del motor; y
- La distorsión armónica total (DAT) debe ser menor al 5 %.
8.4 Recopilación y análisis de datos
8.4.1 Instrumentos de medición hidráulicos con amortiguadores
Se recomienda el uso de instrumentos de medición con amortiguadores, conforme se especifica en el inciso 8.4.1.1.
8.4.1.1 Fluctuaciones en las mediciones hidráulicas
La Tabla 4 da la tolerancia permisible de fluctuaciones para cada variable a medir.
Cuando la construcción u operación de una bomba sea tal que las tolerancias de medición sean mayores que las especificadas en la Tabla 4, las mediciones se llevarán a cabo utilizando instrumentos de medición con amortiguadores integrados. Esto debe reducir la amplitud de las fluctuaciones dentro de los valores dados en la Tabla 4.
Tabla 4. - Tolerancia permisible de fluctuaciones como porcentaje del valor medio de la variable
que se mide en cualquier punto de prueba
Variable medida
Tolerancia de medición permisible
Flujo o gasto
± 3 %
Carga diferencial
± 4 %
Carga a la descarga
± 3 %
Carga a la succión
± 3 %
Potencia de entrada al motor
± 3 %
Frecuencia de rotación
± 1 %
Temperatura
± 0,3 °C
 
8.5 Prueba de estabilización
La prueba de estabilización tiene por objetivo conseguir la operación estable del conjunto motor-bomba o motobomba bajo las condiciones de PME.
8.5.1 Procedimiento de prueba para la estabilización
El conjunto motor-bomba o motobomba debe operar en forma estable con el valor del caudal de agua especificado por el comercializador, fabricante o importador donde la motobomba o el conjunto motor-bomba presenta el punto óptimo de comportamiento (PME) hasta lograr el equilibrio térmico (Véase inciso 3.7). Esta información puede venir en la placa de datos, etiqueta de empaque o instructivo.
La densidad del agua tendrá un valor constante de 1 000 kg/m3.
Durante el desarrollo de la prueba y una vez logrado el equilibrio térmico, deberá registrarse:
1)    t        Tiempo de estabilización, en min;
2)    V       Tensión eléctrica de alimentación, en V;
3)    I        Corriente eléctrica de alimentación, en A;
4)    Pen     Potencia de entrada del motor, en W;
5)    n        Frecuencia de rotación, en min-1;
6)    fp       Factor de potencia, en valor decimal;
7)    f        Frecuencia de la red de alimentación, en Hz;
8)    Tamb   Temperatura ambiente, en °C;
9)    Tm      Temperaturas del motor, en °C;
10)   Ta      Temperatura del agua, en °C;
11)   Pgs     Carga en la succión, en m.c.a;
12)   Pgd     Carga en la descarga, en m.c.a.;
13)   qv       Flujo volumétrico, en m3/s;
14)   Zs       Distancia vertical desde el nivel de referencia al centro del manómetro en la succión, en m.c.a.; y
15)   Zd      Distancia vertical desde el nivel de referencia al centro del manómetro en la descarga, en m.c.a.
Todas las mediciones se realizarán en condiciones de estado estable (sin vórtices y con lecturas estabilizadas después de cualquier cambio en el ajuste de flujo; consulte el inciso A.1 del Apéndice A)
Los registros de mediciones para verificar el equilibrio térmico se realizan cada 30 min.
Para disminuir la fluctuación de las mediciones, se registran al menos tres mediciones con aproximadamente 5 s de diferencia y se calcula su valor promedio. Las mediciones registradas no deben estar más alejadas de la media calculada que la tolerancia especificada en la Tabla 4.
Si el motor del conjunto motorbomba o motobomba que forme parte de la muestra, se encuentra marcado a dos o más tensiones eléctricas, el equipo se debe probar a la tensión menor.
8.6 Prueba de comportamiento
Una vez terminada la prueba de estabilización, se procede a la prueba para registrar el comportamiento de las mediciones de parámetros del conjunto motor-bomba o motobomba a diferentes puntos de caudal respecto al PME.
Las mediciones deben ser hechas bajo condiciones de estabilidad, para lo cual deberán verificarse los parámetros de los equipos de medición una vez realizado el cambio de caudal.
Las mediciones deberán registrarse al menos después de 5 min una vez hecho el cambio de caudal, con el objetivo de permitir la estabilidad indicada en el párrafo anterior.
8.6.1 Procedimiento de prueba de comportamiento
Para la prueba de comportamiento, se deben tomar siete puntos como mínimo de acuerdo con lo siguiente:
Los puntos se seleccionan al 40 %, 60 %, 75 %, 90 %, 100 %, 110 % y 120 % del flujo PME esperado. Si el flujo PME de prueba se desplaza en más del 3 % del valor esperado, entonces se debe repetir la prueba.
El arreglo físico para la prueba de comportamiento es el mismo al indicado para la prueba de estabilización (Figuras A.2a o A.2b del Apéndice A).
Para cada punto de prueba deberán registrarse los parámetros indicados en la Tabla 5.
Sin embargo, para bombas con un flujo de agua máximo permitido según lo especificado por el fabricante inferior al 120 % del flujo PME, se deben tomar puntos de prueba alternativos. Para este caso particular, los puntos de medición se seleccionan conforme se indica en el inciso 8.6.2.
8.6.2 Agotamiento del PME
La prueba de comportamiento a bombas para las cuales el PME esperado corresponde a un flujo de agua que está dentro del +20 % del flujo máximo esperado a la que la bomba está diseñada para operar de manera continua o segura (es decir, bombas con un PME cercano al agotamiento), se hace de acuerdo con el procedimiento de prueba especificado en este documento, pero con las siguientes consideraciones:
a)   Usar los siguientes siete puntos de caudal conforme el PME esperado: 40 %, 50 %, 65 %, 70 %, 80 %, 90 % y 100 %;
b)   Usar los siete puntos indicados en el inciso a) del caudal máximo esperado de la bomba para determinar la entrada de energía de la bomba o la entrada de energía del motor en los puntos de carga especificados en el inciso 9.3.1; y
c)   Para determinar REB y REBSTD, utilice puntos de carga del 65 %, 90 % y 100 % del caudal PME.
8.7 Registro de mediciones
Los registros de las mediciones deben ser en el formato especificado por el Laboratorio de pruebas (LP) que deberá contener al menos los valores indicados en la Tabla 5. Dichos valores deben registrarse con un entero y dos decimales conforme a la regla del redondeo progresivo.
En la Tabla 5 se muestran los requisitos mínimos para el registro de mediciones.
Tabla 5 Registro de lecturas para cada punto de prueba
Lugar y fecha:
Bomba
Tipo:
No. serie:
Datos de placa del motor
Marca:
Tensión nominal en volts (Vn):
Frecuencia de rotación nominal en min-1 (nn)
Modelo comercial:
Corriente nominal en Amperes (In):
Potencia nominal del motor en kW (Pm), en forma alternativa en HP:
Condiciones de la prueba
Presión barométrica (kPa):
Diámetro interior de la tubería, en m.
En la succión (Dis):
En la descarga (Did):
Inicio de la prueba
Hora:
Temperatura inicial del agua en ºC (Tai):
Temperatura ambiente inicial en ºC (Tambi):
Final de la prueba
Hora:
Temperatura final del agua en ºC (Taf):
Temperatura ambiente final en ºC (Tambf):
Parámetro
% de flujo respecto al PME
PME1
40 %
60 %
75 %
90 %
100 %
110 %
120 %
2 40 %
50 %
65 %
70 %
80 %
90 %
100 %
qv Flujo volumétrico, en m3/s
 
 
 
 
 
 
 
 
Pgs Carga en la succión, en
Pa
 
 
 
 
 
 
 
 
Pgd Carga en la descarga, en
Pa
 
 
 
 
 
 
 
 
Tm Temperatura del motor,
en °C
 
 
 
 
 
 
 
 
Ta Temperatura del agua, en
°C
 
 
 
 
 
 
 
 
V Tensión de alimentación, en
V
 
 
 
 
 
 
 
 
I Corriente eléctrica de
alimentación, en A
 
 
 
 
 
 
 
 
Pen Potencia de entrada del
motor, en W
 
 
 
 
 
 
 
 
f Frecuencia eléctrica, en Hz
 
 
 
 
 
 
 
 
n Frecuencia de rotación, en
min-1
 
 
 
 
 
 
 
 
t Tiempo transcurrido para
llenar el tanque de 1 100 litros
en el PME, en min.
 
 
 
 
 
 
 
 
Consumo de energía en el
tiempo transcurrido para llenar
el tanque de 1 100 litros en el
PME, en Wh.
 
 
 
 
 
 
 
 
 
1 PME columna para el llenado de datos una vez lograda la estabilización del equipo.
2 Porcentajes de caudal a utilizar en caso de que el motor no pueda entregar el 120 % del flujo de agua respecto a su PME.
8.8 Cálculos y redondeo
Los cálculos para la determinación del IEB a partir de las mediciones hechas, se efectúan mediante la secuencia de numeración indicada en la Tabla 6.
Tabla 6 - Secuencia de cálculos basados en las mediciones de las pruebas de estabilización y
comportamiento para determinar la carga dinámica total.
 
#
Símbolo
Descripción
1
± Zs
Distancia vertical desde el nivel de referencia al centro del manómetro en la succión, en m.c.a.
2
± Pgs
Presión en la succión de la bomba, en Pa, medida directamente en el manómetro en la succión y convertida a m.c.a.
3
As
Área interior del tubo en la succión, en m2:

Dónde =diámetro interior del tubo de succión
4
R
Densidad del agua utilizada en kg/m3
5
g
Gravedad=9,81 m/s2
6
qv
Flujo en m3/s
7
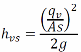
hvs
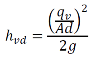
Carga dinámica en la succión en m.c.a.:

 
8
hs
Carga en la succión, en m.c.a.:

9
± Zd
Distancia vertical desde el nivel de referencia al centro del manómetro en la descarga, en m.c.a.
10
± Pgd
Presión en la descarga de la bomba, en Pa, medida directamente en el manómetro en la descarga y convertida en m.c.a.
11
Ad
Área interior del tubo en la descarga en m2:

Dónde diámetro interior del tubo de descarga
12
hvd
Carga dinámica en la descarga, en m.c.a.:

13
hd
Carga en la descarga, en m.c.a.:

14
H
Carga dinámica total en m.c.a.:

+          Cuando la localización del equipo esté por arriba del nivel de referencia.
           Cuando la localización del equipo esté por abajo del nivel de referencia.
Los valores registrados y calculados deberán tener 2 decimales, aplicando las reglas de redondeo progresivo a la tercera cifra del valor decimal.
Nota: El redondeo progresivo se realizará considerando las siguientes reglas: cuando el valor de la cifra decimal que precede al número a redondear sea igual o mayor que 5 el valor se incrementa en una unidad, en caso de ser menor que 5 el valor de la cifra a redondear se conserva sin cambio. Lo anterior, conforme a las cifras decimales permitidas.
9. Cálculo del índice de energía del conjunto motor-bomba o motobomba (IEB)
9.1 Alcance
Procedimiento para la determinación del IEB de la bomba probada conforme a la siguiente relación:

Dónde:
            índice de energía de la bomba, adimensional;
REBSTD          igual al REB para una bomba que cumple con los requisitos mínimos de eficiencia, con las mismas características de flujo y frecuencia de rotación específica que la bomba probada según se determina de acuerdo con el inciso 9.2, en W; y
            razón de energía de la bomba determinada de acuerdo con el inciso 9.3, en W.
9.2 Cálculo de REBSTD
Determinación de la razón de energía de la bomba para la bomba de referencia mínimamente compatible (REBSTD), de acuerdo con la siguiente ecuación:

Dónde:
     igual al REB para una bomba que cumple con los requisitos mínimos de eficiencia, con las mismas características de flujo y frecuencia de rotación específica que la bomba probada, en W;
            constante cuyo valor es igual a 0,3333;
        potencia de entrada al motor en el punto de carga i para la bomba mínimamente compatible calculada de acuerdo con el inciso 9.2.8, en W; e
                punto de carga correspondiente al 75 %, 100 % o 110 % de PME.
9.2.1 Determinación de la frecuencia específica de rotación Ns de la bomba

Dónde:
               frecuencia de rotación específica;
            frecuencia de rotación nominal de la bomba probada, en rpm; valor tomado de las mediciones hechas a un flujo del 100 % conforme se registró en la Tabla 5, inciso 8.7;
      caudal medido de la bomba probada en el PME con impulsor completo y a condición nominal de operación, en gpm; valor tomado de las mediciones hechas conforme se registró en la Tabla 5, inciso 8.7;
         carga total de la bomba al 100 % del caudal de la bomba probada en el PME con impulsor completo y velocidad nominal de rotación, en pies; calculada como se indica en la Tabla 6, inciso 8.8; y
                 número de etapas con las que se clasifica la bomba.
Nota: Utilizar los factores de conversión indicados en la Tabla E.1 del Apéndice E para obtener los resultados en unidades del Sistema Internacional.
9.2.2 Determinación de la eficiencia de la bomba mínimamente compatible con base en la siguiente ecuación

Dónde:
 
   eficiencia de la bomba mínimamente compatible, en %,
               logaritmo natural de la variable;
0,85; 0,38; 11,48; 17,80; 179,80 y 555,60 son los coeficientes de la ecuación para obtener la eficiencia de la bomba;
       caudal medido de la bomba probada en el PME con impulsor completo y a condición nominal de operación, en gpm; valor tomado de las mediciones hechas conforme se registró en la Tabla 5, inciso 8.7;
              frecuencia de rotación específica de la bomba probada determinada de acuerdo con el inciso 9.2.1, y
               valor apropiado para la categoría y la velocidad nominal de rotación de la bomba probada, como se indica en la Tabla 1.
Nota: Utilizar los factores de conversión indicados en la Tabla E.1 del Apéndice E para obtener los resultados en unidades del Sistema Internacional.
9.2.3 Determinación la potencia de salida de la bomba en cada punto de carga correspondiente al 75 %, 100 % o 110 % del caudal PME

Dónde:
          potencia de salida de la bomba probada medida en el punto de carga , en W;
           caudal medido en el punto de carga de la bomba probada, en gpm; valores tomados de las mediciones hechas para cada punto de carga conforme se registró en la Tabla 5, inciso 8.7;
            carga total de la bomba en el punto de carga de la bomba probada, en ft; calculada para punto de carga como se indica en la Tabla 6, inciso 8.8;
            gravedad específica del agua en las condiciones de prueba especificadas, que es equivalente a 1,00; e
                punto de carga correspondiente al 75 %, 100 % o 110 % del caudal PME.
Nota: Utilizar los factores de conversión indicados en la Tabla E.1 del Apéndice E para obtener los resultados en unidades del Sistema Internacional.
9.2.4 Determinación la potencia de entrada a la bomba, en cada punto de carga de la bomba mínimamente compatible correspondiente al 75 %, 100 % o 110 % del caudal PME

Dónde:
               potencia de entrada a la bomba en el punto de carga , en W;
            potencia de salida de la bomba ensayada en el punto de carga determinada de acuerdo con el inciso 9.2.3, en W;
             0,947 para el 75 % del caudal de PME, 1,0 para el 100 % del caudal de PME y 0,985 para el 110 % del caudal de PME;
  eficiencia de la bomba mínimamente compatible, calculada de acuerdo con el inciso 9.2.2, en %; e
                 punto de carga correspondiente al 75 %, 100 % o 110 % del caudal PME.
9.2.5 Determinación de las pérdidas del motor a plena carga usando el valor de eficiencia del motor y la potencia apropiados

Dónde:
          pérdidas del motor a plena carga, en W;
               potencia nominal del motor a probar indicada en su placa, en W; conforme se registró en la Tabla 5, inciso 8.7; y
          eficiencia nominal predeterminada del motor a plena carga determinado de acuerdo con el inciso 9.2.5.1, en %.
9.2.5.1 Eficiencia nominal predeterminada del motor a plena carga
La eficiencia nominal predeterminada () del motor a plena carga (abierto o cerrado) es la eficiencia mínima indicada en la NOM-014-ENER-2004 o en la NOM-033-ENER-2019 vigentes o las que las sustituyan, con el número de polos correspondiente a la velocidad a la que se está probando el conjunto motor-bomba o motobomba (Véase inciso 8.3.1).
9.2.6 Determinar las pérdidas de carga parciales del motor en cada punto de carga correspondiente al 75 %, 100 % o 110 % del caudal PME

Dónde:
                pérdidas del motor a carga parcial en el punto de carga i, en W;
          pérdidas del motor a plena carga determinadas de acuerdo con el inciso 9.2.5, en W;
                factor de pérdida a carga parcial en el punto de carga determinado de acuerdo con el inciso 9.2.7; e
                  punto de carga correspondiente al 75 %, 100 % o 110 % del caudal PME.
9.2.7 Determinación del factor de pérdida de carga parcial en cada punto de carga correspondiente al 75 %, 100 % o 110 % del flujo en el PME

Dónde:
    factor de pérdida a carga parcial en el punto de carga ;
   potencia de entrada a la motobomba o conjunto motor-bomba en el punto de carga , en W;
  potencia nominal del motor, según lo indicado en el inciso 9.2.5, en W;
     punto de carga correspondiente al 75 %, 100 %, o 110 % del flujo en el PME; y
y se debe sustituir este valor en la ecuación para el cálculo
de .
9.2.8 Determinación de la entrada de energía al motor en cada punto de carga correspondiente al 75 %, 100 % o 110 % del flujo en el PME

Dónde:
           potencia de entrada al motor en el punto de carga en W;
                potencia de entrada a la bomba en el punto de carga en W, calculada de acuerdo con el inciso 9.2.4;
                pérdidas del motor a carga parcial en el punto de carga i en W, calculadas de acuerdo con el inciso 9.2.6; e
                 punto de carga correspondiente al 75 %, 100 % o 110 % del flujo del PME.
 
9.3 Cálculo de la razón energética de la bomba (REB)
Determine el REB de cada bomba probada usando la siguiente ecuación:

Dónde:
            razón energética de la bomba, en W;
               constante cuyo valor es igual 0,3333;
           potencia de entrada medida en el punto de carga i del motor para la bomba probada según se determina en el inciso 9.3.1, en W; e
                  punto de carga correspondiente al 75 %, 100 % o 110 % del flujo en el PME.
9.3.1 Determinación la potencia de entrada del motor en el punto de carga
Calcular la potencia de entrada al 75 %, 100 % y 110 % del flujo en el PME empleando el análisis de regresión lineal (Apéndice D) para determinar una relación lineal entre la potencia de entrada del motor a la velocidad nominal de rotación de la bomba y el caudal medido en los siguientes puntos de carga: 40 %, 60 %, 75 %, 90 %, 100 %, 110 % y 120 % del flujo en el PME esperado (información obtenida de la prueba de comportamiento, inciso 8.6.1).
Utilice los valores registrados para la potencia de entrada (Pen) y frecuencia de rotación (n) en la Tabla 5, del inciso 8.7 en los diferentes puntos de carga.
Una vez determinada la relación lineal, utilice esta para determinar la potencia de entrada del motor a la frecuencia de rotación para los puntos de carga del 75 %, 100 % y 110 % del flujo del PME. Los valores obtenidos serán utilizados en la ecuación del inciso 9.3 ().
Los valores obtenidos para deben ser trasladados a W (746 W = 1 HP).
Finalmente, una vez determinados los valores de REB y REBSTD, proceda al cálculo del IEB, tal como se indica en el inciso 9.1 de este Proyecto de Norma Oficial Mexicana.
10. Etiquetado
Todos los conjuntos motorbomba o motobomba para manejo de agua limpia, objeto de este Proyecto de Norma Oficial Mexicana que se importen, fabriquen o comercialicen en los Estados Unidos Mexicanos, debe llevar al menos una etiqueta de datos que proporcione a los usuarios información sobre el IEB de este producto.
10.1 Permanencia
a)    La etiqueta debe ir adherida o sujeta mecánicamente al producto;
b)    El material debe tener la rigidez suficiente para que no se flexione por su propio peso;
c)     Debe permanecer en el producto hasta el momento de adquisición por el consumidor final;
d)    Debe ser grabada o impresa en un material que garantice que, bajo condiciones ambientales normales de exhibición, la información no se degrade o pierda; y
e)    Se debe adicionar una copia de la etiqueta idéntica sobre el empaque del producto.
10.2 Ubicación
La etiqueta debe estar integrada al producto en un lugar visible para consulta del consumidor.
10.3 Información
La etiqueta de eficiencia energética debe contener como mínimo la información que se lista a continuación, estar impresa en forma legible e indeleble; y el tipo de letra puede ser Arial o Helvética.
10.3.1 La leyenda "EFICIENCIA ENERGÉTICA", en mayúsculas y tipo negrita
10.3.2 La leyenda "Índice de Energía de la Bomba (IEB) del Conjunto Motor-Bomba o Motobomba para el manejo de agua limpia, determinado conforme al Proyecto de NOM004ENER2024", en tipo negrita.
10.3.3 La leyenda "Motor Eléctrico", en tipo negrita.
10.3.3.1 La leyenda "Marca:" en tipo negrita, seguida del nombre y/o marca registrada del fabricante o comercializador, en tipo normal.
10.3.3.2 La leyenda "Modelo (s):" en tipo negrita, seguida del modelo o modelos comerciales del producto, en tipo normal.
10.3.3.3 La leyenda "Potencia Nominal (kW):" en tipo negrita, seguida de la potencia del motor eléctrico en kW, en tipo normal.
10.3.3.4 La leyenda "Eficiencia (%):" en tipo negrita, seguida del valor de la eficiencia del motor eléctrico, en tipo normal.
10.3.4 La leyenda "Conjunto MotorBomba o Motobomba", en tipo negrita.
10.3.4.1 La leyenda "Marca(s):" en tipo negrita, seguida del nombre y/o marca(s) registrada(s) del fabricante o comercializador, en tipo normal.
10.3.4.2 La leyenda "Flujo y altura en el PME:", en tipo normal, seguida de los valores respectivos, en tipo normal.
10.3.4.3 La leyenda "Modelo(s):" en tipo negrita, seguida del modelo(s) del producto, en tipo normal.
10.3.4.4 La leyenda "Eficiencia de la bomba b", en tipo normal, seguida del valor porcentual correspondiente, en tipo normal.
10.3.5 La leyenda "IEB obtenido en cálculos:", en tipo negrita, seguida del valor correspondiente en tipo negrita.
10.3.6 La leyenda "IEB máximo permitido por el Proyecto de NOM:" en tipo negrita, seguida del valor de 1,0, en tipo negrita.
10.3.7 La leyenda "IMPORTANTE", en tipo negrita.
10.3.8 La leyenda "El consumo de energía efectivo del producto dependerá de la instalación hidráulica, el mantenimiento preventivo y hábitos de uso.", en tipo normal.
10.3.9 La leyenda "La etiqueta no debe retirarse del producto hasta que haya sido adquirido por el consumidor final", en tipo normal.
10.3.10 La leyenda "Esta NOM-ENER fue desarrollada en la Conuee", en tipo negrita.
10.4 Dimensiones
Las dimensiones mínimas de la etiqueta son las siguientes: Alto por ancho: 5,0 X 5,0 cm ± 0,2 cm
10.5 Distribución de la información y colores
10.5.1 La información debe distribuirse como se muestra en la Figura 3, que presenta un ejemplo de etiqueta.
 

Figura 3 - Ejemplo de distribución de la información en la etiqueta del conjunto motor-bomba o motobomba
10.5.2 La distribución de los colores se realiza de la siguiente manera:
Toda la información descrita en el inciso 10.3, así como las líneas debe ser de color negro.
·  El contorno de la etiqueta debe ser sombreado; y
·  El resto de la etiqueta debe ser de color amarillo.
Nota: Los valores de eficiencia del motor y de la bomba a declarar en la etiqueta se deben registrar con un número entero y una cifra decimal, aplicando la regla de redondeo progresivo indicada en la nota del inciso 8.8.
11. Vigilancia
La Secretaría de Energía (Sener) a través de la Comisión Nacional para el Uso Eficiente de la Energía (Conuee) y la Procuraduría Federal del Consumidor (Profeco), conforme a sus atribuciones y en el ámbito de sus respectivas competencias, son las autoridades que están a cargo de vigilar el cumplimiento del presente Proyecto de Norma Oficial Mexicana.
El incumplimiento del presente Proyecto de Norma Oficial Mexicana debe ser sancionado conforme a lo dispuesto por la Ley de Infraestructura de la Calidad (LIC) y demás disposiciones aplicables.
12. Procedimiento de evaluación de la conformidad (PEC)
De conformidad con los artículos: 30 segundo párrafo, 43, 62 y 64 de la LIC, se establece el PEC que a continuación se describe.
12.1 Objetivo
Facilitar y orientar a los organismos de certificación de producto, laboratorios de prueba, fabricantes, importadores y comercializadores, en la aplicación del presente Proyecto de Norma Oficial Mexicana.
12.2 Referencias
Para la correcta aplicación de este PEC es necesario consultar los siguientes documentos vigentes:
·  LIC y su Reglamento.
12.3 Definiciones
Para los efectos de este PEC, se entenderá por:
12.3.1 Ampliación o reducción del certificado de la conformidad del producto
Cualquier modificación al certificado de producto durante su vigencia en modelo, marca, país de origen de fabricación, bodega y especificaciones.
12.3.2 Autoridades competentes
La Sener, la Conuee y la Profeco, conforme a sus atribuciones.
12.3.3 Cancelación del certificado de la conformidad del producto
Acto por medio del cual el organismo de certificación de producto (OCP) deja sin efectos de modo definitivo el certificado.
12.3.4 Certificado de la conformidad del producto
Documento mediante el cual el OCP hace constar que un producto o una familia de productos determinados cumple con las especificaciones establecidas en el Proyecto de Norma Oficial Mexicana.
12.3.5 Especificaciones técnicas
Información técnica de los productos que describe que éstos cumplen con los criterios de agrupación de familia de producto y que ayudan a demostrar cumplimiento con las especificaciones establecidas en el Proyecto de Norma Oficial Mexicana.
12.3.6 Evaluación de la conformidad
Proceso técnico que permite demostrar el cumplimiento con el presente Proyecto de Norma Oficial Mexicana.
12.3.7 Familia de productos
Grupo de productos del mismo tipo en el que las variantes son de carácter estético o de apariencia, pero conservan las características de diseño que aseguran el cumplimiento con el Proyecto de Norma Oficial Mexicana.
12.3.8 Informe de certificación del sistema de calidad
El que otorga un OCP a efecto de hacer constar, que el sistema de aseguramiento de calidad del producto que se pretende certificar contempla procedimientos para asegurar el cumplimiento con el Proyecto de Norma Oficial Mexicana.
12.3.9 Informe de pruebas
Documento que emite un LP acreditado y aprobado en los términos de la LIC, mediante el cual se presentan los resultados obtenidos en las pruebas realizadas a la muestra seleccionada.
12.3.10 Laboratorio de pruebas
Persona moral, acreditada y aprobada conforme lo establece la LIC, para realizar pruebas de acuerdo con el Proyecto de Norma Oficial Mexicana.
12.3.11 Organismo de certificación de producto
Persona moral acreditada y aprobada conforme a la LIC y su Reglamento, que tenga por objeto realizar funciones de certificación a los productos referidos en el Proyecto de Norma Oficial Mexicana.
12.3.12 Organismo de certificación de sistema de aseguramiento de la calidad
Persona moral acreditada y aprobada conforme a la LIC y su Reglamento, que tenga por objeto realizar
funciones de certificación de sistemas de aseguramiento de la calidad.
12.3.13 Producto
Conjunto motor-bomba o motobomba definida en los incisos: 3.4 y 3.14 de este Proyecto de Norma Oficial Mexicana.
12.3.14 Renovación del certificado de la conformidad del producto
Emisión de un nuevo certificado de conformidad, normalmente por un periodo igual al que se otorgó en la certificación inicial, previo seguimiento al cumplimiento con los requisitos establecidos en el Proyecto de Norma Oficial Mexicana.
12.3.15 Seguimiento
Comprobación a la que están sujetos los productos certificados de acuerdo con el Proyecto de Norma Oficial Mexicana, así como el sistema de aseguramiento de la calidad, a los que se les otorgó un certificado de la conformidad con el objeto de constatar que continúan cumpliendo con el Proyecto de Norma Oficial Mexicana y del que depende la vigencia de dicha certificación.
12.3.16 Suspensión del certificado de la conformidad del producto
Acto mediante el cual el OCP deja sin validez, de manera temporal, al certificado de la conformidad del producto.
12.4 Disposiciones generales
12.4.1 La evaluación de la conformidad debe realizarse por LP y OCP, acreditados y aprobados conforme a lo dispuesto en la LIC.
12.4.2 El fabricante, importador o comercializador (el interesado), debe solicitar la evaluación de la conformidad con el presente Proyecto de Norma Oficial Mexicana al OCP, cuando lo requiera para dar cumplimiento a las disposiciones legales o para otros fines de interés propio. El OCP entregará al interesado la solicitud de servicios de certificación, el contrato de prestación de servicios y la información necesaria para llevar a cabo el proceso de certificación de producto.
12.4.3 Una vez que el interesado ha analizado la información proporcionada por el OCP, presentará la solicitud con la información respectiva, así como el contrato de prestación de servicios de certificación que celebra con dicho organismo.
12.4.4 El interesado debe elegir un LP acreditado, con objeto de someter a pruebas de laboratorio una muestra. Las pruebas se realizarán bajo la responsabilidad del OCP. El OCP, debe dar respuesta a las solicitudes de certificación, renovación, cambios en el alcance de la certificación (tales como modelo, clave o similar).
12.4.5 El presente PEC es aplicable a los productos de fabricación nacional o de importación que se comercialicen en el territorio nacional.
12.4.6 La Sener a través de la Conuee, será la autoridad competente para resolver cualquier controversia en la interpretación del presente PEC.
12.5 Procedimiento
12.5.1 Para obtener el certificado de la conformidad de producto, el interesado puede optar por la modalidad de certificación mediante pruebas periódicas al producto (por modelo o por familia), o por la modalidad de certificación mediante el sistema de gestión de la calidad de la línea de producción (por modelo o por familia) y, para tal efecto, debe presentar como mínimo la siguiente documentación al OCP, por cada modelo que representa a la familia:
12.5.1.1 Para la modalidad de certificación mediante pruebas periódicas al producto (modalidad 1):
·  Original del certificado de cumplimiento con la NOM-014-ENER-2004 o NOM-033-ENER-2019 vigentes o las que las sustituyan;
·  Original del (los) informe(s) de pruebas el cual será vigente, a partir de su fecha de emisión, por un periodo de 90 días naturales, realizadas por un LP acreditado y aprobado para el proceso de certificación, el cual deberá contener la información indicada en el Apéndice B;
·  En su caso, copia del certificado de la conformidad del producto otorgado con anterioridad;
·  Declaración bajo protesta de decir verdad, por medio de la cual el interesado manifestará que el producto presentado a pruebas de laboratorio es representativo de la familia que se pretende certificar, de acuerdo con los incisos: 12.3.7 y 12.5.4.2;
·  Fotografías o representación gráfica del producto;
·  Etiqueta de eficiencia energética;
·  Características eléctricas: tensión (V), frecuencia (Hz), corriente nominal (A);
·  Capacidad del motor: de 0,149 kW (1/5 HP) hasta 1,492 kW (2 HP); e
·  Instructivo o manual de uso.
12.5.1.2 Para la modalidad de certificación mediante el sistema de gestión de la calidad de la línea de producción (modalidad 2):
·  Los descritos en el inciso 12.5.1.1.
·  Copia del certificado vigente del sistema de gestión de la calidad que incluya la línea de producción, expedido por un organismo de certificación de sistemas de aseguramiento de la calidad; e
·  Informe de certificación del sistema de calidad que indique que se cuenta con procedimiento de verificación al proceso de producción.
12.5.2 Las solicitudes de prueba para los productos, presentadas a los LP, también deben de acompañarse de una declaración, bajo protesta de decir verdad, por medio de la cual el interesado manifiesta que el producto que presenta es representativo de la familia de productos que se pretende certificar.
12.5.3 En ambas modalidades de certificación, el OCP, previo a iniciar el proceso de certificación, debe consultar en el listado de certificados cancelados, publicado en la sección de verificación y vigilancia del mercado de la página de internet de la CONUEE, y asegurarse que el producto a certificar no haya sido cancelado bajo alguna de las siguientes condiciones.
a)   No atender las visitas de seguimiento;
b)   Por falsificación o alteración de documentos relativos a la Evaluación de la Conformidad del producto con el presente Proyecto de Norma Oficial Mexicana;
c)   Por incumplimiento con las especificaciones de este Proyecto de Norma Oficial Mexicana; y
d)   Cuando la dependencia cancele el certificado o prohíba la comercialización del producto derivado de los resultados de la vigilancia del mercado.
En el caso de encontrarse en alguna o varias de las condiciones anteriores, el OCP debe asegurarse que el interesado atendió las causas que dieron origen a su cancelación, a través de evidencia documental que formará parte del expediente en la solicitud de certificación, y que debe incluir al menos:
·  Análisis de causa raíz;
·  Acciones correctivas; y
·  Únicamente, en caso de cancelación por incumplimiento con las especificaciones de este Proyecto de Norma Oficial Mexicana, el interesado debe presentar un informe de pruebas de laboratorio cuya fecha de inicio de pruebas sea posterior a la fecha de cancelación del certificado cancelado.
El OCP es el responsable del muestreo de producto al cual se le efectúen las pruebas y, la decisión del LP en el cual se lleven a cabo los métodos de prueba debe acordarse entre el solicitante y el OCP. El informe de pruebas resultante tendrá una vigencia de 90 días naturales a partir de su emisión y debe demostrar que el producto cumple con todas las especificaciones del presente Proyecto de Norma Oficial Mexicana.
Esta información debe acompañarse de una declaratoria bajo protesta de decir verdad, que manifieste que se han atendido las causas que dieron origen a la cancelación del certificado, la cual debe estar debidamente firmada por el representante legal; o cualquier persona autorizada por el solicitante (empresa, fabricante, importador, entre otros) ante el OCP.
El OCP es el responsable de determinar que la evidencia documental es válida y suficiente para continuar con el proceso de certificación de producto y, ante cualquier incertidumbre o controversia, deberá consultar a la Autoridad Normalizadora correspondiente e informar al interesado de la certificación del proceso y de la resolución de esa Autoridad.
12.5.4 Muestreo, programa de envío y agrupación de familias
12.5.4.1 Selección de la muestra
a)   Se deben tomar las muestras representativas de acuerdo con la capacidad del conjunto motor-bomba o motobomba que se requiera certificar para la realización de las pruebas de laboratorio, de acuerdo con la Tabla 7. Para la certificación inicial, es responsabilidad del solicitante llevar a cabo esta selección en esta etapa;
b)   En los seguimientos que realicen los OCP, se deben tomar las muestra al azar y, de ser posible, de diferente modelo y tipo del muestreado para la certificación inicial o en seguimientos anteriores; de un lote, de la l� de producci󮬠bodega o punto de venta, para la realizaci󮠤e las pruebas de laboratorio, de acuerdo con la Tabla 7;
c)   Se enviará a prueba solo uno de los dos equipos seleccionados por cada potencia, el equipo sobrante quedará como testigo en caso de que el primero no cumpla con los establecido en el Capítulo 7 de este documento;
d)   Si el equipo enviado a pruebas no cumple con lo establecido en el Capítulo 7., se probará el equipo que quedó resguardado como testigo; y
e)   La muestra para verificación o recertificación, debe integrarse por equipos de la familia diferentes a los que se probaron desde la certificación inicial.
Tabla 7 - Cantidad de conjuntos motor-bomba o motobombas para muestreo
Familia
I
II
III
IV
V
VI
VII
Capacidad del conjunto
motor-bomba o
motobomba
0,149
kW
(1/5 HP)
0,180 kW
(1/4 HP)
0,370 kW
(1/2 HP)
0,560 kW
(3/4 HP)
0,750 kW
(1 HP)
1,119 kW
(1 1/2
HP)
1,492 kW
(2 HP)
No. de Muestras
2
2
2
2
2
2
2
12.5.4.2 Programas de envío
Para el proceso de seguimiento el titular de la certificación puede optar por ingresar al OCP un programa de seguimiento y envío de muestras al LP para su aprobación, para lo cual, el titular debe informar al OCP que optará por dicho programa de envío. El número de especímenes para muestreo es de acuerdo con la Tabla 8. Asimismo, el programa propuesto por el titular debe cumplir, o no contraponerse, con lo establecido por el inciso 12.5.6.
Tabla 8 - Número de certificados a evaluar durante el seguimiento
Total de certificados otorgados al titular
Total de certificados para seguimiento
1
1
2 a 6
2
7 a 10
3
11 a 16
4
17 a 20
5
Mayor a 20
30 % de Familias
 
En caso de seguimiento a familia de productos el OCP debe, de ser posible, seleccionar muestras de diferente modelo y tipo a las evaluadas en la certificación inicial o en los seguimientos anteriores.
12.5.4.3 El resultado de prueba de la muestra a evaluar debe cumplir con las especificaciones establecidas en el Capítulo 5 de este Proyecto de Norma Oficial Mexicana.
En caso de no cumplirse el requisito anterior, se permite repetir la prueba a una segunda muestra. Si esta segunda muestra no satisface las condiciones especificadas, el modelo no cumple con este Proyecto de Norma Oficial Mexicana.
12.5.4.4 Para el proceso de certificación, los conjuntos motor-bomba o motobombas, se agrupan en familias de acuerdo con lo siguiente:
Para definir la familia de productos correspondiente a este Proyecto de Norma Oficial Mexicana, dos o más modelos se consideran de la misma familia siempre y cuando cumplan con todos y cada uno de los siguientes criterios:
1.   Dentro del intervalo de las capacidades de los equipos a probar conforme la Tabla 7;
2.   Si se requiere certificar una familia, se debe definir las capacidades de los equipos que la integraran y de acuerdo con la Tabla 7 enviar las muestras correspondientes. Y si ésta no incluye los siete tipos de motores: 0,149 kW (1/5 HP) 0,180 kW (¼ HP), 0,370 kW (½ HP), 0,560 kW (¾ HP), 0,750 kW (1 HP), 1,119 kW (1 ½ HP) y 1,492 kW (2 HP), la muestra a enviar a pruebas de laboratorio se debe integrar con motores de cada capacidad en kW (HP) que se desee certificar únicamente;
3.   En caso de no cumplir lo establecido en el Capítulo 7 por el equipo "testigo", se anula el procedimiento de certificación o recertificación de esta capacidad o capacidades; y
4.   De acuerdo con el tipo de impulsor (Centrífugo o Periférico).
Nota: Se permite agrupar en familia modelos de diferentes marcas.
En caso de que, por mejoras del producto en el consumo de energía, se modifique el motor del producto previamente certificado, se debe presentar el certificado de conformidad del producto, de acuerdo con la norma de referencia, de un LP acreditado y aprobado, para el producto con el nuevo componente.
12.5.5 Vigencia de los certificados de la conformidad del producto y de los informes de prueba
12.5.5.1 Un año a partir de la fecha de su emisión, para los certificados de la conformidad (modalidad 1).
12.5.5.2 Tres años a partir de la fecha de emisión, para los certificados de la conformidad (modalidad 2).
12.5.5.3 Noventa días naturales para los informes de prueba con certificación inicial.
12.5.5.4 Treinta días naturales para renovación de los informes de prueba durante el seguimiento.
12.5.6 Seguimiento
12.5.6.1 El OCP debe realizar el seguimiento del cumplimiento de los productos certificados con el Proyecto de Norma Oficial Mexicana, como mínimo una vez al año, tanto de manera documental como por revisión y muestreo del producto certificado. El seguimiento se debe realizar en una muestra tomada como se especifica en el inciso 12.5.4, en la fábrica, bodegas o en lugares de comercialización del producto en el territorio nacional una vez al año.
En la modalidad de certificación con seguimiento mediante pruebas periódicas al producto, el OCP debe realizar el seguimiento del cumplimiento de los productos certificados con el Proyecto de la Norma Oficial Mexicana, anualmente, tanto de manera documental por revisión, muestreo y prueba del producto certificado.
En la modalidad de certificación mediante el sistema de gestión de la calidad de la línea de producción, el seguimiento se debe realizar anualmente en el lugar donde se manufactura el producto. El OCP debe verificar el sistema de control de la calidad de las líneas de producción en las que se fabrican los productos y debe determinar, por medio de pruebas realizadas en la fábrica, siempre y cuando el LP cuente con la acreditación y aprobación correspondiente, que los productos certificados siguen en cumplimiento con el Proyecto de Norma Oficial Mexicana. Se deben revisar también los resultados de la última auditoría de seguimiento aplicado por el organismo de certificación de sistemas de gestión de la calidad, acreditado.
Para la certificación inicial, se debe de realizar una visita previa para verificación del sistema de calidad de la línea de producción. El muestreo puede ser realizado en esta visita.
En caso de familia: En ambas modalidades la muestra para seguimiento debe integrarse por miembros de la familia diferentes a los que se han evaluado con antelación en LP.
12.5.6.2 De los resultados del seguimiento correspondiente, el OCP dictamina la suspensión, cancelación o renovación del certificado de conformidad del producto.
En caso de que el OCP determine la suspensión o cancelación del certificado, ya sea por el incumplimiento del producto con el Proyecto de Norma Oficial Mexicana o cuando el seguimiento no pueda llevarse a cabo por causa imputable al titular del certificado, el OCP debe dar aviso a las autoridades correspondientes.
12.5.7 Suspensión y cancelación del certificado de la conformidad de producto
Sin perjuicio de las condiciones contractuales de la prestación del servicio de certificación, el OCP debe aplicar los criterios siguientes para suspender o cancelar un certificado.
12.5.8 Se procederá a la suspensión del certificado
a)   Por incumplimiento con los requisitos de información al público establecidos por el Proyecto de Norma Oficial Mexicana;
b)   Cuando el seguimiento no pueda llevarse a cabo por causas imputables al titular del certificado;
c)   Cuando el titular del certificado no presente al OCP el informe de pruebas derivado del seguimiento, antes de 30 días naturales contados a partir de la fecha de emisión del informe de pruebas y dentro de la vigencia del certificado;
d)   Por cambios o modificaciones a las especificaciones o diseño de los productos certificados que no hayan sido evaluados por causas imputables al titular del certificado; y
e)   Cuando la dependencia lo determine con base en el artículo 154 fracción VI de la LIC y el aplicable de su Reglamento.
El OCP debe informar al titular del certificado sobre la suspensión, otorgando un plazo de 30 días naturales para hacer aclaraciones pertinentes o subsanar las deficiencias del producto o del proceso de certificación. Pasado el plazo otorgado y en caso de que no se hayan subsanado los incumplimientos, el OCP procederá a la cancelación inmediata del certificado de la conformidad del producto.
12.5.9 Se procederá a la cancelación inmediata del certificado
a)   Por cancelación del certificado del sistema de gestión de la calidad de la línea de producción, cuando aplique;
b)   Cuando se detecte falsificación o alteración de documentos relativos a la certificación;
c)   A petición del titular de la certificación, siempre y cuando se hayan cumplido las obligaciones contraídas en la certificación, al momento en que se solicita la cancelación;
d)   Cuando se incurra en declaraciones engañosas en el uso del certificado;
e)   Por incumplimiento con especificaciones del Proyecto de Norma Oficial Mexicana, que no sean aspectos de marcado e información;
f)    Una vez notificada la suspensión, no se corrija el motivo de ésta en el plazo establecido;
g)   Cuando la dependencia lo determine con base en el artículo 154 fracción VI de la LIC y el aplicable de su Reglamento;
h)   Se hayan efectuado modificaciones sustantivas al producto tales como: cambio en el tipo del impulsor o en su material de construcción, o cambio en la marca del motor acoplado, entre otros, sin haber notificado al OCP;
i)    No se cumpla con las características y condiciones establecidas en el certificado; y
j)    El documento donde consten los resultados de la evaluación de la conformidad pierda su utilidad o se modifiquen o dejen de existir las circunstancias que dieron origen al mismo, previa petición de parte.
En todos los casos de cancelación se procede a dar aviso a las autoridades correspondientes, informando los motivos de ésta. El OCP mantendrá el expediente de los productos con certificados cancelados por incumplimiento con el Proyecto de Norma Oficial Mexicana.
12.6 Renovación
Para obtener la renovación de un certificado de la conformidad del producto en cualquier modalidad que resulte aplicable, se procederá a lo siguiente.
12.6.1 Deberán presentarse los documentos siguientes:
a)   Solicitud de renovación; y
b)   Actualización de la información técnica debido a modificaciones en el producto en caso de haber ocurrido.
12.6.2 La renovación estará sujeta a lo siguiente:
a)   Haber cumplido en forma satisfactoria con los seguimientos y pruebas establecidas en el inciso 12.5.6; y
b)   Que se mantengan las condiciones de la modalidad de certificación, bajo la cual se emitió el certificado de cumplimiento inicial.
Una vez renovado el certificado de la conformidad del producto, se estará sujeto a los seguimientos correspondientes a cada modalidad de certificación, así como las disposiciones aplicables del presente PEC.
12.7 Ampliación o reducción del certificado de la conformidad del producto
Una vez otorgado el certificado de la conformidad del producto se puede ampliar, reducir o modificar su alcance, a petición del titular del certificado, siempre y cuando se demuestre que se cumple con los requisitos del Proyecto de Norma Oficial Mexicana, mediante análisis documental y, de ser el caso, pruebas tipo.
Para el caso del presente Proyecto de Norma Oficial Mexicana queda prohibida la ampliación de la titularidad del certificado de la conformidad del producto.
El titular de la certificación puede ampliar, modificar o reducir en los certificados, modelos, marcas, especificaciones técnicas o domicilios, entre otros, siempre y cuando se cumpla con los criterios generales en materia de certificación y correspondan a la misma familia de productos.
Los certificados emitidos como consecuencia de una ampliación quedarán condicionados tanto a la vigencia y seguimiento de los certificados de la conformidad del producto iniciales.
Los certificados emitidos podrán contener la totalidad de modelos y marcas del certificado base, o bien una parcialidad de éstos.
Para ampliar, modificar o reducir el alcance del certificado de la conformidad del producto, deben presentarse los documentos siguientes:
a)   Información técnica que justifique los cambios solicitados y que demuestre el cumplimiento con las especificaciones establecidas en el presente Proyecto de Norma Oficial Mexicana, con los requisitos de agrupación de familia y con la modalidad de certificación correspondiente; y
b)   En caso de que el producto certificado sufra alguna modificación, el titular del certificado deberá notificarlo al OCP correspondiente, para que se compruebe que se siga cumpliendo con el Proyecto de Norma Oficial Mexicana.
12.8 Responsabilidades de los Organismos de Evaluación de la Conformidad (OEC)
Los OEC (OCP y LP) que se encuentren acreditados y aprobados para llevar a cabo la evaluación de la conformidad con este Proyecto de Norma Oficial Mexicana, comparten mutua responsabilidad sobre las certificaciones que deriven de sus actividades correspondientes. Se debe contar con un contrato o convenio de colaboración en el que se definan e identifiquen plenamente sus atribuciones respectivas (pruebas, muestreo, revisión de requisitos de certificación, determinación de cumplimiento con las especificaciones, personal involucrado en cada actividad, entre otros), con el fin de evitar ambigüedades, dicho contrato o convenio deberá ser revisado y ratificado por las partes involucradas al menos cada dos años, siempre y cuando no haya cambios sustanciales como puede ser el crecimiento o reducción de infraestructura, cambio de domicilio, cambio de razón social, entre otros.
12.8.1 Revisión de etiquetado y/o marcado
El cumplimiento del etiquetado o marcado estará sujeto a los siguientes aspectos:
a)   En caso de que alguna información correspondiente al marcado o etiquetado como puede ser garantía, ubicación, permanencia, contenido, entre otras que no implique realizar mediciones (Dimensiones o tamaño) o prueba de indelebilidad, sea reportada por el LP como no evaluada o no aplica o no cumple, el OCP deberá realizar esta verificación de contenido de información y complementar el expediente del solicitante, auxiliándose de sus procedimientos internos;
b)   Los LP encargados de llevar a cabo las pruebas para verificar el cumplimiento del presente Proyecto de Norma Oficial Mexicana, también deben realizar la evaluación de la información contenida en la etiqueta y/o placa con la que se comercializa el producto; si el solicitante presenta un prototipo de esta, los resultados deben señalar que dicha información no es definitiva y se trata de un prototipo, a través de la sección de opinión/comentarios/observaciones del informe de resultados e incluir evidencia gráfica de lo presentado (fotografía);
c)   Únicamente se permite evaluar prototipo de etiquetado, marcado, empaque, etc., en certificaciones iniciales, para lo cual el solicitante debe presentar una declaratoria bajo protesta de decir verdad que el producto no ha sido certificado anteriormente en algún otro OCP; y
d)   Durante el primer seguimiento realizado a la certificación, será obligatorio evaluar etiquetado, marcado, empaque, etc., sobre la información con la que se comercializa el producto, con el fin de garantizar que se llevó a cabo esta revisión, para lo cual, el LP y OCP deben tomar evidencia fotográfica del producto con su etiqueta/placa/empaque (que se aprecien ambos) para corroborar lo solicitado en el presente Proyecto de Norma Oficial Mexicana, esta información se debe desahogar en el informe del LP o en los formatos de revisión y evaluación de los OCP.
12.9 Diversos
12.9.1 La lista de los LP y los OCP puede consultarse en el portal de Internet de la Conuee.
12.9.2 Los gastos que se originen por los servicios de certificación y pruebas de laboratorio, por actos de evaluación de la conformidad, son a cargo del interesado conforme a lo establecido en la LIC.
13. Sanciones
El incumplimiento de este Proyecto de Norma Oficial Mexicana, una vez publicado en el Diario Oficial de la Federación, como Norma Oficial Mexicana definitiva y a su entrada en vigor, debe ser sancionado conforme a lo dispuesto por la LIC, su respectivo Reglamento y demás disposiciones legales aplicables.
14. Concordancia con normas internacionales
Este Proyecto de Norma Oficial Mexicana no es equivalente con alguna Norma Internacional.
Apéndice A Normativo
Arreglo de prueba
A.1  Generalidades
Las correctas condiciones para la medición del flujo se obtienen cuando, en las secciones de medición, el flujo tiene:
·  Una distribución de velocidad axialmente simétrica;
·  Una distribución de la presión estática uniforme; y
·  Ausencia de remolinos inducidos por la instalación (vórtices).
A.2  Arreglo para determinar la carga total de bombeo
Las Figuras A.2a y A.2b muestran el arreglo recomendado para las pruebas de estabilización y de comportamiento, conforme se describe en el Capítulo 8.
 

Figura A.2a - Arreglo sugerido para pruebas de estabilización y de comportamiento

Figura A.2b - Arreglo sugerido para pruebas de estabilización y de comportamiento
Apéndice B (Normativo)
Reporte de resultados de prueba
B.1  Reportes de laboratorio
Los resultados del procedimiento de prueba especificado en el Capítulo 8, se utilizan para calcular el IEB conforme se indica en el Capítulo 9, los reportes de laboratorio son en formato libre dependiendo del laboratorio, debiendo contener al menos los siguientes elementos:
a)    Nombre del laboratorio (Razón Social);
b)    Número de prueba (referencia);
c)     Fecha de realización de prueba;
d)    Norma e inciso aplicado al realizar la prueba;
e)    Acreditación vigente del laboratorio en la prueba realizada (referencia y organismo certificador);
f)     Identificación de los equipos probados (No. de serie, modelo, marca, placa de datos, etc.);
g)    Esquema general del arreglo físico utilizado para el desarrollo de la prueba;
h)    Mediciones;
i)     Listado de instrumentos utilizados durante la prueba y sus especificaciones (marca, modelo, fecha de calibración, organismo calibrador, etc.);
j)     Resultado de cálculos;
k)     Número de certificado que avale el cumplimiento del motor eléctrico con la NOM-014-ENER-2004 o con la NOM-033-ENER-2019, vigentes o las que las sustituyan, conforme se indica en el inciso 5.2;
l)     El IEB determinado para el equipo probado y validado conforme indica el inciso 7.1;
m)    La verificación de cumplimiento de la etiqueta conforme indica el inciso 7.2; y
n)    Firma(s) de signatario(s) autorizado(s).
Apéndice C (Normativo)
Equipo de medición
Cada instrumento de medición utilizado debe estar dentro del rango de medición aceptable para cada variable a medir, para el cual la incertidumbre calculada por los dispositivos es menor o igual a los valores que se encuentran en la Tabla 2 de este Proyecto de Norma Oficial Mexicana.
C.1     Medición de carga
Aparato de medición de carga, es aquel utilizado para medir la presión en la entrada y/o salida de la bomba, así como la presión diferencial de salida y entrada. Esto también es aplicable a los dispositivos de medición de flujo de presión diferencial.
C.1.    Medidor de presión de resorte
Este tipo de manómetro utiliza la desviación mecánica de un bucle de tubo, liso o en espiral (manómetro de dial de Bourdon), o una membrana para indicar la presión.
El medidor debe tener una cara de espejo para reducir la incertidumbre debida al error de paralaje.
C.1.2  Transductores de presión electrónicos
Existe una gran diversidad de transductores de presión, absoluta o diferencial, en función de la variación de varias propiedades mecánicas y/o eléctricas. De manera similar a los manómetros de resorte, el plano de referencia de elevación debe estar en la línea central del área de detección de presión de los transductores.
C.1.3  Manómetros
El manómetro debe ser de un solo paso o tipo U vertical con un diámetro mínimo de 8 mm.
C.2     Medición de la frecuencia de rotación
La frecuencia de rotación puede ser medida por, pero no limitada a:
1) un tacómetro de indicación directa;
2) un estroboscopio; y
3) un contador óptico-magnético
C.3  Medición del caudal
Cualquier sistema de medición de caudal utilizado para medir el caudal de la bomba debe:
a) Hacer que todo el caudal que pasa por la bomba también pase por la sección de instrumentos; y
b) Demostrar que el instrumento de medida cumple con los requisitos de la Tabla 2 de este Proyecto de Norma Oficial Mexicana.
C.3.1  Dispositivos de medición de flujo de presión diferencial
Debe garantizarse que la colocación del aparato de medición de flujo no se vea afectado por la cavitación o la desgasificación que puede ocurrir, por ejemplo, en una válvula de control. La presencia de aire generalmente se puede detectar operando las salidas de aire en el dispositivo de medición (esto solo se puede hacer cuando las presiones están por encima de la presión atmosférica).
C.3.2  Vertederos de placa delgada
Se debe prestar especial atención a la gran sensibilidad de estos dispositivos a las condiciones de flujo de aguas arriba y, por lo tanto, a la necesidad de cumplir con las prescripciones para el canal de aproximación.
Para la aplicación de este Proyecto de Norma Oficial Mexicana, la división de escala más pequeña de todos los instrumentos utilizados para la medición de la carga sobre el vertedero no deberá ser mayor que la correspondiente al 1,5 % del caudal a medir.
C.3.3  Métodos de área de velocidad
Estos métodos se ocupan de las medidas de caudal en conductos cerrados por medio de medidores de corriente y tubos estáticos de Pitot.
C.3.4  Método electromagnético
Los caudalímetros electromagnéticos no requieren tramos rectos aguas arriba muy largos (una longitud de cinco veces el diámetro de la tubería es suficiente en la mayoría de los casos) y logran una muy buena precisión.
C.3.5  Método ultrasónico
Los caudalímetros ultrasónicos son muy sensibles a la distribución de la velocidad y deben calibrarse en sus condiciones reales de funcionamiento.
C.3.6  Medidores de turbina
Los medidores de turbina no requieren longitudes de tubería recta aguas arriba muy largas (una longitud de cinco veces el diámetro de la tubería es suficiente en la mayoría de los casos) y logran una muy buena precisión.
C.4     Medición de la potencia eléctrica de entrada al motor eléctrico del conjunto motor-bomba o motobomba
La potencia de entrada del motor puede ser medida con un wáttmetro, las lecturas de potencia se corregirán si las pérdidas del instrumento son mayores al 2 %.
Otras técnicas de medición como analizadores de potencia digitales pueden ser utilizados.
En motores medianos puede ser más práctico utilizar unidades de potencia en kilowatts. Si las mediciones son hechas en otras unidades, los valores deberán ser propiamente convertidos.
C.5     Temperatura
C.5.1  Temperatura en el fluido
La temperatura del fluido (agua) durante la prueba se debe medir por medio de contacto directo del instrumento con el líquido, esta se puede realizar directamente en el depósito de agua.
La temperatura puede medirse utilizando:
a)    Termómetros bimetal o del tipo marcación;
Los termómetros bimetálicos o de tipo de marcación están construidos con dos tiras paralelas de material con diferentes coeficientes térmicos de expansión en un ensamblaje unido. A medida que cambia la temperatura de estas correas, se induce una fuerza de momento y hace que el conjunto se doble o tuerza. El conjunto de flexión o torsión se une directamente a una aguja de la que se puede leer la temperatura en la esfera del dial. La precisión de estos dispositivos es típicamente una función de la temperatura máxima que se puede medir (es decir, 0,1 % para la escala completa).
b)    Termómetros tipo bulbo;
Los termómetros de bulbo pueden correlacionar volúmenes específicos de líquido (p. ej., mercurio y alcohol) o gas (p. ej., nitrógeno o argón) con temperaturas específicas. La temperatura se lee del dispositivo de medición utilizando una escala visual de lectura directa (termómetros líquidos) o algún dispositivo de traducción (termómetros de gas).
c)    Detectores de temperatura de resistencia (RTDs); y
Los RTDs correlacionan la resistencia del elemento de medición con la temperatura. En comparación con un termopar, los RTDs producen una mayor precisión y repetibilidad. La precisión de estos dispositivos suele ser una función de la temperatura máxima que se puede medir, con un error mínimo para medidas pequeñas (es decir, 0,2 % de la escala completa, con un error mínimo de 0,1 °C). El tipo de RTD más común es el PT100, que tiene una resistencia eléctrica de 100 a 0 °C.
d)    Termopares;
Los termopares usan dos conductores de material diferente que se contactan entre sí en uno o más puntos. El termopar produce un voltaje cuando la temperatura del punto de medición difiere de la temperatura de referencia en otros puntos. Este voltaje se correlaciona directamente con la temperatura que se mide. La precisión de estos dispositivos suele ser una función de la temperatura máxima que se puede medir, con un error mínimo para medidas pequeñas (es decir, 0,4 % de la escala completa, con un error mínimo de 0,5 °C).
C.5.2  Temperatura en el motor
Se realiza utilizando detectores de temperatura por resistencia (RTDs) o termopares. Colocados en las superficies accesibles del motor o devanados.
Apéndice D (Normativo)
Análisis de regresión lineal
El propósito del análisis de regresión lineal es el encontrar una relación matemática entre dos conjuntos de variables, tal que los valores de una variable puedan ser usados para predecir la otra. La regresión lineal asume que los dos conjuntos de variables están relacionados linealmente; esto es, que cuando los valores de dos variables (xi, yi) son graficados, los puntos casi se ajustarán a una línea recta. El coeficiente de correlación (letra Gamma), indica qué tan bien se ajustan estos pares de valores a una línea recta.
La relación de una línea recta se expresa de la siguiente forma:
Y = AX + B
Donde:
Y     Variable dependiente: Potencia de entrada al motor, conforme a los valores registrados en el inciso 8.7;
X     Variable independiente: frecuencia de rotación del motor, conforme a los valores registrados en el inciso 8.7;
A     Pendiente de la recta; y
B     Intersección de la recta con el eje de las ordenadas.
La pendiente de la recta (A) y la intersección con el eje de las ordenadas se calculan usando las siguientes dos ecuaciones de regresión lineal:

Donde:
N     Número de parejas (xi, yi); y
El coeficiente de correlación se calcula usando la siguiente ecuación:

Los valores del coeficiente de correlación van desde - 1 a + 1. Un valor negativo indica una relación negativa (es decir, cuando X aumenta, Y disminuye o viceversa), y un valor positivo indica una relación positiva (es decir, cuando X aumenta, Y aumenta).
Entre más cercano es el valor a menos uno o uno es mejor la relación. Un coeficiente de correlación cercano a cero indica una inexistencia de relación.
Apéndice E (Normativo)
Factores de conversión
Para la aplicación de los métodos de prueba utilizados en este Proyecto de Norma Oficial Mexicana, que consideren unidades que no están contempladas conforme al Sistema Internacional de Unidades se deben utilizar los factores de conversión indicados en la Tabla E.1.
Tabla E.1 - Factores de conversión.
Presión:
1 Pa
=
101,97 x 106 m.c.a.
9 806 Pa
=
1 m.c.a.
1 kPa
=
1 000 Pa
1 Pa
=
1 N/m2
1 N/m²
=
1 kg/ms2
0,145038 psi
=
0,101978 m.c.a.
Temperatura:
1 oC
=
(1/1,8) x (oF 32)
1 oF
=
(oC x 1,8) + 32
Potencia:
1 kW
=
1,34 HP
1 HP
=
0,746 kW
Flujo:
1 l/min
=
0,264172 gl/min
1 m³/s
=
60 000 l/min
Distancia:
1 ft
=
0,3048 m
 
15.     Bibliografía
·  Ley de Infraestructura de la Calidad, publicada en el Diario Oficial de la Federación el 1 de julio de 2020;
·  Code of Federal Regulations e CFR, Appendix A to Subpart Y of Part 431_ Title 10 (05-07-2024);
·  IH 40.6-2016 Hydraulic Institute Standard for Methods for Rothodynamic Pump Efficiency Testing, October-2016 USA;
·  DEPARTMENT OF ENERGY 10 CFR Parts 429 and 431 Energy Conservation Program: Energy Conservation Standards for Pumps; y
·  Pumps, types, selection, installation, operation and maintenance. Frank A. Kristal & F.A. Ametl; Mc Graw Hill; USA 1940.
Ciudad de México, a 19 de agosto de 2024.- El Director General de la Comisión Nacional para el Uso Eficiente de la Energía y Presidente del Comité Consultivo Nacional de Normalización para la Preservación y Uso Racional de los Recursos Energéticos, M. en I. Israel Jáuregui Nares.- Rúbrica.