NORMA Oficial Mexicana NOM-002-CONAGUA-2021, Aparatos y accesorios de uso sanitario.

Al margen un sello con el Escudo Nacional, que dice: Estados Unidos Mexicanos.- MEDIO AMBIENTE.- Secretaría de Medio Ambiente y Recursos Naturales.

MARÍA LUISA ALBORES GONZÁLEZ, Secretaria de Medio Ambiente y Recursos Naturales, con fundamento en lo dispuesto en los artículos 4o., párrafos quinto y sexto, de la Constitución Política de los Estados Unidos Mexicanos; 32 Bis, fracciones I, II, III, IV y V de la Ley Orgánica de la Administración Pública Federal; 1, 3 fracciones XXI, XXVIII, XXIX y XXXVIII, 8, fracciones I y V, 9, fracciones IX, XXVI y XXXI de la Ley de Aguas Nacionales; 38, fracción II, 40, fracciones I, X y XIII, 41, 46, 47 y 73 de la Ley Federal sobre Metrología y Normalización; Cuarto Transitorio de la Ley de Infraestructura de la Calidad; 28 y 34 del Reglamento de la Ley Federal sobre Metrología y Normalización y 6, fracción XXVII del Reglamento Interior de la Secretaría de Medio Ambiente y Recursos Naturales, y
CONSIDERANDO
Que la Constitución Política de los Estados Unidos Mexicanos en el párrafo quinto de su artículo 4o. establece que toda persona tiene derecho a un medio ambiente sano para su desarrollo y bienestar. El daño y deterioro ambiental generará responsabilidad para quien lo provoque en términos de lo dispuesto por la Ley. Asimismo, en el párrafo sexto del mismo artículo, establece que toda persona tiene derecho al acceso, disposición y saneamiento de agua para consumo personal y doméstico en forma suficiente, salubre, aceptable y asequible. El Estado garantizará este derecho y la ley definirá las bases, apoyos y modalidades para el acceso y uso equitativo y sustentable de los recursos hídricos, estableciendo la participación de la Federación, las entidades federativas y los municipios, así como la participación de la ciudadanía para la consecución de dichos fines;
Que de conformidad con la fracción IX del artículo 9 de la Ley de Aguas Nacionales, le compete a la Comisión Nacional del Agua realizar acciones que correspondan al ámbito federal, para el aprovechamiento integral del agua, su regulación, control y preservación de su cantidad y calidad;
Que con fecha 25 de julio de 1997, fue publicada en el Diario Oficial de la Federación la Norma Oficial Mexicana "NOM-005-CONAGUA-1996, Fluxómetros-especificaciones y métodos de prueba", que establece las especificaciones y métodos de prueba que deben cumplir los fluxómetros para tazas de inodoros y mingitorios con el fin de asegurar el ahorro de agua en su uso y funcionamiento hidráulico;
Que con fecha 2 de agosto de 2001, fue publicada en el Diario Oficial de la Federación la Norma Oficial Mexicana "NOM-009-CONAGUA-2001, Inodoros para uso sanitario-especificaciones y métodos de prueba", la cual establece las especificaciones y métodos de prueba que deben cumplir los inodoros para asegurar el ahorro de agua en su uso y funcionamiento hidráulico;
Que con fecha 2 de septiembre de 2003, fue publicada en el Diario Oficial de la Federación la Norma Oficial Mexicana "NOM-010-CONAGUA-2000, Válvula de admisión y válvula de descarga para tanque de inodoro-especificaciones y métodos de prueba", que establece las especificaciones y métodos de prueba que deben cumplir las válvulas de admisión, las válvulas de descarga, elementos de operación y sellos que se instalan en los tanques de inodoros, con el fin de asegurar el consumo eficiente de agua;
Que con fecha 3 de julio de 2009, fue publicado en el Diario Oficial de la Federación el "ACUERDO mediante el cual se modifican los numerales 2, 7.1, 7.2 y 10.1 y se adiciona el numeral 6.11 Bis a la Norma Oficial Mexicana NOM-009-CONAGUA-2001, Inodoros para uso sanitario-Especificaciones y métodos de prueba", que adicionó una especificación para los inodoros ecológicos;
Que la Comisión Nacional del Agua realizó la revisión y análisis de las citadas normas, de los procesos y tiempos para evaluar la conformidad así como sus costos inherentes, observando una carga regulatoria innecesaria y costosa al sujeto regulado, al tener que certificar elementos de un solo producto, como es el caso de los inodoros que actualmente requieren tres certificados de conformidad, el del propio inodoro, su válvula de admisión y la válvula de descarga, cuando el producto se comercializa como uno solo;
Que en términos del artículo 8, fracción V de la Ley de Aguas Nacionales es atribución de la Secretaría de Medio Ambiente y Recursos Naturales (SEMARNAT), expedir las Normas Oficiales Mexicanas en materia hídrica en los términos de la Ley Federal sobre Metrología y Normalización, a propuesta de la Comisión Nacional del Agua, misma que en su carácter de Órgano Superior, con carácter técnico, normativo y consultivo de la Federación, determinó proponer a la SEMARNAT la presente Norma en materia hídrica, en términos del artículo 9, fracción XXXI de la Ley de Aguas Nacionales, considerando que una vez analizadas las Normas NOM-005-CONAGUA-1996, Fluxómetros-especificaciones y métodos de prueba, NOM-009-CONAGUA-2001, Inodoros para uso sanitario-Especificaciones y métodos de prueba y NOM-010-CONAGUA-2000, Válvula de admisión y válvula de descarga para tanque de inodoro-especificaciones y métodos de prueba, se determinó que, los tres instrumentos referidos que regulan los aparatos de uso sanitario y sus respectivos accesorios, era procedente elaborar una sola Norma Oficial Mexicana, que capte la realidad tecnológica de dichos aparatos que descargan en los sistemas de alcantarillado por gravedad, con el fin de establecer especificaciones técnicas precisas, que tengan que cumplir este tipo de aparatos, promoviendo así el manejo integral y sustentable del agua;
Que las normas vigentes no han sido modificadas sustancialmente desde hace más de catorce años en promedio y la tecnología en esta clase de aparatos sanitarios ha evolucionado a productos más eficientes de menor consumo de agua, y en consecuencia, al dejar de captar la realidad tecnológica de estos productos, por lo que es procedente elaborar una norma que agrupe y capte la realidad tecnológica de los aparatos de uso sanitario con el fin de promover el uso eficiente del agua;
Que es necesario establecer especificaciones claras de los aparatos sanitarios y vincularlos con un sistema de evaluación de la conformidad, donde terceras partes otorguen la certeza tanto a productores como a autoridades respecto de las características de desempeño de estos productos;
Que lo anterior en el entendido de que da certeza al usuario final de que esta adquisición estará respaldada por criterios de desempeño y por la evaluación que realice una tercera parte en la que no existan conflictos de interés;
Que dentro del Programa Nacional de Normalización 2015, se inscribió el tema "Aparatos y accesorios de uso sanitario", con el objeto de establecer los requisitos de construcción, métodos de pruebas y marcado, que deben cumplir los aparatos de uso sanitario que descargan en sistemas de alcantarillado por gravedad, con el fin de asegurar el uso eficiente del agua y contribuir así, a la preservación de los recursos naturales;
Que con el fin de establecer en una sola Norma Oficial Mexicana los avances tecnológicos y normativos que hasta la fecha se han dado en los aparatos de uso sanitario que descargan en los sistemas de alcantarillado por gravedad, y atendiendo las sugerencias de los sectores interesados y afectados, se consensuó este proyecto de norma, el cual una vez que cumpla con el procedimiento establecido en la Ley Federal sobre Metrología y Normalización y entre en vigor cancelará y sustituirá a las Normas Oficiales Mexicanas mencionadas anteriormente, publicadas en el Diario Oficial de la Federación en fechas 25 de julio de 1997, 2 de agosto de 2001 y 2 de septiembre de 2003, respectivamente;
Que el proyecto de Norma Oficial Mexicana fue aprobado por el Comité Consultivo Nacional de Normalización del Sector Agua el día 26 de noviembre de 2015, y se publicó en el Diario Oficial de la Federación para consulta pública, el 26 de septiembre de 2016, de conformidad con el artículo 47 de la Ley Federal sobre Metrología y Normalización, a efecto de que los interesados dentro de los 60 días naturales contados a partir de la fecha de su publicación, presentaran sus comentarios ante el citado Comité, sito en Avenida Insurgentes Sur 2416, 3 piso, Colonia Copilco El Bajo, Coyoacán, en la Ciudad de México, o al correo electrónico ccnnsa@conagua.gob.mx;
Que durante el plazo de consulta pública, los documentos que sirvieron de base para la elaboración del proyecto de Norma Oficial Mexicana, estuvieron a disposición del público para su consulta en el domicilio del Comité antes señalado;
Que de acuerdo con lo establecido en el artículo 47, fracciones II y III de la Ley Federal sobre Metrología y Normalización, los interesados presentaron sus comentarios al proyecto de Norma Oficial Mexicana en cuestión, los cuales fueron analizados por el Comité Consultivo Nacional de Normalización del Sector Agua, realizándose las modificaciones procedentes al proyecto;
Que el 1° de julio de 2020 se publicó en el Diario Oficial de la Federación la Ley de Infraestructura de la Calidad, misma que en su artículo Segundo Transitorio abroga la Ley Federal sobre Metrología y Normalización, sin embargo, en su artículo Cuarto Transitorio establece que las Propuestas, Anteproyectos y Proyectos de Normas Oficiales Mexicanas y Estándares que a la fecha de la entrada en vigor de la citada Ley se encuentren en trámite y no hayan sido publicados deberán ajustarse a lo dispuesto en dicha Ley, su Reglamento y demás disposiciones secundarias vigentes al momento de su presentación y hasta su conclusión; en ese sentido, el presente instrumento normativo fue reprogramado e inscrito por primera vez de conformidad con lo señalado en la citada Ley Federal, por lo que deberán ajustarse a dicha Ley hasta su conclusión, en términos de lo referido en el artículo Cuarto Transitorio de la Ley de Infraestructura de la Calidad;
Que las respuestas a los comentarios de la consulta pública y las modificaciones derivadas de los mismos, fueron publicadas en el Diario Oficial de la Federación el 23 de septiembre de 2022;
Que una vez cumplido con el procedimiento, para la elaboración de Normas Oficiales Mexicanas establecido en el artículo 47 de la Ley Federal sobre Metrología y Normalización, el Comité Consultivo Nacional de Normalización del Sector Agua, en su Segunda Sesión Ordinaria celebrada el 10 de septiembre de 2021, aprobó para publicación definitiva la presente Norma Oficial Mexicana, por lo que la Comisión Nacional del Agua la remitió a la suscrita solicitando su firma y publicación;
Que de conformidad con lo establecido en el artículo 28 fracción II, inciso d) del Reglamento de la Ley Federal sobre Metrología y Normalización, el año de la clave cambia a 2021 debido a que el instrumento regulatorio se presentó ante el citado Comité para su aprobación en ese año;
Por lo expuesto y fundado he tenido a bien expedir la siguiente:
NORMA OFICIAL MEXICANA NOM-002-CONAGUA-2021, APARATOS Y ACCESORIOS DE USO
SANITARIO
Prefacio
La presente Norma Oficial Mexicana fue elaborada por el Comité Consultivo Nacional de Normalización del Sector Agua, con la colaboración de los siguientes organismos, instituciones y empresas:
·   American Standard B&K México, S. de R.L. de C.V.
·   Asociación Mexicana de Fabricantes de Válvulas y Conexos, A.C.
·   Asociación Nacional de Fabricantes de Aparatos Domésticos, A.C. (ANFAD)
·   Alan de Aguascalientes, S.A. de C.V.
·   Alpha Cerámica, S.A.P.I. de C.V.
·   Amanda y Fama Comercializadora, S.A. de C.V.
·   AMG Global México, S.A. de C.V.
·   Bimca y Asociados, S.A. de C.V.
·   Cámara Nacional de la Industria de la Transformación (CANACINTRA).
·   Calidad Total en Cerámica, S.A.P.I. de C.V.
·   Certificación Mexicana, S.C.
·   COFLEX, S.A. de C.V.
·   Consejo Mexicano de Certificación, A.C.
·   Centro de Normalización y Certificación de Productos, A.C.
·   Corporación Industrial de Moldeo, S.A. de C.V.
·   Delta Faucet Company México, S. de R.L. de C.V.
·   Export logistics, S.A. de C.V.
·   Fluidmaster Inc.
·   FUNCOSA, S.A. de C.V.
·   Grivatec, S.A. de C.V.
·   Helvex, S.A. de C.V.
·   IAPMO R&T.
·   Intertek Testing Services de México, S.A. de C.V.
·   Kohler Co.
·   La Industria del Mueble Cerámico, S.A. de C.V.
·   Laboratorio de Calidad KOHLER SANIMEX P2.
·   Laboratorio de Ingeniería Experimental del Sistema de Aguas de la Ciudad de México.
·   LETSAC México, S. de R.L. de C.V.
·   Nacional de Cobre, S.A. de C.V.
·   Organismo Nacional de Normalización y Certificación de la Construcción y la Edificación, S.C. (ONNCCE).
 
·   Porcelana Corona de México, S.A. de C.V.
·   Procesadora de Cerámica de México, S.A. de C.V.
·   Procuraduría Federal del Consumidor (PROFECO).
·   Secretaría de Medio Ambiente y Recursos Naturales.
·   TOTO USA Inc.
·   Truper, S.A. de C.V.
·   Urrea Dando Vida al Agua, S.A. de C.V.
·   Vilbomex, S.A. de C.V.
Índice del Contenido
1     OBJETIVO
2     CAMPO DE APLICACIÓN
3     REFERENCIAS
4     TÉRMINOS Y DEFINICIONES
5     INODOROS
6     MINGITORIOS
7     VÁLVULAS DE ADMISIÓN, DE DESCARGA Y SELLOS OBTURADORES
8     FLUXÓMETROS
9     ETIQUETADO, MARCADO Y GARANTÍA
10    APARATOS SANITARIOS ECOLÓGICOS
11    PROCEDIMIENTO PARA LA EVALUACIÓN DE LA CONFORMIDAD
12    VIGILANCIA
13    BIBLIOGRAFÍA
14    CONCORDANCIA CON NORMAS INTERNACIONALES
TRANSITORIOS
1. Objetivo
Esta Norma Oficial Mexicana establece las especificaciones mínimas que deben cumplir los aparatos sanitarios y sus respectivos accesorios, con el fin de asegurar la operación hidráulica, la hermeticidad y un uso eficiente del agua.
Así mismo establece los métodos de prueba que deben aplicarse para verificar el cumplimiento, el procedimiento para evaluar la conformidad, y precisa además, los requisitos que se deben de incluir en el marcado de información al público.
2. Campo de aplicación
Esta Norma Oficial Mexicana aplica a los inodoros, mingitorios, válvulas de admisión y válvulas de descarga, sellos obturadores y fluxómetros de uso sanitario; que se fabriquen o se importen y se comercialicen en los Estados Unidos Mexicanos.
Se excluyen del campo de aplicación los siguientes dispositivos:
a.     Tapas, asientos y partes que no intervengan en el funcionamiento hidráulico de los inodoros y mingitorios;
b.    Las letrinas, inodoros para vehículos terrestres y marinos, inodoros entrenadores que no usen agua, y
c.     Bidés.
3. Referencias
Para la correcta aplicación de esta Norma se debe consultar la siguiente Norma Oficial Mexicana vigente:
·   "NOM-008-SCFI-2002, Sistema General de Unidades de Medida", publicada en el Diario Oficial de la
Federación el 27 de noviembre de 2002.
4. Términos y definiciones
Para efectos de aplicación de esta Norma se establecen las definiciones siguientes:
4.1 Acabado
Textura y condición de una superficie (excluyendo el color).
4.2 Accesorio
Parte hecha de materiales no cerámicos que normalmente se suministra con un aparato sanitario, como son los fluxómetros, válvulas de admisión o descarga, y sellos obturadores.
4.3 Activador
Elemento que pone en funcionamiento el sistema de descarga a través de un mecanismo, este mecanismo puede ser: mecánico manual de palanca o botón, mecánico de pedal de palanca, mecánico de botón al piso, o neumático eléctrico o electrónico.
4.4 Aparato de descarga
Dispositivo que le entrega agua a la taza del inodoro o mingitorio.
4.5 Aparato presurizado de descarga
Aparato de descarga como tanques presurizados, fluxómetros y aparatos de presión controlados eléctrica y electrónicamente, que se emplean en sistemas que no dependen de la gravedad, y que utilizan el sistema de suministro de agua, para entregar el agua a presión y crear una descarga presurizada.
4.6 Aparato sanitario
Dispositivo que recibe agua, desperdicios o ambos y los dirige hacia un sistema de alcantarillado. Éste puede ser un inodoro o un mingitorio.
4.7 Autoridad competente
La Comisión Nacional del Agua (CONAGUA), conforme a sus atribuciones.
4.8 Carta de cumplimiento
Es el documento que emite el organismo de certificación de producto (OCP), el cual establece los resultados de la evaluación de la conformidad derivado de la visita de vigilancia.
4.9 Certificado de Conformidad de Producto (CCP).
Documento mediante el cual, la CONAGUA o un organismo de certificación de producto (OCP) acreditado y aprobado en los términos de la Ley, hace constar que un producto cumple con las especificaciones establecidas en la Norma Oficial Mexicana (NOM) y cuya validez del certificado está sujeta a la visita de vigilancia respectiva.
4.10 Calidad del producto
4.10.1 Sin defectos en el acabado (Grado de calidad A)
Todo aquel aparato sanitario que cumple con los valores admisibles, en su acabado (ver Tablas 6 y 10).
4.11 Ciclo de descarga
Secuencia completa de operación de un inodoro o mingitorio que incluye desocupar su contenido, lavar sus superficies interiores, y restablecer el sello hidráulico en su caso.
4.12 Cuadro de clasificación
Una apertura cuadrada, de 50 ± 1 mm por lado, cortada de una hoja de material flexible y usado para contar el número de defectos de acabado, entendiéndose por defectos de acabado, aquellos que se mencionan en las tablas 6 y 10 del presente documento normativo.
4.13 Declaración de conformidad
Es la manifestación por escrito del interesado de decir la verdad, de que el producto que se pretende importar o comercializar, ha sido evaluado conforme, y declara, que es del mismo tipo, y que las variantes que pudieran tener son de carácter estético o de apariencia, pero conservan las características de diseño que aseguran el cumplimiento con la NOM.
4.14 Defectos
4.14.1 Acabado ondulado
Es una imperfección en el acabado que resulta en numerosas líneas irregulares continuas o no y/o moteadas en el vidriado.
4.14.2 Acabado opaco
Es una imperfección en el acabado, en el que el lustre no se desarrolló, sin vida, plano, sin brillo, o un acabado semi-vidriado. Un defecto acabado opaco, no debe confundirse con un acabado mate, satinado u opaco cuyo propósito es decorativo.
4.14.3 Agrietamiento
Conjunto de grietas muy finas en el acabado de la superficie o en el vidriado.
4.14.4 Alabeo
Es una imperfección que resulta en un intersticio cóncavo o convexo entre el aparato sanitario y la pared adyacente o el piso.
4.14.5 Ampolla
Es una porción elevada y hueca de una superficie vidriada de un aparato sanitario con una dimensión mayor a 3 mm.
4.14.6 Burbuja
Es una porción elevada de una superficie vidriada de un aparato sanitario o una mota de arena cuya dimensión mayor, es menor a 1 mm.
4.14.7 Cuerpo expuesto
Una porción sin vidriar de un aparato sanitario con una dimensión de 2 mm o mayor.
4.14.8 Decoloración
Un punto de color con una dimensión mayor a 6 mm, o motas, o manchas en número suficiente para producir un cambio de color.
4.14.9 Estría
Una fractura muy delgada que se extiende a través del cuerpo del aparato sanitario, causada por esfuerzos de tensión durante la fabricación sin presentar separación.
4.14.10 Grieta
Una fractura superficial en el vidriado o en el cuerpo de un aparato sanitario.
4.14.11 Hoyo
Concavidad u hondura en la superficie vidriada de un aparato sanitario, con una dimensión mayor a 2 mm.
4.14.12 Mancha
Un área de color contrastante, cuya dimensión es mayor a 1 mm y menor a 3 mm.
4.14.13 Marca de fuego
Grieta superficial y fina en el cuerpo de un aparato sanitario que no está vidriada.
4.14.14 Microporo (Pinhole)
Concavidad u hondura en la superficie vidriada de un aparato sanitario, cuya dimensión es menor a 0.7 mm que no es capaz de retener tinta o suciedad.
4.14.15 Mota
Un área de color contrastante cuya dimensión está entre 0.3 y 1 mm.
4.14.16 Poro
 
Concavidad u hondura en la superficie vidriada de un aparato sanitario, cuya dimensión es mayor a 0.7 mm y es menor a 2 mm que es capaz de retener tinta o suciedad.
4.14.17 Resquebrajamiento
Conjunto de estrías muy finas en el acabado de la superficie vitrificada.
4.15 Descarga
Aquella utilizada para remover desechos sólidos y líquidos de la taza del inodoro o mingitorio.
4.16 Descarga dual
Característica de la válvula que permite que el usuario descargue el inodoro con un volumen reducido o completo de agua, dependiendo del contenido de la taza.
4.17 Descarga reducida
Aquella utilizada para remover los desechos líquidos de la taza del inodoro.
4.18 Efecto de sifón (acción sifónica)
Movimiento de agua a través de un inodoro o mingitorio provocada por la succión del agua a través del reborde y la trampa, creando un sifón para remover el material de desperdicio.
4.19 Empaques y sellos
Elementos que permiten sellar sistemas evitando la fuga de fluidos, además de mantener la hermeticidad en el producto durante su funcionamiento.
4.20 Entidad de acreditación
Entidad(es) autorizada(s) en los términos de la Ley, para reconocer la competencia técnica y confiabilidad de los organismos de certificación, de los laboratorios de prueba, de los laboratorios de calibración y de las unidades de verificación para evaluar la conformidad.
4.21 Espejo de agua
La superficie del agua quieta en el pozo de un inodoro o mingitorio, cuando la trampa está llena hasta el vertedero.
4.22 Expulsión directa
Es la descarga de un inodoro mediante un chorro de agua, dirigido al orificio de salida de la taza, que empuja el contenido de la taza hacia la parte ascendente de la trampa, sobre el vertedero, y al sistema de alcantarillado por gravedad.
4.23 Familia de productos
Grupo de productos del mismo tipo, en los que las variantes son únicamente de carácter decorativo o estético o de apariencia, pero que conservan las características de funcionamiento o de diseño y propiedades mecánicas e hidráulicas.
4.24 Filtro
Malla instalada en la base de la válvula de admisión para impedir que los desechos interfieran con el funcionamiento de la válvula anti-retorno.
4.25 Flotador
Mecanismo que provee una fuerza de flotación que es utilizada para cerrar o abrir la válvula de admisión.
4.26 Fluxómetro
Válvula conectada a la tubería de suministro de agua a presión, que cuando se activa, permite el flujo directo de agua al aparato sanitario en la cantidad necesaria para la operación adecuada.
4.27 Grifo
Aparato que controla y guía el flujo de agua.
4.28 Informe de evaluación del sistema de calidad
Es el que elabora un organismo de certificación, para hacer constar ante la CONAGUA o el OCP, que el Sistema de Gestión de Calidad (SGC) de una empresa respecto a la línea de producción del producto certificado, contempla procedimientos documentados y registros que aseguran el cumplimiento del producto certificado con la NOM.
4.29 Informe de resultados
Es el documento que emite un laboratorio de pruebas o de ensayos, en el cual notifica los resultados obtenidos de las pruebas realizadas a un producto.
4.30 Inodoro
Aparato sanitario con un recipiente de agua que recibe desperdicios humanos líquidos y sólidos, y que al ser operado conduce el desperdicio al sistema de alcantarillado a través de una trampa. El inodoro puede estar compuesto de sola una pieza (fabricado el tanque y la taza como una sola pieza), o de dos piezas (taza y tanque fabricados por separado).
4.30.1 Inodoro de 4 litros
Inodoro con un consumo promedio de agua máximo de 3.9 litros por descarga, cuando se prueba según el método de prueba indicado en la presente norma, y que con fines denominativos se establece que es un inodoro de 4 litros.
4.30.2 Inodoro de 5 litros
Inodoro con un consumo promedio de agua máximo de 4.8 litros por descarga, cuando se prueba según el método de prueba indicado en la presente norma, y que con fines denominativos se establece que es un inodoro de 5 litros.
4.30.3 Inodoro de 6 litros
Inodoro con un consumo promedio de agua máximo de 6.0 litros por descarga, cuando se prueba según el método de prueba indicado en la presente norma.
4.30.4 Inodoro de descarga 4.2/6 litros
Inodoro que le permite al usuario descargar el inodoro con un volumen promedio de agua reducido (máximo de 4.2 litros) o completo (máximo de 6 litros), cuando se prueba según el método de prueba indicado en la presente norma, y que con fines denominativos se establece que es un inodoro de descarga 4.2/6 litros.
4.30.5 Inodoro electro-hidráulico
Inodoro con un sello hidráulico no mecánico que tiene un motor eléctrico y un controlador para facilitar la descarga.
4.31 Inodoro de tanque de descarga por gravedad
Inodoro diseñado para evacuar la taza con agua suministrada por gravedad.
4.32 Integral
Parte de un aparato sanitario fundida o moldeada.
4.33 Interesado
Toda persona física o moral legalmente establecida, la cual puede tener actividades tales como: fabricante, importador o comercializador, y que desea que se evalúe la conformidad de su producto.
4.34 Ley
Ley Federal sobre Metrología y Normalización.
4.35 Lote
Conjunto de unidades de producto, del cual se toma la muestra para su inspección y se determina la conformidad con el criterio de aceptación.
4.36 Mingitorio
Aparato sanitario que recibe únicamente desperdicio líquido y lo conduce al sistema de alcantarillado a través de una trampa.
 
4.36.1 Mingitorio Menor o igual a 1 litro
Mingitorio con un consumo promedio máximo de agua de 1 litro por descarga cuando se prueba según el método de prueba indicado en norma.
4.36.2 Mingitorio de 1.9 litros
Mingitorio con un consumo promedio máximo de agua de 1.9 litros por descarga cuando se prueba según el método de prueba indicado en norma.
4.36.3 Mingitorio de 3 litros
Mingitorio con un consumo promedio máximo de agua de 3 litros por descarga cuando se prueba según el método de prueba indicado en norma.
4.36.4 Mingitorio sin agua (mingitorio seco)
Mingitorio que conduce el desperdicio líquido al sistema de alcantarillado por gravedad a través de un sello hidráulico, sin usar agua.
4.37 Nivel crítico
Nivel máximo de agua en un aparato sanitario, en el cual no ocurre succión por medio del sifón.
4.38 Nivel de rebosamiento
Nivel en el que el agua se sale del aparato sanitario.
4.39 Pie de la trampa
Es la superficie interna de mayor altura de la parte más baja de la trampa (ver la Figura 9).
4.40 Material cerámico (Porcelana)
a.     Cerámica sin vitrificar-material cerámico poroso cuya absorción de agua oscila entre el 0.5 y el 15.0% del peso seco original del espécimen (ver incisos 5.3.5 y 6.3.4).
b.    Cerámica vitrificada-material cerámico sin poros y horneado a alta temperatura cuya absorción de agua no excede el 0.5% del peso seco original del espécimen (ver incisos 5.3.5 y 6.3.4).
4.41 OCP
Organismo de Certificación de Producto.
4.42 Personas acreditadas
Los organismos de certificación, laboratorios de prueba, laboratorios de calibración y unidades de verificación, acreditados ante una entidad de acreditación para la evaluación de la conformidad y aprobados por la CONAGUA;
4.43 Pozo
Concavidad abierta hacia arriba formada a la entrada de la trampa, en la parte inferior de la taza del inodoro o mingitorio.
4.44 Presión dinámica
Es la presión en el tubo de suministro de agua, medida a la entrada de la válvula abierta.
4.45 Presión estática
Es la presión en el tubo de suministro de agua, medida a la entrada de la válvula cerrada.
4.46 Profundidad del sello hidráulico
Es la distancia vertical entre la parte más baja de la parte superior del orificio de entrada de la trampa, hasta la superficie del espejo de agua. (Ver la Figura 9).
4.47 Reborde
Es el borde abierto de un aparato sanitario.
4.48 Sanitaria
Condición estética de limpieza (no a la condición de estar microbiológicamente limpio).
 
4.49 Sello
Marca de identificación protegida, aplicada o emitida, de acuerdo con las reglas de un procedimiento o sistema de certificación, que proporciona confianza en que el producto, proceso o servicio considerado es conforme con la norma u otro documento normativo especificado.
4.50 Sello hidráulico
Tirante hidráulico medido desde la parte superior de la entrada de la trampa hasta el espejo de agua.
4.51 Sello obturador
Dispositivo destinado a garantizar la hermeticidad en el cierre, después de haber sido operada la válvula de descarga.
4.52 SCC
Sistema de Control de Calidad.
4.53 SGC
Sistema de Gestión de Calidad.
4.54 Spud
Adaptador para conectar un aparato de descarga a un inodoro o a un mingitorio.
4.55 Superficie de descarga
Es la superficie visible después de la instalación y que se moja durante la operación del inodoro o mingitorio.
4.56 Tanque de descarga
Recipiente que almacena una cantidad de agua predeterminada y contiene un aparato de descarga que entrega el agua (además de un flujo adicional del sistema de suministro) a la taza del inodoro o mingitorio. Los tanques de descarga de colgar o de acoplar a la taza, con una válvula de admisión y una válvula de descarga, son tipos comunes de tanques de descarga.
4.57 Tanque presurizado
Aparato de descarga que efectivamente ensancha la tubería de suministro de agua inmediatamente antes de la taza del inodoro o mingitorio y es parte integral del recipiente acumulador conectado al orificio de entrada del aparato sanitario.
4.58 Tanque de perfil bajo
Componente o pieza del inodoro que cuenta con un aparato de descarga que está por debajo del nivel de rebosamiento de la taza.
4.59 Taza
Componente o pieza del inodoro con un reborde integral, una trampa en el frente o en la parte trasera, y un orificio de salida hacia el piso o hacia el muro.
4.60 Taza de expulsión directa
Pieza del inodoro que descarga mediante un chorro de agua dirigido al orificio de salida que empuja el contenido de la taza hacia la parte ascendente de la trampa, sobre el vertedero y el sistema de alcantarillado por gravedad.
4.61 Taza no sifónica (washdown/washout bowl)
Es una taza de inodoro con reborde integral y un orificio de salida al piso o a la pared, que opera principalmente sin provocar el efecto sifón.
4.62 Taza sifónica
Es una taza de inodoro con reborde integral y un orificio de salida al piso o a la pared, que opera principalmente mediante acción sifónica.
4.63 Tiempo de llenado
Es el tiempo que transcurre desde el instante en que el dispositivo de descarga del aparato sanitario se cierra hasta el instante en que la válvula de admisión está completamente cerrada.
4.64 Trampa
Es un accesorio, un dispositivo, o parte integral de un aparato sanitario que forma un sello hidráulico que previene el paso de gases de alcantarilla sin afectar el flujo de las aguas residuales.
4.65 Válvula de admisión
Dispositivo que permite o impide el paso del agua automáticamente al tanque del inodoro, controlando el nivel del agua en el tanque, mediante la acción de un flotador u otro dispositivo.
4.66 Válvula de descarga
Dispositivo que permite el flujo de un volumen de agua del tanque hacia la taza, en una sola operación ininterrumpida para posteriormente cerrar automáticamente la salida del agua hasta la siguiente operación.
4.67 Válvula de admisión con dispositivo anti-sifón (válvula antisifónica)
Mecanismo que suministra agua a un tanque de descarga y que tiene, en el lado de salida del agua, un dispositivo integral anti-sifón o interruptor de vacío. La válvula de admisión se opera mediante un aparato de flotación o algo similar.
4.68 Válvula anti-retorno (check valve)
Mecanismo que suministra agua a un tanque de descarga y que tiene, en el lado de salida del agua un dispositivo que se usa para impedir el flujo de líquido en la dirección opuesta a través de la válvula de admisión.
4.69 Vertedero o borde del sello hidráulico
Es la superficie interna más baja de la parte más alta de la trampa (ver Figura 9).
4.70 Vidriado o esmaltado
Es un recubrimiento cerámico liso e impermeable, como el vidrio.
4.71 Vigilancia
Es la constatación ocular o comprobación mediante muestreo, medición, pruebas de laboratorio, o examen de documentos que realiza el Organismo de Certificación, con el fin de comprobar que el producto sigue cumpliendo con lo dispuesto en la norma.
4.72 Visible después de la instalación
Es la superficie que sigue siendo visible después de que el aparato sanitario ha sido instalado, pero no necesariamente estando de pie.
4.73 Visita de Verificación
Son las visitas que realizan la CONAGUA o las dependencias competentes, de acuerdo a lo dispuesto en la fracción II del artículo 94 de la Ley. Al efecto, el personal autorizado por las dependencias o la unidad de verificación acreditada y aprobada, podrá recabar los documentos o la evidencia necesaria, así como las muestras conforme a lo señalado en el artículo 101 de la Ley. La visita de verificación sólo podrá ser realizada para constatar el grado de cumplimiento con una NOM.
4.74 Visita de Vigilancia
Son las visitas que realiza el OCP, con el fin de constatar posteriormente a la expedición del certificado, mediante inspección ocular, muestreo, pruebas o revisión, y de los programas de calidad, que los procesos y productos cumplen con la NOM, así como con las condiciones bajo las cuales se otorgó dicho certificado.
 
5. Inodoros
5.1 Tolerancias
A menos que se especifique de otra manera en esta norma, la tolerancia en dimensiones de 200 mm y mayores, será de ± 3%. La tolerancia en dimensiones menores de 200 mm será de ± 5%.
En esta norma, las dimensiones marcadas como "mínimo" y "máximo", no se deberán de reducir más allá del valor mínimo ni incrementar más allá del máximo mediante la aplicación de una tolerancia. Sí se especifica un rango de dimensiones y las palabras "mínimo" y "máximo" no se indican, los límites superior e inferior no se consideran cruciales y las tolerancias establecidas en esta norma serán aplicables.
5.2 Especificaciones dimensionales
Todos los inodoros cubiertos en el campo de aplicación de esta norma, deben de cumplir con las especificaciones dimensionales indicadas a continuación:
5.2.1 Espesor
El material cerámico de los aparatos sanitarios deberá tener un espesor mínimo de 6 mm a todo lo largo y ancho (excluyendo el esmalte). Para la determinación del espesor, se tomará la muestra obtenida de los ensayos de agrietamiento y absorción.
5.2.2 Dimensiones de los orificios de salida
Las dimensiones de los orificios de salida deberán ser como se indican y se muestran en:
a.     Figura 1 y Tabla 1 para inodoros con orificio de salida inferior para instalar en el piso, y
b.    Figura 2 y Tabla 2 para inodoros con orificio de salida en la parte trasera y orificio de salida de espiga en la parte trasera.

NOTA 1. - Esta Figura no pretende restringir el diseño de las bases de las tazas de inodoro,
siempre y cuando se mantengan sus dimensiones para asegurar un intercambio adecuado entre inodoros.
Las dimensiones mínimas de las perforaciones circulares deberán ser de un diámetro mínimo de 11 mm y en perforaciones ovaladas deberá ser mínimo de 11 mm x 19 mm.
Figura 1 - Dimensiones de los orificios de salida inodoros con orificio de salida inferior.
Tabla 1 - Dimensiones de los orificios, de inodoros de salida inferior para instalar al piso
Inodoros con orificio de salida inferior para instalar en el piso
Parámetro
Dimensión (mm)
Altura del interior de la base al piso
13 mínimo
Distancia del contorno interior
184 mínimo
Diámetro exterior de ceja de salida
95 máximo
Barrenos de fijación
Distancia entre centros
Inodoros
infantiles
152 mínimo
125 mínimo
Perforaciones circulares
11 diámetro mínimo
Perforaciones ovaladas
11 x 19 mínimo
 

NOTA 2.- Esta Figura no pretende restringir el diseño de las bases de las tazas de inodoro, siempre y cuando se mantengan sus dimensiones para asegurar un intercambio adecuado entre la instalación de diversos modelos de inodoros.
Figura 2.- Dimensiones de los orificios de salida inodoros con orificio de salida trasero y orificio de salida de espiga trasero.
Tabla 2 - Dimensiones de los orificios, inodoros con orificio de salida en la parte trasera y orificio de
salida de espiga en la parte trasera
 
Descripción
Dimensión (mm)
A
Diámetro de orificio de entrada
55 +3/-1
B
Diámetro de barrenos de fijación
25 ± 3
C
Diámetro del espacio libre en el orificio de salida
Mínimo150
D
Distancia entre el centro del orificio de salida y los centros de los barrenos de fijación
100 ± 5
E
Distancia entre centros del orificio de entrada y orificio de salida.
135 ± 3
F
Diámetro exterior de la espiga de salida
102
G
Profundidad de la conexión de entrada.
Mínimo 25
H
Profundidad de la espiga de salida.
Mínimo 40
I
Diámetro del espacio libre en el orificio de salida
Mínimo 140
J
Diámetro exterior de la salida
Máximo 95
K
Profundidad del interior de la base a la pared
13-19
L
Profundidad del exterior de la base a la pared
32
M
Distancia del piso al centro del orificio de salida.
190
N
Diámetro del espacio libre en el orificio de salida
184
 
5.2.3 Orificios de salida no convencionales
Los orificios de salida que requieran conectores, alternativos al anillo y adaptador de piso, no deberán tener fugas de agua cuando se prueben según el Inciso 5.4 y deberán permitir reparaciones o cambio in situ.
5.2.4 Distancia de los orificios de los inodoros para colgar
Los orificios para pernos para inodoros para colgar deberán espaciarse como se muestra en la Figura 3 y Tabla 3.

Figura 3.- Distancias de los orificios de los inodoros para colgar
Tabla 3 - Distancias de los orificios de los inodoros para colgar
Parámetro
Dimensión (mm)
a)         Taza sifónica 4 perforaciones
 
Distancia entre los centros de las perforaciones horizontales
190
Distancia entre los centros de las perforaciones verticales
230
b)         Taza de expulsión directa (tres perforaciones)
Distancia entre los centros de las perforaciones horizontales
230 (115)
Distancia entre los centros de las perforaciones horizontal y el centro de la perforación vertical
160
c)         Taza no sifónica (2 perforaciones)
Distancia entre los centros de las perforaciones horizontales
180 ± 5
230 ±5
 
5.2.4.1 Distancia de instalación del centro de descarga del inodoro al muro
La distancia en el suelo del centro del orificio de descarga de los inodoros deberá estar a 203 ± 12 mm, para inodoros infantiles, para los demás de 254 ± 12 mm o 305 ± 15 mm o 356 ± 17 mm de la parte trasera del respaldo del tanque o de su tapa. Ver la Figura 4 y Tabla 4.
5.2.5 Orificios para montaje de asientos
Excepto cuando el fabricante suministra asientos de diseño exclusivo como equipo original (esto es, que no son convencionales), los orificios para montar los asientos de inodoros deberán ser como se muestra en la Figura 4.
En caso de que las dimensiones de la distancia entre centros de orificios de los pernos del asiento sean diferentes así como su forma, el fabricante deberá proporcionar el asiento sanitario.
5.2.6 Contorno de la taza del inodoro
Los contornos de tazas redondas y alargadas (alongadas) deberán ser como se muestran en la Figura 5. Lo anterior no aplica cuando el fabricante suministra asientos de diseño exclusivo como equipo original (esto es, que no son convencionales).
5.2.7 Dimensiones del espejo de agua
Las tazas de inodoros deberán tener un espejo de agua con dimensiones mínimas de 125 x 100 mm, medidas sobre una superficie plana y horizontal.
5.2.8 Diámetro de la trampa
Las trampas de inodoros deberán tener un diámetro que permita el paso de una bola sólida con un diámetro mínimo de 38 mm.
5.2.9 Tamaño nominal de los spuds de los inodoros
El diámetro nominal de los spuds en los inodoros deberá ser:
a.     32 mm (1 ¼) o 38 mm (1 ½) para tazas de inodoro operados por fluxómetro, y
b.    32 mm (1 ¼) o 38 mm (1 ½) o 52 mm (2) para tazas de inodoro operados por tanques de descarga de colgar, o
c.     según lo suministre y especifique el fabricante del inodoro.
Los orificios para instalación en la parte superior del inodoro deberán ubicarse como se muestran en la Figura 4.
 

Figura 4 - Dimensiones y ubicación en los orificios de las tazas.
Tabla 4 - Dimensiones y ubicación en los orificios de las tazas
Parámetro
Dimensión (mm)
a)         Inodoro de orificio superior y orificio de salida inferior
 
Distancia del centro de salida de la trampa al muro, para inodoros infantiles
203 ± 12
Distancia del centro de salida de la trampa al muro, para los demás inodoros
254 ± 12 o 305 ±
15 o 356 ± 17
Diámetro de los orificios para los pernos del asiento
14 ± 1.5
Distancia entre los centros de los barrenos de fijación del asiento y tapa a la taza
140
Profundidad de los orificios para los pernos del asiento
6 - 16
b)         Inodoro con orificio trasero y orificio de salida inferior
Distancia del centro de salida de la trampa al muro
254 ± 12 o 305 ±
15
Diámetro de los orificios para los pernos del asiento
14 ± 1.5
Distancia del centro de los orificios para los pernos del asiento hasta el borde
470
Profundidad de los orificios para los pernos del asiento
6 - 16
 
5.2.10 Altura de rebordes
Las alturas de las tazas de inodoros deberán ser como se indica a continuación:
a.     altura mínima de 343 mm para inodoros para adultos;
b.    altura mínima de 390 mm para inodoros para personas con capacidades diferentes;
c.     entre 241 mm y 267 mm para inodoros infantiles, y
 
d.    restantes de 267 mm a 343 mm.

NOTA 3.- Esta figura es ilustrativa de las formas y dimensiones de las tazas.
Figura 5 - Perfiles de tazas de inodoros
Tabla 5 - Perfiles de tazas de inodoros
Parámetro
Dimensión (mm)
Redondo
 
Distancia entre los centros de los barrenos de fijación del asiento y tapa a la taza
140
Alargado
Distancia entre los centros de los barrenos de fijación del asiento y tapa a la taza
140
 
5.2.11 Tanques de descarga por gravedad
5.2.11.1 General
Los tanques de descarga por gravedad para inodoros deberán tener una válvula de admisión y una válvula de descarga, que cumplan con lo establecido por este capítulo.
5.2.11.2 Diámetro del orificio para la válvula de admisión y diámetro del orificio para la válvula de descarga.
El orificio para la válvula de admisión deberá tener un diámetro mínimo de 27 mm, tal como se observa en la Figura 6 y podrá ubicarse en el lado derecho o izquierdo del tanque de descarga.
Las válvulas de admisión pueden ir conectadas por la parte superior del tanque, en un orificio con un diámetro diferente al indicado.
El orificio para la válvula de descarga deberá tener el diámetro mínimo especificado por el fabricante, dicho orificio proveerá la suficiente agua para cumplir con los requisitos de desempeño hidráulico indicados en esta norma.

Figura 6 - Orificios para las válvulas en tanques de descarga por gravedad.
5.2.11.3 Nivel crítico
En el caso de que la válvula de admisión por su diseño lo requiera, la marca del nivel crítico (NC o CL) deberá estar por lo menos 25 mm por encima del rebosadero de la válvula de descarga.
5.2.11.4 Tanques de gravedad de perfil bajo
Cuando el nivel crítico en inodoros de perfil bajo con tanque de gravedad, está por debajo del nivel de rebosamiento de la taza, se deberán proveer orificios de rebosamiento para asegurar que el agua del tanque salga hacia el piso si el rebosadero o la trampa están obstruidos. El tamaño y la ubicación de dichos orificios deberán ser tales que no permitan que el agua del tanque suba hasta el nivel crítico de la válvula de admisión cuando dicha válvula se encuentra totalmente abierta y la presión del agua en el máximo.
5.2.12 Aparatos presurizados de descarga
5.2.12.1 General
Los aparatos presurizados de descarga deberán cumplir con lo indicado en esta norma. El nivel crítico, del dispositivo anti-sifón más bajo en un inodoro operado por fluxómetro, deberá estar por lo menos 25 mm por encima del nivel de rebosamiento de la taza del inodoro.
5.2.12.2 Tanques de perfil bajo con aparatos presurizados de descarga
Cuando el nivel crítico del aparato presurizado de descarga en inodoros de perfil bajo, está por debajo del nivel de rebosamiento de la taza, se deberán proveer orificios de rebosamiento para asegurar que, el agua del tanque salga hacia el piso si el rebosadero o la trampa están obstruidos. El tamaño y la ubicación de dichos orificios deberán ser tales que no permitan que el agua del tanque suba hasta el nivel crítico del aparato presurizado de descarga cuando dicho aparato se encuentre totalmente abierto y la presión del agua en el máximo.
5.2.12.3 Tanques de plástico
Los tanques de plástico diseñados para uso con tazas de cerámica vitrificada deberán cumplir con la presente norma, excepto los apartados 5.3.1, 5.3.2, 5.3.3, 5.3.4 y 5.3.5.
5.2.13 Componentes eléctricos en inodoros electrohidráulicos.
5.2.13.1 Motor de la bomba e impulsor
En inodoros electro-hidráulicos, la unión del motor de la bomba y el impulsor no deberá ser mecánica y no deberá tener soldaduras. Cuando la bomba está por debajo del nivel de rebosamiento del inodoro, tanto la bomba como sus componentes electrónicos deberán instalarse en una cámara que selle totalmente sin la ayuda de empaques o anillos selladores.
5.2.13.2 Manguera de chorro de presión
Cuando se suministre, la manguera de presión de la bomba deberá ser capaz de soportar una presión de 172 ±7 kPa (1.8 kg/cm2) durante 60 min.
5.2.13.3 Cables eléctricos
Los cables eléctricos deberán:
a)    tener entre 0.9 y 1.8 m de longitud;
b)    estar conectados de manera permanente; y
c)    tener un enchufe para conectarse al circuito de suministro de corriente.
El orificio por donde sale del inodoro el cable eléctrico, deberá ser liso y redondeado. Opcionalmente, el orificio puede tener un anillo de protección.
5.2.13.4 Arneses para cableado y controles eléctricos
Los arneses para el cableado y los controles eléctricos que no están dentro de la carcasa de la bomba deberá ubicarse por encima del nivel de rebosamiento del tanque del inodoro.
5.2.14 Inodoros de descarga dual
Los inodoros de descarga dual deberán cumplir con lo indicado en esta norma.
5.3 Método de ensayo para determinar el desempeño estructural
Todos los inodoros cubiertos en el campo de aplicación de esta norma, deben de cumplir con el método de ensayo descrito a continuación:
5.3.1 Esmaltado
El vidriado deberá fundirse cabalmente al cuerpo del aparato sanitario. Todas las superficies expuestas deberán vidriarse.
Las siguientes partes pueden o no ser esmaltadas:
a.     superficies que estarán en contacto con las paredes o el piso, y
b.    las siguientes superficies:
i.     el interior, el respaldo, y la parte inferior del tanque del inodoro;
ii.     la parte inferior de la tapa del tanque;
iii.    la parte inferior del reborde de descarga;
iv.    una parte de la superficie de descarga de 6 mm o menos por debajo del reborde de descarga (RIM);
v.     todas las superficies de la trampa que no son visibles después de la instalación, y
vi.    la parte trasera e inferior del pedestal.
Las superficies en las que el aparato sanitario se sostiene en el horno, podrán dejarse sin vidriar, siempre y cuando tales superficies no sean visibles después de la instalación.
5.3.1.1 Especificación
Los aparatos sanitarios no deben de tener alguno de los siguientes defectos en el esmaltado:
a)    defectos que afecten el uso o la funcionalidad, tales como bordes afilados o con muescas filosas,
rebabas y grietas;
b)    resquebrajamiento;
c)    estrías;
d)    decoloración de la superficie;
e)    acabado mate (a menos que sea parte del acabado decorativo);
f)     cuerpo expuesto;
g)    marcas de fuego;
h)    ampollas, y
i)     protuberancias.
5.3.1.2 Resultado
El esmaltado no debe tener defectos que puedan afectar de manera adversa el funcionamiento del aparato sanitario, en caso contrario el producto no cumple con la especificación.
5.3.2 Inspección de superficies
5.3.2.1 Procedimiento
Los acabados de las superficies, deberán ser inspeccionados en busca de defectos a una distancia de aproximadamente 610 mm, a simple vista, directamente encima del reborde, mientras el inodoro o el tanque se mece de lado a lado y hacia atrás, hasta un ángulo de aproximadamente 45°. La fuente de luz utilizada para la inspección deberá ser luz natural parcialmente difusa, si es necesario, con luz artificial proporcionada por lámparas de luz fría (luz de día).
NOTA 4.- "A simple vista" incluye visión asistida por lentes correctivos normalmente usados por la persona.
5.3.2.2 Ensayo
Las tazas de inodoro y los tanques deberán evaluarse de acuerdo con el inciso 5.3.2.1 y la Tabla 6.
Tabla 6 - Límites máximos permitidos de defectos en inodoros y mingitorios
Ubicación
Defecto
 
Máximo permitido
Taza de Inodoro
Alabeo
 
 
 
 
Cóncavo en: pie o pared, parte frontal o arco:
 
 
3.0 mm
 
 
 
 
Convexo:
 
 
 
1.5 mm
Parte superior-ambas direcciones:
 
21 mm/m
 
 
 
 
 
Acabado de la superficie
 
 
 
 
Acabado ondulado o superficies opacas:
 
2 600 mm2
 
Hoyos, ampollas, y hoyos de alfiler:
 
Total 5
 
Burbujas, motas*, y manchas:
 
5 en un cuadro de clasificación; total
10
 
 
 
 
 
 
 
 
Tanque de
inodoro, tapa
del tanque de
inodoro o
mingitorio.
 
 
 
 
 
 
 
 
 
 
Acabado de la superficie
 
 
 
 
Acabado ondulado o superficies opacas:
 
2 600 mm2
Hoyos, ampollas, y hoyos de alfiler:
 
Total 5
Burbujas, motas*, y manchas:
 
5 en un cuadro de clasificación; total
10
*Motas de menos de 0.3 mm en su dimensión mayor no deberán ser contadas a menos que sean tan numerosas que formen una decoloración.
5.3.2.3 Resultado
El aparato sanitario no debe sobrepasar el límite máximo permitido indicado en la Tabla 6. Límites máximos permitidos de defectos en inodoros y mingitorios, en caso contrario no cumple con la norma.
5.3.3 Alabeo
5.3.3.1 Procedimiento
a. Alabeo cóncavo
El espécimen se deberá colocar sobre una superficie plana y nivelada para determinar la desviación de sus bordes de la horizontal. Se deberá considerar que el espécimen cumple con los requisitos especificados en la Tabla 6, sí no se puede deslizar sin forzar un calibrador o laina de un espesor igual al alabeo total permitido.
b. Alabeo convexo
Si el espécimen se mece sobre dos esquinas opuestas, el plano horizontal deberá determinarse colocando un calibrador o laina de un espesor igual al alabeo total permitido debajo de una esquina que no toque la superficie plana y horizontal y luego forzando el espécimen a que toque el calibrador o laina. Si en ninguna otra parte se puede deslizar debajo del espécimen un segundo calibrador o laina del mismo espesor, entonces se deberá considerar que el espécimen cumple con los requisitos especificados en la Tabla 6.
5.3.3.2 Resultado
Los aparatos sanitarios deberán cumplir con los requisitos de alabeo especificados en la Tabla 6, cuando se prueben de acuerdo con lo indicado en 5.3.3.1, en caso contrario no cumple con la norma.
5.3.4 Agrietamiento
Por requerir destruir un aparato sanitario para obtener el fragmento de éste, esta prueba podrá ser realizada al final de todos los ensayos no destructivos.
5.3.4.1 Espécimen
El espécimen para la prueba deberá ser un fragmento de un aparato sanitario con una superficie vidriada de aproximadamente 3 200 mm2 y un espesor máximo de 16 mm.
5.3.4.2 Procedimiento
La prueba de agrietamiento deberá realizarse como se indica a continuación:
a)    Sumerja el espécimen en una solución de partes iguales, por peso, de cloruro de calcio anhídrido y agua destilada;
b)    Mantenga la solución con el espécimen a una temperatura de 110 ±5 °C por 90 min;
c)    Retire el espécimen y sumérjalo de inmediato en un baño de agua helada a 2.5 ± 0.5 °C, hasta que se hiele;
d)    Retire el espécimen del baño helado y sumérjalo por 12 horas en una solución de azul de metileno al 1% a temperatura ambiente, y
e)    Retire el espécimen y examínelo buscando grietas finas indicadas por la penetración del azul de metileno.
5.3.4.3 Resultado
No deberá existir agrietamiento, en caso contrario el producto no cumple con la norma.
5.3.5 Absorción
Determinación del porcentaje de absorción de agua.
Por requerir destruir un aparato sanitario para obtener los fragmentos de éste, el ensayo podrá ser realizado al final de todos los ensayos no destructivos.
 
5.3.5.1 Espécimen
El espécimen consistirá de tres fragmentos de cerámica obtenidos de un aparato sanitario. Algún punto de la superficie de cada fragmento deberá haber estado en contacto con alguna parte del horno que vitrificó la cerámica. Cada fragmento deberá tener aproximadamente 3 200 mm2 de superficie sin vidriar y no deberá tener un espesor de más de 16 mm.
5.3.5.2 Preparación del espécimen
El espécimen deberá prepararse como sigue:
a)    Seque los fragmentos de cerámica a una temperatura de 110 ± 5 °C hasta obtener un peso constante.
b)    Almacene los fragmentos en un desecador hasta que estén a temperatura ambiente.
c)    Una vez que los fragmentos estén a temperatura ambiente, pese cada uno en una balanza con una precisión de 0.01 g. Este peso será W0.
5.3.5.3 Procedimiento
El ensayo deberá realizarse como se indica a continuación:
a)    Coloque los fragmentos ya pesados en agua destilada a temperatura ambiente en un recipiente adecuado, sostenidos de tal forma que no descansen sobre el fondo del recipiente.
b)    Hierva los fragmentos durante 2 h. Una vez hervidos deje los fragmentos en el agua por 18 h (para un total de 20 h).
a)    Después de las 20 h, seque cada fragmento con una toalla húmeda para quitar el exceso de agua y péselos de nuevo con una precisión de 0.01 g. Este peso será WF.
5.3.5.4 Determinación del porcentaje de absorción.
La absorción deberá presentarse como un porcentaje del peso original del espécimen seco W0, el porcentaje para cada fragmento deberá obtenerse dividiendo la diferencia entre el peso original del fragmento seco y el peso final, tras la inmersión en el agua hirviendo, WF, por el peso original y multiplicando por 100, tal como se indica a continuación:

Donde:
WF = peso final del fragmento tras la inmersión en agua en gramos
W0 = peso original del fragmento seco en gramos g
5.3.5.5 Resultados
El promedio de absorción de agua de los tres fragmentos no deberá exceder 0.5% para cerámica vitrificada y 15% para cerámica sin vitrificar, en caso contrario el aparato no cumple con la norma.
5.3.6 Aparato sanitario para colgar en pared
Los inodoros para colgar en pared deberán asegurarse a un banco de prueba sólido de acuerdo con las instrucciones de instalación del fabricante. Los herrajes de soporte deberán estar expuestos durante la prueba. Si el fabricante suministra herrajes de soporte junto con el aparato sanitario, éstos deberán ser empleados en la prueba.
5.3.6.1 Montaje de canales y placa para los inodoros de colgar en pared
Dos canales, de tamaño 3U x 4.1 y de aproximadamente 610 mm de largo, deberán colocarse con los respaldos juntos a una distancia de 76 mm. Una placa de acero de 6 mm de espesor deberá soldarse con soldadura de filete a las pestañas superiores de los canales. Los canales deberán colocarse atravesados sobre el asiento del inodoro y centrados a una distancia, medida desde el eje de los orificios para los pernos del asiento, de 254 mm para tazas redondas y de 305 mm para tazas alargadas (alongadas). Si la taza está diseñada para ser usada con un asiento de plástico, entonces se debe instalar un asiento plástico con topes.
5.3.6.2 Especificación
Se deberá aplicar una carga de 2.2 kN, incluyendo el peso de los canales y la placa, a la taza del inodoro utilizando el montaje de canales y placa especificados en el Inciso 5.3.6.1.
5.3.6.3 Resultado
Los aparatos sanitarios y los herrajes de soporte deberán soportar la carga de prueba, durante 10 min sin fallar y sin daño estructural visible, en caso contrario el aparato no cumple con la norma.
 
5.3.7 Barrena
5.3.7.1 Procedimiento
El siguiente ensayo deberá realizarse cuando la trampa del inodoro no es de cerámica:
a.     Inserte una barrena manual para inodoros, en la trampa del inodoro a través de la taza;
b.    Rote la barrena cinco veces por cada ciclo de la prueba;
c.     Antes de cada ciclo, gradúe el nivel del agua en la taza para que el sello hidráulico tenga la profundidad completa;
d.    Ejecute un total de 100 ciclos retirando, reinsertando, y rotando la barrena en cada ciclo.
El ensayo de la barrena deberá realizare antes de cualquiera de las pruebas hidráulicas especificadas en los incisos 5.5.1 al 5.5.6.
5.3.7.2 Resultado
Con la taza y la trampa llena hasta la profundidad completa del sello hidráulico, y con excepción del agua que se derrame por el orificio de salida tras retirar la barrena, no deberá haber fuga de agua, en caso contrario el aparato no cumple con la norma.
5.4 Requisitos para efectuar el ensayo para determinar el desempeño hidráulico
5.4.1 Requisitos aplicables para probar todos los inodoros
a.     Los aparatos para medir la presión y el flujo durante las pruebas deberán ser como se muestra en:
i.     Figura 7 para inodoros de gravedad y de tanque presurizado, y
ii.     Figura 8 para inodoros de fluxómetro.
b.    El sistema de suministro de agua deberá normalizarse de acuerdo a lo indicado en el inciso 5.4.2.1 o 5.4.2.2, según sea pertinente.
c.     La temperatura del agua deberá estar a temperatura ambiente.
d.    Las pruebas de inodoros deberán realizarse a las presiones especificadas en la Tabla 7 o a la presión mínima recomendada por el fabricante. En ningún caso se deberán usar presiones de prueba superiores a 550 kPa (5.6 kg/cm2) y no menores a 25 kPa (0.25 kg/cm2).
e.     El espécimen se deberá colocar sobre una superficie nivelada, plana y horizontal, el espécimen se debe nivelar longitudinal y transversalmente con el orificio de salida y la trampa libre de obstrucciones.
f.     El espécimen deberá descargar a la atmósfera.
La verificación del desempeño hidráulico deberá ser realizada conforme a la secuencia especificada en la Tabla 7.
Tabla 7 - Presiones estáticas de prueba para inodoros en kilo Pascales (kPa)
Secuencia
Inciso
 
Inodoros de tanque
de descarga por
gravedad, (en kPa).
Inodoros electro-
hidráulicos, y de
tanque presurizado
(en kPa).
Inodoro de fluxómetro
 
 
 
 
 
Taza
sifónica
(en kPa).
Taza de expulsión
directa. (en kPa).
1
5.5.1
Determinación de la profundidad del sello hidráulico
25 (0.25 kg/cm2)
140 (1.4 kg/cm2)
240 (2.5 kg/
cm2)
310 (3.2 kg/cm2)
2
5.5.2
Consumo de agua
550, 140 y 25 (5.6,
1.4 y 0.25 kg/cm2)
550, 350 y 140 (5.6,
3.6 y 1.4 kg/cm2)
550 y 240
(5.6 y 2.5
kg/cm2)
550 y 310 (5.6 y
3.2 kg/cm2)
3
5.5.3
Gránulos y bolas
25 (0.25 kg/cm2)
140 (1.4 kg/cm2)
240 (2.5 kg/
cm2)
310 (3.2 kg/cm2)
4
5.5.4
Lavado de superficie
25 (0.25 kg/cm2)
140 (1.4 kg/cm2)
240 (2.5 kg/
cm2)
240 (2.5 kg/cm2)
5
5.5.5
Caracterización del arrastre por la línea de desagüe
25 (0.25 kg/cm2)
140 (1.4 kg/cm2)
240 (2.5 kg/
cm2)
240 (2.5 kg/cm2)
6
5.5.6
Rebosamiento de tanques de descarga por gravedad
550 (5.6 kg/cm2)
550 (5.6 kg/cm2)
------
-------
i.     La secuencia deberá realizarse en el orden indicado en esta tabla.
ii.     Sólo se permitirán ajustes a los componentes del tanque cuando haya cambios en las presiones de las pruebas. No se permitirán ajustes entre pruebas que utilicen presiones iguales.
iii.    Para inodoros cuyas trampas no son de cerámica, lo indicado en el inciso 5.3.7 deberá realizarse antes de verificar el desempeño hidráulico indicado en esta tabla.
iv.    Cuando el fabricante especifique una presión mínima de operación, más alta que la indicada en esta tabla, la presión deberá ser la señalada por el fabricante, la cual deberá precisarse también en la garantía, en el marcado o en el etiquetado del producto y en su embalaje.
v.     Los inodoros electro-hidráulicos, de tanque por descarga por gravedad y de tanque presurizado, incluyen inodoros sifónicos asistidos por presión (excepto los modelos de fluxómetro) y tazas no sifónicas.
vi.    Las recomendaciones de seguridad del fabricante sobre las presiones de operación deberán ser seguidas para todos los inodoros. La máxima presión estática no deberá exceder 550 kPa (5.6 kg/cm2) y no deberá ser menos de:
a.     25 kPa (0.25 kg/cm2) para inodoros de tanque de descarga por gravedad;
b.    140 kPa (1.4 kg/cm2) para inodoros electro-hidráulicos y de tanque presurizado;
c.     240 kPa (2.5 kg/cm2) para inodoros activados por fluxómetro, y
d.    310 kPa (3.2 kg/cm2) para inodoros de expulsión directa activados por fluxómetro.
vii.   Presiones mayores a 550 kPa (5.6 kg/cm2) no se consideran seguras.
5.4.1.1 Inodoros de tanque de descarga por gravedad
La presión del agua para cada prueba debe ser la especificada en la Tabla 7, el nivel de agua en el tanque y el tiempo de llenado deberán ajustarse de acuerdo con las instrucciones y especificaciones del fabricante. En los inodoros que requieran presiones de suministro, mayores a las especificadas en la Tabla 7, la presión deberá ajustarse de acuerdo con las instrucciones del fabricante.
En la ausencia de instrucciones del fabricante y especificaciones, la válvula de admisión deberá probarse tal como se recibió.
No se le podrán hacer ajustes adicionales al tanque, una vez que se hayan hecho los ajustes para llegar al nivel de agua establecido por el fabricante y al caudal de agua de la manguera para la recuperación del sello (refill) para la prueba de consumo de agua.
5.4.1.2 Inodoros asistidos por presión (tanque presurizado) y electro-hidráulicos u otros productos presurizados de descarga
Los elementos del tanque deberán ajustarse de acuerdo con las instrucciones y especificaciones del fabricante para cada presión de prueba, señaladas en la Tabla 7. Si el fabricante no entrega instrucciones o especificaciones, los componentes del tanque deberán probarse tal y como se recibieron.
5.4.1.3 Taza para fluxómetro
El fluxómetro deberá ajustarse de acuerdo con las instrucciones y especificaciones del fabricante para cada presión de prueba señaladas en la Tabla 7. Si el fabricante no entrega instrucciones o especificaciones, la válvula de cierre del suministro deberá ajustarse de acuerdo con lo indicado en el Inciso 5.4.2.1 (b).
5.4.2 Procedimientos para tipificar el sistema de suministro de agua
El propósito de estos procedimientos para tipificar el sistema de suministro de agua, es establecer la presión de prueba mínima y simular las condiciones típicas de instalación bajo condiciones de laboratorio fácilmente repetibles y reproducibles.
5.4.2.1 Para Inodoros de tanque de descarga por gravedad
 
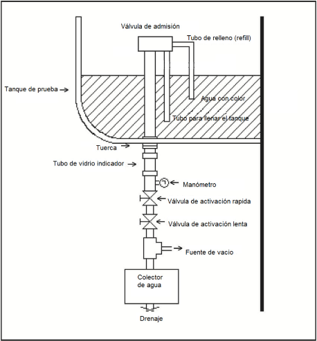
El procedimiento para tipificar el sistema de suministro de agua para probar inodoros de tanque de descarga por gravedad, inodoros de tanque presurizado de una pieza y de acoplar, será como se muestra en la Figura 7 y como se indica a continuación:
a.     Ajuste el regulador de presión 4, a una presión estática de 140 ± 7 kPa (1.4 kg/cm2);
b.    Con la válvula de cierre 10 abierta, ajuste la válvula 6 para lograr un flujo de 11.4 ± 1 L/min a una presión 55 ± 4 kPa (0.56 kg/cm2) medida en el manómetro 7;
c.     Mantenga la válvula 8 completamente abierta, excepto cuando se usa para cerrar el flujo completamente, y
d.    Quite la válvula de cierre 10 e instale el espécimen.

1 = Tubo de suministro de agua. El agua para la prueba deberá estar limpia. La presión mínima de suministro deberá ser de 860 kPa (8.8 kg/cm2).
2 = Filtro. Se deberá usar un filtro para remover del agua partículas y contaminantes que puedan interferir con la operación del sistema de suministro de agua o con el inodoro que se está probando.
3 = Medidor de flujo. El medidor de flujo deberá ser capaz de medir flujos en un rango de 0 a 38 l/min con una precisión del 2% a escala completa. Se podrán usar medidores de área variable y de turbina.
4 = Regulador de presión. La válvula reductora de presión (regulador) deberá cubrir un rango de 25 kPa (0.25 kg/cm2) a 550 kPa (5.6 kg/cm2) y tener una capacidad mínima de 38 l/min a una presión de caída de 35 kPa (0.35 kg/cm2).
5 = Tubería de suministro. Se deberá usar tubería con un diámetro mínimo de 19 mm (¾ de pulgada).
6 = Válvula. La válvula de control deberá ser una válvula de globo de 19 mm (¾ de pulgada), que permita regular el flujo.
7 = Manómetro. EI manómetro deberá tener un rango de lectura de 0 a 690 kPa (7.0 kg/cm2) y con divisiones de 10 kPa (0.1 kg/cm2). La precisión deberá ser del 2% en la escala plena.
8 = Válvula de esfera o de compuerta. Esta válvula se deberá usar para abrir y cerrar el flujo (tamaño mínimo de 19 mm (¾ de pulgada)).
9 = Manguera flexible. La manguera flexible se deberá usar para conectar el sistema de suministro al inodoro. El diámetro nominal mínimo de la manguera deberá ser 13 mm (½ pulgada).
10 = Válvula de cierre. La válvula de cierre que simula una válvula de admisión deberá tener un diámetro de 10 mm (3/8 de pulgada).
 
11 = Espécimen. EI espécimen deberá probarse con el tanque, la válvula de admisión y la válvula de descarga.
Nota 5.- Estas figuras son ilustrativas, siendo posible el uso de otro arreglo, siempre y cuando sea capaz de mantener las condiciones del ensayo.
Figura 7 - Sistema de suministro de agua para probar inodoros operados por gravedad y por fluxómetro de tanque.
5.4.2.2 Para inodoros de fluxómetro
El procedimiento para tipificar el sistema de suministro de agua para probar inodoros de fluxómetro, es como se indica a continuación:
a.     Fije la presión estática en el manómetro 7 ajustando el regulador de presión 4 a:
i.     240 kPa (2.5 kg/cm2) para inodoros de fluxómetro, y
ii.     310 kPa (3.2 kg/cm2) para tazas con descarga al muro con fluxómetro (expulsión directa).
b.    Conecte el fluxómetro con una válvula de cierre adecuada en la posición de máxima apertura, en el lado de salida del sistema de suministro de agua y deje el orificio de descarga del Fluxómetro abierto a la atmósfera;
c.     Active el fluxómetro y fije el flujo máximo, ajustando la válvula 8, en:
i.     95 ± 4 L/min para inodoros de fluxómetro, y
ii.     133 + 4 L/min para tazas de expulsión directa.
Si el fluxómetro especificado por el fabricante no es capaz de suministrar el flujo requerido, abra el fluxómetro al máximo.
d.    Conecte el fluxómetro a la taza, y
e.     Registre la máxima presión del manómetro 10 y el flujo máximo a través del fluxómetro mientras está conectado a la taza. Mientras realiza la prueba de consumo de agua a 350 (3.6 g/cm2) y 550 kPa (5.6 kg/cm2) mantenga el flujo máximo en ± 4 L/min, ajustando la válvula 9 según sea necesario.

1 = tubo de suministro de agua. El agua para la prueba deberá estar limpia. La presión mínima de suministro deberá ser de 860 kPa (8.6 kg/cm2).
2 = filtro. Se deberá usar un filtro para remover del agua partículas y contaminantes que puedan interferir con la operación del sistema de suministro de agua o con el inodoro que se está probando.
3 = medidor de flujo. El medidor de flujo deberá ser capaz de medir flujos en un rango de 0 a 227 L/min con una precisión del 2% a escala completa. Se podrán usar medidores de área variable y de turbina.
4 = regulador de presión. La válvula reductora de presión (regulador) deberá cubrir un rango de 140 (1.4 kg/cm2) a 550 kPa (5.6 kg/cm2) y tener una capacidad mínima de 189 L/min a una presión de caída de 49 kPa (0.5 kg/cm2).
5, 8 y 9 = válvulas. Las válvulas de control deberán ser válvulas de globo o similares de 38 mm (1½ de pulgada), que permitan regular el flujo (8), cierre rápido (9), y que permitan evitar el regulador (5).
6 = tubería de suministro. Se deberá usar tubería con un diámetro mínimo de 38 mm (1½ de pulgada).
7 y 10 = manómetros. Los manómetros deberán tener un rango de lectura de 0 a 690 kPa (7 kg/cm2) y con divisiones de 10 kPa (0.1 kg/cm2). La precisión deberá ser del 2% a escala plena.
11 = manguera flexible. La manguera flexible se deberá usar para conectar el sistema de suministro
al inodoro. El diámetro interior mínimo de la manguera deberá ser 32 mm (1¼ de pulgada) y no deberá tener más de 3 metros de longitud.
12 = fluxómetro. EI fluxómetro deberá instalarse con una válvula de cierre adecuada.
Nota 6.- Esta figura es ilustrativa, siendo posible el uso de otro arreglo, siempre y cuando sea capaz de mantener las condiciones del ensayo.
Figura 8 - Sistema de suministro de agua para probar inodoros y mingitorios operados por fluxómetro.
5.4.2.3 Materiales para las pruebas
Si una prueba requiere materiales, esos materiales deberán colocarse en la taza del inodoro, y el aparato de descarga deberá ser activado de acuerdo con el procedimiento aplicable de esta norma. El espécimen deberá descargar en un recipiente o en un sistema de alcantarillado. Los materiales que queden en la taza, si es el caso, y los materiales descargados en el recipiente o en el sistema de alcantarillado deberán ser registrados. Si es necesario, el espécimen deberá ser descargado de nuevo para desalojar los materiales que hayan quedado en la taza o en la trampa antes de continuar con las demás pruebas.
5.5 Método de ensayo para determinar el desempeño hidráulico
La verificación del desempeño hidráulico deberá ser realizada conforme a la secuencia especificada en la Tabla 7.
5.5.1 Determinación de la profundidad del sello hidráulico
5.5.1.1 Equipo
La Figura 9 muestra un aparato aceptable para determinar la profundidad del sello hidráulico. Otros aparatos, por ejemplo una cinta métrica de acero o una regla de acero con un elemento perpendicular horizontal asegurado en un extremo, también podrán ser usados.
 

NOTA 7.- El diagrama a), muestra el sello hidráulico con profundidad completa, el diagrama b), muestra el sello hidráulico parcialmente lleno.
Figura 9 - Aparato sugerido para la prueba de determinación de la profundidad del sello hidráulico.
5.5.1.2 Procedimiento
La prueba para determinar la profundidad del sello hidráulico, deberá realizarse como se indica a continuación:
a.     Baje la sonda o el instrumento de medición hasta que el elemento horizontal que toque el pie de la trampa;
b.    Registre el valor en la escala como h1;
c.     Desenganche el elemento horizontal de la sonda;
d.    Saque la sonda del agua completamente;
e.     Confirme que el espécimen tenga la profundidad completa del sello hidráulico vertiendo agua en el pozo lentamente hasta que una pequeña cantidad de agua gotee por el orificio de salida de la taza;
f.     Cuando el goteo cese, ajuste la sonda para que su punta esté exactamente sobre la superficie del agua;
g.    Registre el valor en la escala como h2, y
 
h.    Calcule la profundidad completa del sello hidráulico, Ht, restando h1 de h2 (Ht = h2 h1).
5.5.1.3 Informe
El informe deberá indicar la profundidad completa del sello hidráulico, Ht.
5.5.1.4 Resultado
La profundidad completa del sello hidráulico, Ht debe ser 51 mm mínimo, en caso contrario no cumple con la norma.
5.5.2 Consumo de agua
5.5.2.1 General
El restablecimiento de la profundidad completa del sello hidráulico lo indicará un goteo de agua por el orificio de salida del inodoro tras la descarga principal. Dicho goteo será indicación suficiente de que el sello hidráulico se restableció. Si no se observa goteo, se mide el sello hidráulico según el inciso 5.5.1.
5.5.2.2 Equipo
Los volúmenes de descarga o consumo de agua se deberán medir mediante el uso de un recipiente calibrado capaz de medir volúmenes en incrementos máximos de 0.1 L, o mediante el uso de un recipiente puesto sobre una celda de carga capaz de proveer lecturas en incrementos máximos de 0.01 kg, o mediante el uso de cualquier otro aparato capaz de medir volúmenes con una precisión de 0.1 L.
Un cronómetro graduado con una exactitud de 0.1 s deberá ser usado para medir el tiempo.
5.5.2.3 Procedimiento
La verificación de consumo de agua deberá realizarse como se indica a continuación:
a.     Registre la presión estática (vea la Tabla 7);
b.    Pulse el activador y simultáneamente inicie el cronómetro;
c.     Registre el volumen de agua recibido en el recipiente (volumen de la descarga principal) cuando la descarga principal se haya completado, esto es, cuando cese el goteo que ocurre al finalizar la descarga principal;
d.    Registre el volumen total de la descarga que le sigue a la primera medición una vez haya cesado el flujo posterior (aquel que ocurre después de restablecer el sello hidráulico);
e.     Pare el cronometro cuando haya cesado el goteo, y
f.     Si no hay evidencia de flujo posterior, mida y registre la profundidad residual del sello hidráulico, Hr de acuerdo con el inciso 5.5.1.
Los pasos (a) a la (f) constituyen una repetición de la prueba. Dichos pasos deberán repetirse hasta obtener tres conjuntos de datos para cada presión especificada en la Tabla 7.
En el caso de que el inodoro cuente con válvulas de descarga dual, se determinará el volumen de agua tanto para descarga reducida como para descarga completa para cada presión indicada en la Tabla 7.
5.5.2.4 Informe
La presión estática, los volúmenes de las descargas principal y total, flujo posterior (si es el caso), deberán ser registrados. El informe también deberá indicar si el sello hidráulico se restableció. Si el sello hidráulico no se restableció, el Informe deberá indicar la profundidad residual del sello hidráulico, Hr.
5.5.2.5 Resultado
El promedio de los volúmenes de descarga totales obtenidos de acuerdo con el inciso 5.5.2.3 (d) sobre el rango de presiones especificadas en la Tabla 7 no deberá exceder:
a.     3.9 litros para inodoros denominados de 4 litros.
b.     4.8 litros para inodoros denominados de 5 litros.
c.     6.0 litros para inodoros denominados de 6 litros.
d.    4.2 litros por descarga reducida para inodoro de descarga dual de 4.2 y 6 litros.
e.    6.0 litros por descarga completa para inodoro de descarga dual de 4.2 y 6 litros.
 
La profundidad residual del sello hidráulico, debe ser de 51 mm mínimo, en caso contrario el aparato no cumple con la norma.
5.5.3 Gránulos y bolas
5.5.3.1 Materiales para la prueba
Los materiales de la prueba deberán ser:
a.     aproximadamente 2500 gránulos, cilindros de polietileno de alta densidad (PEAD) de las siguientes características:
i.     peso: 65 ± 1g;
ii.     diámetro: 4.2 ± 0.4 mm;
iii.    espesor: 2.7 ± 0.3 mm;
iv.    densidad: 951 ± 10 kg/m3, y
b.    100 bolas de nylon de las siguientes características:
i.     peso: 15.5 ± 0.5 g;
ii.     diámetro: 6.35 ± 0.25 mm, y
iii.    densidad: 1170 ± 20 kg/m3.
5.5.3.2 Procedimiento
La prueba de gránulos y bolas deberá realizarse como se indica a continuación:
a.     Ponga los gránulos en el agua de la taza y descargue el inodoro una vez antes de empezar la prueba, con el fin de acondicionar los gránulos;
b.    Ponga el material de la prueba en el agua de la taza;
c.     Permita que las bolas se asienten en el fondo;
d.    Pulse el activador, sosténgalo como máximo por 1 s, y suéltelo;
e.     Cuente el número de gránulos y bolas remanentes en la taza tras completar la descarga, y
f.     Mida y registre la profundidad residual del sello hidráulico de acuerdo con lo indicado en el inciso 5.5.1.
Los pasos (b) a la (f) constituyen una repetición de la prueba. Dichos pasos deberán repetirse hasta obtener tres conjuntos de datos.
En el caso de que el inodoro cuente con válvulas de descarga dual, este ensayo sólo se realizará para la descarga mayor.
5.5.3.3 Informe
El número de gránulos y de bolas remanentes en la taza después de la descarga deberán ser registrados. El informe también deberá indicar si el sello hidráulico completo se restableció. Si el sello hidráulico completo no se restableció, el informe deberá indicar la profundidad residual del sello hidráulico, Hr.
5.5.3.4 Resultado
No más de 125 gránulos (5% de la cantidad inicial) y no más de 5 bolas (5% de la cantidad inicial) deberán de haber quedado en la taza después de obtener el promedio de las tres descargas, en caso contrario no cumple con la norma.
La profundidad residual del sello hidráulico, debe ser de 51 mm mínimo, en caso contrario el aparato se rechaza.
5.5.4 Lavado de superficies
5.5.4.1 Materiales de la prueba
El material usado para la prueba será una línea de tinta aplicada usando un marcador que no sea de tinta indeleble. El color de la línea deberá contrastar con el color de la taza.
5.5.4.2 Procedimiento
La prueba de lavado de superficies deberá realizarse como se indica a continuación:
 
a.     Limpie la superficie de descarga de la taza de tal forma que se eliminen grasas, polvo, suciedad;
b.    Enjuague y seque la superficie de descarga;
c.     Dibuje una línea horizontal continua alrededor de la taza, aproximadamente 25 mm por debajo de los orificios del reborde, con el marcador indicado en el inciso 5.5.4.1;
d.    Pulse el activador, sosténgalo como máximo por 1 s, y suéltelo;
e.     Observe la línea durante y después de la descarga, y
f.     Cuando el ciclo de descarga se haya completado, mida y registre la longitud y la posición de los segmentos remanentes de la línea de tinta.
Los pasos (a) a la (f) constituyen una repetición de la prueba. Dichos pasos deberán repetirse hasta obtener tres mediciones.
En el caso de que el inodoro cuente con válvulas de descarga dual, este ensayo sólo se realizará para la descarga menor.
5.5.4.3 Informe
Las longitudes y posiciones de los segmentos remanentes de la línea en la superficie de descarga después de cada descarga deberán ser registradas.
5.5.4.4 Resultado
La longitud total de los segmentos remanentes de la línea en la superficie de descarga después de cada descarga, promediados sobre tres repeticiones, no deberá exceder 51 mm, ningún segmento individual deberá medir más de 13 mm, en caso contrario el aparato no cumple con la norma.
5.5.5 Caracterización del arrastre por la línea de desagüe
5.5.5.1 Materiales
Los materiales deberán ser 100 bolas de polipropileno de las siguientes características:
a.     peso: 298 ± 10 g;
b.    diámetro: 19 ± 0.4 mm; y
c.     densidad: 833 ± 16 kg/m3.
5.5.5.2 Equipo
La Figura 10 muestra un montaje aceptable para el ensayo. El montaje deberá ser un tubo rígido de plástico transparente o acrílico transparente de un diámetro de 4 pulgadas nominales, que:
a.     Tenga una longitud de por lo menos 18 m;
b.    Está conectado directamente a un codo de 90° con diámetro de 100 mm (4 pulgadas nominales) de plástico o de vidrio conectado mediante una unión sin campana o una junta cementada, según sea el caso, conectado directamente al adaptador de piso del espécimen;
c.     Tiene un recorrido recto desde el inodoro con una pendiente del 2%, y
d.    Está ventilado mediante un tubo de diámetro 38 mm (1½ pulgadas) ubicado entre 0.3 y 3.0 m del espécimen.
Para inodoros con orificio de salida trasera, el desagüe deberá extenderse desde el piso hacia arriba usando adaptadores. Se deberá utilizar tubería plástica con diámetro 100 mm (4 pulgadas) nominales y una te sanitaria para que el orificio de salida del inodoro quede a la altura sobre el piso, tal como lo recomienda el fabricante.
 

Figura 10 - Aparato sugerido para la prueba de caracterización del arrastre por la línea de desagüe.
5.5.5.3 Procedimiento
La prueba de caracterización del arrastre por la línea de desagüe, deberá realizarse como se indica a continuación:
a.     Prepare el montaje de la prueba de acuerdo con los requisitos aplicables del inciso 5.4.1.1 (incluyendo las presiones de prueba especificadas en inciso 5.4.1 (d));
b.    Ponga las 100 bolas en la taza del inodoro;
c.     Pulse el activador, sosténgalo como máximo por 1 s, y suéltelo;
d.    Registre la ubicación de cada bola de acuerdo con lo indicado en el inciso 5.5.5.4, y
e.     Retire todas las bolas del montaje de la prueba.
Los pasos (b) a (e) constituyen una repetición de la prueba. Dichos pasos deberán repetirse hasta obtener tres mediciones.
En el caso de que el inodoro cuente con válvulas de descarga dual, este ensayo sólo se realizará para la descarga mayor.
5.5.5.4 Informe
El desempeño general deberá determinarse registrando la ubicación de las bolas después de la descarga, en una de las ocho categorías que representan las distancias de arrastre por la línea de desagüe. Las categorías deberán incluir una para las bolas que se queden en la taza o en la trampa, una para las bolas que recorren más de 18 m, y una por cada 3 m de tubería (por ejemplo, de 0 a 3 m y 3 a 6 m).
Los resultados de la prueba deberán registrase como se indica a continuación:
a.     Registre el número de bolas en cada una de las ocho categorías de distancia especificadas en este inciso para cada una de las tres repeticiones de la prueba;
b.    Combine los resultados de las repeticiones para determinar el número total de bolas en cada una de las ocho categorías de distancia;
c.     Calcule la distancia de arrastre ponderada multiplicando el número total de bolas en cada categoría por la distancia promedio recorrida correspondiente a esa categoría. La "distancia promedio recorrida" para cada categoría deberá ser 0, 1.5 m, 4,5 m, 7.5 m, 10.5 m, 13.5 m, 16.5 m y 18 m respectivamente;
d.    Calcule el recorrido total de las bolas sumando las ocho distancias ponderadas, y
e.     Calcule el promedio recorrido dividiendo el recorrido total por el número de bolas (3 x 100 bolas = 300 bolas).
 
Los resultados deberán registrarse.
5.5.5.5 Resultado
El recorrido total (recorrido total de las bolas dividido entre 300) deberá ser por lo menos 12.2 m, en caso contrario no cumple con la norma.
5.5.6 Rebosamiento para tanques de descarga por gravedad
5.5.6.1 Equipo
El aparato de prueba deberá ser como se muestra en la Figura 7.
5.5.6.2 Procedimiento
La prueba de rebosamiento para tanques de descarga por gravedad deberá realizarse como se indica a continuación:
a.     Fije la presión estática en 550 kPa (5.6 kg/cm2);
b.    Abra la válvula de suministro de agua (válvula 8 en la Figura 7), y
c.     Abra la válvula de admisión completamente y permita que el agua fluya por 5 min.
5.5.6.3 Informe
Registre cualquier fuga o descarga de agua fuera del tanque de descarga.
5.5.6.4 Resultado
El espécimen no pasará la prueba si hay fuga o escape de agua del tanque de descarga.
6. Mingitorios
6.1 Tolerancias
La tolerancia será la indicada en el inciso 5.1 de esta norma.
6.2 Especificaciones dimensionales
Todos los mingitorios cubiertos en el campo de aplicación de esta norma, deben de cumplir con especificaciones dimensionales descritas a continuación:
6.2.1 Espesor
El espesor será el mismo que el indicado en el inciso 5.2.1 de esta norma.
6.2.2 Diámetro de trampas integrales
Las trampas integrales de mingitorios deberán tener un diámetro que permita el paso de una bola sólida con un diámetro mínimo según se especifica en la Tabla 8.
Tabla 8 - Diámetro mínimo integral de la trampa de los mingitorios
Tipo de mingitorio
Diámetro mínimo de la bola (mm)
De compartimiento
-----
Expulsión directa
19
Sifón de jet
23
No sifónico
23
 
6.2.3 Dimensiones
Las dimensiones mínimas de los mingitorios deberán ser como se especifica en la Tabla 9, o según lo especifique el fabricante del mingitorio y se demuestre que el producto cumple con las especificaciones de desempeño hidráulico establecidas en esta norma.
Tabla 9 - Dimensiones mínimas para mingitorios
Tipos de Mingitorio
A
B
C
D
Ancho
interior
Altura
interior
Profundidad interior
Proyección
 
 
Sin
escudos
Con
escudos
Regular
Labio
extendido
De colgar
216
191
76
178
152
203
De compartimiento
305
813
76
178
152
203
NOTA 8.- El ancho y la profundidad interior deberán medirse a mitad del camino entre las partes superior e inferior de la apertura interior.

 
6.2.4 Spuds
Los tamaños nominales de spuds para mingitorios operados por fluxómetros serán de 13 mm (½), 19 mm (¾), 32 mm (1 ¼), o 38 mm (1 ½) o según lo especifique y suministre el fabricante.
6.3 Método de ensayo para determinar el desempeño estructural
Todos los mingitorios cubiertos en el campo de aplicación de esta norma, deben de cumplir con el método de ensayo descrito a continuación:
6.3.1 Esmaltado
El vidriado deberá fundirse cabalmente al cuerpo del aparato sanitario. Todas las superficies expuestas deberán vidriarse.
Las siguientes partes pueden o no ser esmaltadas:
a.     superficies que estarán en contacto con las paredes o el piso, y
b.    las siguientes superficies:
i.     el interior y el respaldar;
ii.     la parte inferior del reborde de descarga;
iii.    una parte de la superficie de descarga de 6 mm o menos por debajo del reborde de descarga (RIM);
iv.    todas las superficies de la trampa que no son visibles después de la instalación, y
v.     las partes trasera e inferior del pedestal;
Las superficies en las que el aparato sanitario se sostiene en el horno, podrán dejarse sin vidriar, siempre y cuando tales superficies no sean visibles después de la instalación.
6.3.1.1 Especificaciones
Los aparatos sanitarios no deben de tener alguno de los siguientes defectos en el esmaltado:
a)    defectos que afecten el uso o la funcionalidad, tales como bordes afilados o con muescas filosas, rebabas y grietas;
b)    resquebrajamiento;
c)    estrías;
d)    decoloración de la superficie;
 
e)    acabado mate (a menos que sea parte del acabado decorativo);
f)     cuerpo expuesto;
g)    marcas de fuego;
h)    ampollas, y
i)     protuberancias.
6.3.1.2 Resultado
Los acabados de las superficies no deberán tener defectos que puedan afectar de manera adversa el funcionamiento del aparato sanitario, en caso contrario no cumple con la norma.
6.3.2 Inspección de superficies
6.3.2.1 Procedimiento
Los acabados de las superficies, deberán ser inspeccionados en busca de defectos a una distancia de aproximadamente 610 mm, a simple vista, directamente encima del reborde, mientras el espécimen se mece de lado a lado y hacia atrás, hasta un ángulo de aproximadamente 45°. La fuente de luz utilizada para la inspección deberá ser luz natural parcialmente difusa, si es necesario, con luz artificial proporcionada por lámparas de luz fría (luz de día).
NOTA 9.- "A simple vista" incluye visión asistida por lentes correctivos normalmente usados por la persona.
6.3.2.2 Ensayo
Los mingitorios deberán evaluarse de acuerdo con lo indicado en el inciso 6.3.1 y la Tabla 10.
Tabla 10 - Límites máximos permitidos de defectos en mingitorios
Ubicación
Defecto
 
Máximo permitido
Mingitorio
 
 
 
 
Acabado de la superficie
 
 
 
Acabado ondulado o superficies opacas:
 
2 600 mm2
 
Hoyos, ampollas y hoyos de alfiler:
 
Total 5
 
Burbujas, motas* y manchas:
 
5 en un cuadro de clasificación; total
10
*Motas de menos de 0.3 mm en su dimensión mayor no deberán ser contadas a menos que sean tan numerosas que formen una decoloración.
6.3.3 Agrietamiento
Por requerir destruir un aparato sanitario para obtener el fragmento de éste, esta prueba podrá ser realizada al final de todos los ensayos no destructivos.
6.3.3.1 Espécimen
El espécimen para la prueba deberá ser un fragmento de un aparato sanitario con una superficie vidriada de aproximadamente 3 200 mm2 y un espesor máximo de 16 mm.
6.3.3.2 Procedimiento
La prueba de agrietamiento deberá realizarse como se indica a continuación:
a)    Sumerja el espécimen en una solución de partes iguales, por peso, de cloruro de calcio anhídrido y agua destilada;
b)    Mantenga la solución con el espécimen a una temperatura de 110 ± 5 °C por 90 min;
c)    Retire el espécimen y sumérjalo de inmediato en un baño de agua helada a 2.5 ± 0.5 °C, hasta que se enfrié;
d)    Retire el espécimen del baño helado y sumérjalo por 12 horas en una solución de azul de metileno al 1% a temperatura ambiente, y
e)    Retire el espécimen y examínelo buscando grietas finas indicadas por la penetración del azul de metileno.
6.3.3.3 Resultado
 
No deberá existir agrietamiento, en caso contrario no cumple con la norma.
6.3.4 Absorción
Determinación del porcentaje de absorción de agua.
Por requerir destruir un aparato sanitario para obtener los fragmentos de éste, esta prueba podrá ser realizada al final de todos los ensayos no destructivos.
6.3.4.1 Espécimen
El espécimen consistirá de tres fragmentos de cerámica sacados de un aparato sanitario. Algún punto de la superficie de cada fragmento deberá haber estado en contacto con alguna parte del horno. Cada fragmento deberá tener aproximadamente 3 200 mm2 de superficie sin vidriar y no deberá tener un espesor de más de 16 mm.
6.3.4.2 Preparación del espécimen
El espécimen deberá prepararse como sigue:
a)    Seque los fragmentos de cerámica a una temperatura de 110 ± 5 °C hasta obtener un peso constante;
b)    Almacene los fragmentos en un desecador hasta que estén a temperatura ambiente, y
c)    Una vez que los fragmentos estén a temperatura ambiente, pese cada uno en una balanza con una precisión de 0.01 g. Este peso será W0.
6.3.4.3 Procedimiento de prueba
La prueba de absorción deberá realizarse como se indica a continuación:
a)    Coloque los fragmentos ya pesados en agua destilada a temperatura ambiente en un recipiente adecuado, sostenidos de tal forma que no descansen sobre el fondo del recipiente;
b)    Hierva los fragmentos durante 2 h. Una vez hervidos, deje los fragmentos en el agua por 18 h (para un total de 20 h), y
c)    Después de las 20 h, seque cada fragmento con una toalla húmeda para quitar el exceso de agua y péselos de nuevo en una balanza con una precisión de 0.01 g. Este peso será WF.
6.3.4.4 Determinación del porcentaje de absorción.
La absorción deberá presentarse como un porcentaje del peso original del espécimen seco W0, el porcentaje para cada fragmento deberá obtenerse dividiendo la diferencia entre el peso original del fragmento seco y el peso final, tras la inmersión en el agua hirviendo, WF, por el peso original y multiplicando por 100, tal como se indica a continuación:

Donde:
WF = peso final del fragmento tras la inmersión en agua en gramos
W0 = peso original del fragmento seco en gramos g
6.3.4.5 Resultados
El promedio de absorción de agua de los tres fragmentos no deberá exceder 0.5% para cerámica vitrificada y 15% para cerámica sin vitrificar, en caso contrario no cumple con la norma.
6.3.5 Aparatos sanitarios de colgar en pared
Los aparatos sanitarios de colgar en pared deberán asegurarse a un banco de prueba sólido de acuerdo con las instrucciones de instalación del fabricante. Los herrajes de soporte deberán estar expuestos durante la prueba. Si el fabricante suministra herrajes de soporte junto con el aparato sanitario, éstos deberán ser empleados en la prueba.
6.3.5.1 Mingitorios de colgar
Se deberá aplicar una carga vertical de 0.22 kN en la superficie superior de frente del mingitorio.
6.3.5.2 Resultado
Los aparatos sanitarios y los herrajes de soporte deberán soportar la carga de prueba, durante 10 minutos sin fallar y sin daño estructural visible, en caso contrario no cumple con la norma.
 
6.3.6 Mingitorios sin agua
Los mingitorios sin agua deberán cumplir con los requisitos establecidos en los incisos 6.2 al 6.3.6 y 6.6 de esta norma, según corresponda.
6.4 Requisitos para efectuar el ensayo para determinar el desempeño hidráulico
6.4.1 Ensayo según el tipo de mingitorio
La prueba del desempeño hidráulico especificado en el inciso 6.5 será aplicable a aquellos mingitorios que utilizan agua. Las pruebas y requisitos de desempeño especificados en el inciso 6.6 serán aplicables a aquellos mingitorios que no utilizan agua para su funcionamiento.
6.4.2 Presiones de prueba
Los mingitorios deberán probarse a las presiones de prueba especificadas en la Tabla 11 o a la presión mínima recomendada por el fabricante. En ningún caso se deberán usar presiones de prueba superiores a 550 kPa (5.6 kg/cm2).
Tabla 11 - Presiones estáticas de prueba para mingitorios en kilo pascales (kPa)
Inciso
Prueba
Presión (kPa)
6.5.1
Profundidad del sello hidráulico
175 (1.8 kg/cm2)
6.5.2
Lavado de superficie
175 (1.8 kg/cm2)
6.5.3
Tintura
175 (1.8 kg/cm2)
6.5.4
Consumo de agua
175 (1.8 kg/cm2) y 550
(5.6 kg/cm2)
 
6.4.3 Resultados
Los resultados deberán evaluarse y registrarse de acuerdo con los procedimientos especificados, en caso contrario no cumple con la norma.
6.4.4 Montaje para las pruebas e instrucciones generales
6.4.4.1 Preliminar
El procedimiento para tipificar el sistema de suministro de agua para probar mingitorios de fluxómetro será como se indica a continuación, ver Figura 8:
a.     Fije la presión estática en el manómetro 7 en 170 kPa (1.8 kg/cm2) ajustando el regulador de presión 4;
b.    Conecte el fluxómetro con una válvula de cierre adecuada y en la posición de máxima apertura, en el lado de salida del sistema de suministro de agua y deje el orificio de descarga del fluxómetro abierto a la atmósfera;
c.     Active el fluxómetro y fije el flujo máximo, ajustando la válvula 8, en 38 ± 2 L/min. Si el ajuste del fluxómetro especificado por el fabricante no es capaz de suministrar el flujo requerido, abra el fluxómetro al máximo;
d.    Conecte el fluxómetro al mingitorio, y
e.     Registre la presión máxima en el manómetro 10 y el flujo máximo a través del fluxómetro mientras está conectado al mingitorio. Mientras realiza la prueba de consumo de agua a 350 (3.6 kg/cm2) y 550 kPa (5.6 kg/cm2) mantenga el flujo máximo en ± 4 L/min ajustando la válvula 9, cuando sea necesario.
La temperatura del agua deberá estar a temperatura ambiente.
El mingitorio deberá estar aplomado, la trampa y el orificio de salida sin obstrucciones y, si es el caso, el mingitorio deberá llenarse hasta el nivel de rebosamiento antes de cada repetición de la prueba. El mingitorio deberá descargar a la atmósfera.
6.4.4.2 Presión de prueba
La válvula de cierre deberá ajustarse de acuerdo con las instrucciones y especificaciones del fabricante para cada presión de prueba especificada en la Tabla 11. Si el fabricante no entrega instrucciones o especificaciones, la válvula de cierre deberá ajustarse de acuerdo con el inciso 6.4.4.1 (b).
 
6.4.4.3 El aparato de descarga deberá activarse de manera normal.
6.4.4.4 Los resultados de las pruebas deberán evaluarse y presentarse de acuerdo con los procedimientos especificados en los incisos 6.5.1 a 6.5.4.
6.5 Método de ensayo para determinar el desempeño hidráulico
La verificación del desempeño hidráulico deberá ser realizada conforme al orden de los incisos señalados en la Tabla 11.
6.5.1 Profundidad del sello hidráulico
6.5.1.1 Equipo
La Figura 9 muestra un aparato aceptable para determinar la profundidad del sello hidráulico. Otros aparatos, por ejemplo una cinta métrica de acero o una regla de acero con un elemento perpendicular horizontal asegurado en un extremo, también podrán ser usados.
NOTA 10.- Si bien la Figura 9 muestra un inodoro, la Figura es aplicable a mingitorios.
6.5.1.2 Procedimiento
El procedimiento para determinar la profundidad del sello hidráulico, es el indicado en el inciso 5.5.1.2.
6.5.1.3 Informe
El informe deberá indicar la profundidad completa del sello hidráulico, Ht.
6.5.1.4 Resultado
La profundidad completa del sello hidráulico, Ht, deberá ser lo que especifique el fabricante del mingitorio, en caso contrario el producto no cumple con la norma.
6.5.2 Prueba de lavado de superficies
6.5.2.1 Materiales de la prueba
El material usado para la prueba será una línea de tinta aplicada usando un marcador que no sea de tinta indeleble. El color de la línea deberá contrastar con el color del inodoro.
6.5.2.2 Procedimiento
El procedimiento para determinar el lavado de superficies, es el indicado en el inciso 5.5.4.2.
6.5.2.3 Informe
Las longitudes y posiciones de los segmentos remanentes de la línea en la superficie de descarga después de cada descarga deberán ser registradas.
6.5.2.4 Resultado
La longitud total de los segmentos remanentes de la línea en la superficie de descarga después de cada descarga, promediados sobre tres repeticiones, no deberá exceder 51 mm así como ningún segmento individual deberá medir más de 13 mm, en caso contrario el producto no cumple con la norma.
6.5.3 Tintura
6.5.3.1 Materiales y aparato para la prueba
El material para la prueba de tintura será 5 g de polvo de azul de metileno o tintura azul polar brillante. Adicionalmente, se deberán usar un recipiente completamente limpio para preparar un litro de solución de tintura y otro recipiente para preparar la solución de control.
6.5.3.2 Procedimiento
La prueba de tintura deberá realizarse como se indica a continuación:
a.     Disuelva los 5 g del polvo o tintura en 1 L de agua y mezcle la solución completamente;
b.    Limpie el mingitorio de prueba, descárguelo una vez, y permítale completar el ciclo de descarga;
c.     Agregue 30 ml de la solución de tintura al agua en el pozo del mingitorio y mézclelo bien;
d.    Saque del mingitorio 10 ml de esta solución y agrégueselos a 1000 ml de agua limpia en un contenedor limpio (esto es, en una proporción de 100:1). Separe una muestra de esta solución en un tubo de ensayo o en un frasco de comparación para usarla como solución de control para las tres repeticiones de la prueba;
e.     Descargue el mingitorio y límpielo para asegurarse de que toda la tintura haya sido desalojada;
 
f.     Agregue 30 ml de la solución de tintura al mingitorio y mezcle la solución;
g.    Active el aparato de descarga y permita que el mingitorio complete su ciclo de descarga;
h.    Llene el tubo de ensayo o el frasco de comparación con la solución del mingitorio diluida y compárelo con la muestra de control, y
i.     Compare la muestra de la prueba y la muestra de control y registre el cambio de color.
Los pasos (e) a (i) constituyen una repetición de la prueba. Dichos pasos deberán repetirse hasta obtener tres conjuntos de datos.
6.5.3.3 Informe
El color de la muestra de la prueba deberá ser comparado con el color de la muestra de control. El informe de la prueba deberá indicar si la muestra de la prueba es más clara, igual, o más oscura que la muestra de control.
6.5.3.4 Resultado
El color de la muestra de la prueba deberá ser más claro o igual que el color de la muestra de control, en caso contrario el producto no cumple con la norma.
6.5.4 Consumo de agua
6.5.4.1 Equipo
Los volúmenes de descarga se deberán medir mediante el uso de un recipiente capaz de medir volúmenes en incrementos máximos de 0.1 L, o mediante el uso de un recipiente puesto sobre una celda de carga capaz de proveer lecturas en incrementos máximos de 0.1 L, o mediante el uso de cualquier otro aparato capaz de medir volúmenes con una precisión de 0.1 L.
6.5.4.2 Procedimiento
La prueba de consumo de agua deberá realizarse como se indica a continuación:
a.     Registre la presión estática;
b.    Active el aparato de descarga;
c.     Registre el volumen de agua recibido en el recipiente (volumen de la descarga principal) cuando la descarga principal se haya completado; esto es, cuando cese el flujo menor que ocurre al finalizar la descarga principal;
d.    Registre el volumen total de la descarga que le sigue a la primera medición una vez haya cesado el flujo en exceso para restablecer el sello hidráulico (flujo posterior);
e.     Redondee hacia abajo, al 0.1 L más cercano, el volumen total de la descarga, y
f.     El volumen en exceso del restablecimiento del sello hidráulico (flujo posterior) deberá determinarse restando el volumen principal de descarga del volumen total de descarga.
Los pasos (a) al (f) constituyen una repetición de la prueba. Dichos pasos deberán repetirse hasta obtener mediciones 3 para las dos presiones de prueba especificadas en la Tabla 11.
6.5.4.3 Informe
La presión estática, los volúmenes de las descargas principal y total, y el flujo posterior, si es el caso, deberán ser registrados. El informe también deberá indicar si el sello hidráulico se restableció.
6.5.4.4 Resultado
El consumo de agua promedio del mingitorio sobre las dos presiones especificadas en la Tabla 11 no deberá exceder lo indicado en la Tabla 15. Este requisito se deberá basar en el promedio de los datos individuales de las tres repeticiones de la prueba, en caso contrario el producto no cumple con la norma.
6.6 Mingitorios sin agua (mingitorios secos)
Los mingitorios que no utilizan agua para su funcionamiento deberán verificarse de acuerdo con lo siguiente:
6.6.1 Conexión con el sistema de drenaje
Los mingitorios sin agua deberán tener una trampa integral o desmontable con un líquido sellador o un sistema que permita el sellado y un ensamblaje de salida para la conexión al sistema de drenaje. El tamaño del diámetro de la perforación de salida debe ser de 24 mm como mínimo.
 
Para las pruebas del mingitorio, éste se debe de limpiar e instalar de acuerdo a las instrucciones del fabricante.
Si el mingitorio utiliza un cartucho, trampa desmontable o un sistema sellador sin usar, debe ser suministrado por el fabricante e insertado en el interior del mingitorio de acuerdo con las instrucciones.
6.6.2 Hermeticidad de la trampa
6.6.2.1 Procedimiento
a.     La trampa o el cartucho desmontable o el sistema de sellado se instala y se remueve 5 veces con la herramienta extractora proporcionada por el fabricante;
b.    Terminado lo anterior, la entrada del sifón es sometida a una presión de aire de 0.5 kPa (0.005 kg/cm2), durante 5 minutos, y
c.     Se realiza un total de 5 ciclos, considerando (a) y (b) como un ciclo.
6.6.2.2 Resultado
No debe de existir pérdida de presión durante toda la prueba, en caso contrario el producto no cumple con la norma.
7. Válvulas de admisión, de descarga y sellos obturadores
7.1 General
La válvula de descarga deberá suministrar agua a un caudal y un volumen suficiente para permitir que los inodoros cumplan con los requisitos de desempeño hidráulico de esta norma. Se podrán utilizar tanques de descarga por gravedad, aparatos presurizados de descarga y otros métodos para descargar.
Los inodoros que no cuenten con una válvula de admisión con dispositivo anti-sifón, deberán tener interruptores de vacío (Válvula anti-retorno (check valve)) o algún otro tipo de dispositivo con el que se garantice que no existe retorno de agua a línea de alimentación hidráulica. La forma de garantizar que no existe retorno de agua se basará en el método de prueba establecido en el presente capítulo.
Así mismo, al igual que las válvulas de admisión de equipo original, las válvulas de admisión para la reposición de equipo original deberán de cumplir con lo mencionado en el párrafo anterior.
7.2 Tolerancias
La tolerancia será la indicada en el inciso 5.1 de esta norma.
7.3 Requisitos aplicables para todas las válvulas
a.     El aparato para medir la presión y el flujo durante las pruebas deberá ser como se muestra en la Figura 7.
b.    El sistema de suministro de agua deberá normalizarse de acuerdo a lo indicado en 5.4.1.
c.     La temperatura del agua deberá estar a la temperatura ambiente.
d.    Las pruebas de válvulas de admisión deberán realizarse a 25 kPa (0.25 kg/cm2), excepto en aquellas pruebas en las que se indique una mayor presión de acuerdo a la Tabla 7. En ningún caso se deberán usar presiones de prueba superiores a 550 kPa (5.6 kg/cm2).
e.     El espécimen deberá descargar a la atmósfera.
f.     Las válvulas de admisión que no tengan como mercado final un tanque determinado, deberán de llevar restrictor ajustable en la manguera del relleno (refill) para proporcionar al usuario final un ajuste del 0 al 100% con la finalidad de desalojar agua hacia la taza para recuperar el sello hidráulico.
7.4 Especificaciones dimensionales y mecánicas
Todas las válvulas de admisión, de descarga y sellos obturadores cubiertos en el campo de aplicación de esta norma, deben de cumplir con especificaciones dimensionales descritas a continuación:
7.4.1 Dimensiones
Las válvulas de admisión deben tener una designación de cuerda de 15/16 - 14 NS-1 o ½ -14 NPSM en la conexión de entrada, y deben tener una longitud de cuerda de 41 mm como mínimo, medidos a partir del final de la base como se observa en la Figura 11, o bien, de medida diferente a la designación de cuerda antes citada, siempre y cuando cuenten con su correspondiente adaptador, y se demuestre que el producto cumple con las especificaciones de desempeño hidráulico establecidas en esta norma.
 
Las válvulas de descarga deberán tener un dispositivo de sujeción que garantice la hermeticidad entre la válvula y el tanque de la taza del inodoro, de acuerdo a las dimensiones que especifique el fabricante o importador o comercializador, siempre y cuando se demuestre que el producto que presente, cumple con las especificaciones de desempeño hidráulico establecidas en esta norma.

Figura 11 - Dimensiones de la válvula de admisión
Con respecto a los sellos obturadores que se utilicen como pieza de remplazo, éstos deberán cumplir con las especificaciones que indique el fabricante o importador.
7.4.1.1 Procedimiento.
a)    Tomar y registrar lectura de todas las dimensiones especificadas en la Figura 11, y
b)    En caso de que se cuente con tuercas de sujeción éstas se deben probar, debiendo armarse con un esfuerzo manual y uniforme.
7.4.1.2 Resultado
Todas las lecturas dimensionales deben cumplir con lo especificado en el inciso 7.4.1. En caso contrario, el producto no cumple con la norma.
7.4.2 Resistencia al par de apriete
La tuerca de sujeción de la válvula de admisión al tanque del inodoro y la tuerca unión con la red hidráulica deben resistir un par de apriete, sin dañarse ni barrerse la rosca, según lo indicado a continuación:
7.4.2.1 En la válvula de admisión
7.4.2.1.1 Equipo
·  Tanque de prueba.
·  Torquímetro
·  Manguera flexible de tuerca unión o sólo la tuerca unión.
7.4.2.1.2 Procedimiento
a.     Sujetar la válvula al tanque de prueba o a una placa de prueba y ensamblar la tuerca de sujeción a la válvula;
b.    Aplicar a la tuerca de sujeción un par de apriete mínimo de 5 Nm (0.5 kg/m), y
c.     Posteriormente aplicar un par de apriete de 5 Nm (0.5 kg/m) a la tuerca unión.
7.4.2.1.3 Resultado
No se deben presentar grietas, fisuras o cualquier otro defecto en ninguno de los elementos de la válvula, en caso contrario no cumple con la norma.
7.4.2.2 En la válvula de descarga con tuerca de sujeción
Esta prueba sólo aplica a válvulas de descarga con tuerca de sujeción.
7.4.2.2.1 Equipo
·  Placa metálica u otro material, de al menos 6 mm de grosor con una perforación en el centro, la cual permita el ensamble correcto del diámetro externo de la válvula de descarga.
·  Torquímetro.
·  Adaptador para tuerca de sujeción.
 
7.4.2.2.2 Procedimiento
a.     Sujetar la válvula a la placa metálica u otro material y ensamblar la tuerca de sujeción a la válvula;
b.    Con la válvula de descarga instalada en la placa, aplicar con la ayuda de la llave y el torquímetro un par de apriete de 8 Nm (0.8 kg/m);
c.     Desensamble la válvula, y
d.    Examine la válvula y su tuerca en búsqueda de daños por el apriete.
7.4.2.2.3 Resultados
Al final de la prueba la tuerca de sujeción y la válvula no deben presentar deformaciones o fracturas o fisuras. En caso contrario el producto no cumple con la norma.
7.5 Método de ensayo para determinar el desempeño hidráulico
7.5.1 Hermeticidad del montaje
Las válvulas deberán contar con los elementos necesarios para lograr una adecuada sujeción y hermeticidad con el tanque y la red hidráulica, según lo indicado a continuación.
7.5.1.1 Válvulas de admisión
7.5.1.1.1 Equipo
La instalación hidráulica será de acuerdo a lo especificado en 7.3, así como la presión de prueba será de 550 kPa (5.6 kg/cm2) de presión estática.
7.5.1.1.2 Procedimiento
a.     Colocar la válvula en un tanque de prueba transparente (Figura 12), ensamblar ésta con todos sus aditamentos de acuerdo a las instrucciones del fabricante;
b.    Conectar la válvula a la instalación hidráulica especificada en 7.3;
c.     Verificar visualmente que no existan fugas;
d.    Efectuar 5 ciclos de vaciar-llenar a una presión estática de 550 kPa (5.6 kg/cm2), y
e.     Observar durante 10 minutos la unión al tanque y la conexión al tubo de alimentación.

NOTA 11.- En caso de que la válvula no se pueda montar en el tanque de prueba, se permite realizar las adecuaciones necesarias al tanque de prueba.
Figura 12 - Ejemplo de tanque de prueba y su instalación
7.5.1.1.3 Resultado
No se deben presentar fugas en ninguna de las uniones de la válvula después de efectuar los 5 ciclos, en caso contrario no cumple con la norma.
7.5.1.2 Válvula de descarga
7.5.1.2.1 Equipo
La instalación hidráulica será de acuerdo a lo especificado en 7.3.
7.5.1.2.2 Procedimiento
a.     Colocar la válvula en un tanque de prueba y ensamblar ésta con todos sus aditamentos, de acuerdo a las instrucciones del fabricante;
b.    Verificar que no existan fugas;
c.     Llenar el tanque con agua hasta 25 mm por debajo del rebosadero;
d.    Efectuar 5 ciclos de vaciar-llenar, y
e.     Observar durante 10 minutos la zona del empaque y la base de la válvula.
7.5.1.2.3 Resultado
Al final no deben existir fugas por el empaque y/o base de la válvula o a través del sello obturador de la válvula de descarga. Así mismo, se verifica que la descarga sea ininterrumpida en una sola operación, en caso contrario el producto no cumple con la norma.
7.5.1.3 Válvula de descarga dual
7.5.1.3.1 Equipo
La instalación hidráulica será de acuerdo a lo especificado en 7.3.
7.5.1.3.2 Procedimiento
a.     Colocar la válvula en un tanque de prueba y ensamblar ésta con todos sus aditamentos, de acuerdo a las instrucciones del fabricante;
b.    Verificar que no existan fugas;
c.     Llenar el tanque con agua hasta 25 mm por debajo del rebosadero;
d.    Efectuar 5 ciclos de vaciar-llenar en descarga reducida;
e.     Efectuar 5 ciclos de vaciar-llenar en descarga completa, y
f.     Observar durante 10 minutos la zona del empaque y la base de la válvula.
7.5.1.3.3 Resultado
Al final no deben existir fugas por el empaque y/o la base de la válvula o a través del sello obturador de la válvula de descarga. Así mismo, se verifica que la descarga sea ininterrumpida en una sola operación, en caso contrario el producto no cumple con la norma.
7.5.1.4 Sello obturador
Los sellos obturadores que se utilicen como pieza de remplazo deberán de cumplir con la hermeticidad del montaje.
7.5.1.4.1 Equipo
La instalación hidráulica será de acuerdo a lo especificado en 7.3, así como la presión de prueba será de 550 kPa de presión estática.
7.5.1.4.2 Procedimiento
a.     Colocar el sello obturador en un tanque de prueba con la válvula de descarga para la cual fue diseñada y ensamblar ésta con todos sus aditamentos, de acuerdo a las instrucciones del fabricante;
b.    Llenar el tanque con agua hasta 25 mm por debajo del rebosadero;
c.     Verificar visualmente que no existan fugas;
d.    Efectuar 5 ciclos de vaciar-llenar, y
e.     Observar durante 10 minutos.
7.5.1.4.3 Resultado
 
Al final no deben existir fugas a través del sello obturador de la válvula de descarga. Así mismo, se verifica que la descarga sea ininterrumpida en una sola operación, en caso contrario no cumple con la norma.
7.5.2 Tiempo de suministro
La válvula de admisión debe tener un diseño tal que permita un suministro de agua en un tiempo con una presión hidráulica establecida, según lo indicado a continuación:
7.5.2.1 Equipo
La instalación hidráulica será de acuerdo a lo especificado en el inciso 7.3.
7.5.2.2 Preparación de la muestra
Instale la válvula de admisión a probar en el tanque de prueba, según las instrucciones del fabricante y conéctela hidráulicamente al equipo de prueba.
7.5.2.3 Procedimiento
La presión de prueba será de 25 kPa (0.25 kg/cm2) de presión estática.
a)    Ajustar el nivel del agua al nivel aforado en el tanque de prueba, marcar una raya horizontal correspondiente al nivel de la superficie del agua;
b)    Descargar el tanque y hacer una marca paralela a la primera 2 mm abajo de ésta, permita que se vuelva a llenar el tanque;
c)    Iniciar el ciclo vaciar-llenar, arrancando la cuenta del tiempo con el cronómetro en el momento en el que cierre el sello obturador de la válvula de descarga;
d)    Cuando el nivel del agua llegue a la marca inferior detenga el cronómetro y registre la lectura, y
e)    Repetir a partir del inciso c) para tomar dos lecturas más del tiempo de suministro.
7.5.2.4 Resultados
Calcular el promedio de las tres lecturas del tiempo de suministro, si es menor a 3 minutos se considera que la válvula de admisión pasa satisfactoriamente la prueba, en caso contrario no cumple con la norma.
7.5.3 Rebosamiento en las válvulas de descarga
La válvula de descarga debe tener un diseño tal que permita que cualquier fuga o descarga de agua no escape fuera del tanque, según lo indicado a continuación:
7.5.3.1 Equipo
a)    El equipo de prueba deberá ser como se muestra en la Figura 7.
b)    Tanque de prueba.
7.5.3.2 Procedimiento
La prueba de rebosamiento para válvulas de descarga deberá realizarse como se indica a continuación:
a.     Fije la presión estática en 550 kPa (5.6 kg/cm2);
b.    Abra la válvula de suministro de agua (válvula 8 en la Figura 7), y
c.     Abra la válvula de admisión completamente y permita que el agua fluya por al menos 5 min, simulando una falla en el cierre de la válvula de admisión.
7.5.3.3 Informe
Registre cualquier fuga o descarga de agua fuera del tanque de descarga.
7.5.3.4 Resultado
La válvula de descarga no pasará la prueba si hay fuga o escape de agua del tanque de descarga.
7.5.4 Sistema de válvula anti-retorno o anti sifón
La válvula de admisión debe tener un diseño tal que impida el retorno del agua que se encuentra en el tanque del inodoro a la tubería que la suministra, con el fin de impedir que se contamine ésta.
7.5.4.1 Equipo
 
a)    El equipo de prueba deberá ser como se muestra en la Figura 13.
b)    Tanque de prueba
7.5.4.2 Procedimiento
La prueba para los sistemas de válvula anti-retorno o anti sifón deberá realizarse como se indica a continuación:
a)    Instale la válvula de admisión según la Figura 13 en el tanque de prueba;
b)    Coloque un indicador visual debajo del cuerpo roscado (tuerca). Ajuste la válvula para que llene el tanque de prueba con agua coloreada al nivel de aforo del tanque de prueba al final del tubo de rebosamiento. Aplicar a la válvula de admisión una presión de vacío instantáneo de 20 kPa (0.2 kg/cm2), hasta que no haya agua en el indicador visual, espere cinco segundos y libere a la válvula del vacío, y
c)    Aplique lentamente una presión de vacío de 20 kPa (0.2 kg/cm2), abriendo la válvula de vacío lenta, espere un minuto y libere a la válvula del vacío.
7.5.4.3 Resultados
No se debe de encontrar agua en el vidrio indicador después de haber aplicado la presión de vacío de 20kPa (0.2 kg/cm2), en caso contrario no cumple con la norma.

Figura 13 - Equipo de prueba para probar válvulas de admisión
7.5.5 Durabilidad
Las válvulas y los sellos obturadores deben seguir operando satisfactoriamente sin fugas, después de ser sometidas a esta prueba, según lo indicado a continuación.
7.5.5.1 Equipo
 
La instalación hidráulica será de acuerdo a lo especificado en 7.3, así como la presión estática de prueba será de 550 kPa (5.6 kg/cm2), en conjunto con la operación de un sistema programado por tiempo y contador de ciclos y un sistema de recirculación de agua.
7.5.5.2 Procedimiento
a.     Instale las válvulas de admisión y de descarga en un tanque de prueba (o en su caso el sello obturador con la válvula de descarga para la cual fue diseñada), de acuerdo con las instrucciones del fabricante;
b.    Ajustar el nivel del agua, aforando según la cantidad de volumen de agua que descargará la válvula de acuerdo a su diseño o especificación;
c.     Se ajusta la correa, cadena o mecanismo de acoplamiento entre el sello obturador y el sistema de operación programado por tiempo y contador de ciclos;
d.    Se programa la apertura de la válvula de descarga para realizar la prueba en forma continua de 10 000 repeticiones;
e.     Al terminar la prueba se deja reposar 1 hora y después se observa durante 2 minutos la parte inferior de las válvulas de admisión y descarga, y
f.     En el caso de válvulas de descarga dual, se continúa con las 10 000 repeticiones para descarga reducida. Repitiendo los pasos (c) a la (e).
7.5.5.3 Resultado
Las válvulas y los sellos en general deben completar los 10 000 ciclos sin fallas, con respecto a las válvulas de descarga dual éstas deben de completar 10 000 ciclos para descarga completa y 10 000 para descarga reducida sin fallas, en caso contrario no cumple con la norma.
En la válvula de descarga y el sello obturador no se deben observar fugas después del reposo. La válvula de admisión no debe de presentar fugas. Si se cumplen con las condiciones anteriores se considera aceptada la prueba.
7.5.6 Químicos
Todas las válvulas de descarga y los sellos obturadores deben ser sometidas a una verificación acelerada de resistencia a los químicos.
Las fugas a través de la válvula de descarga y de los sellos obturadores durante la pruebas indicadas en los incisos 7.5.6.2 y 7.5.6.3, no deben de exceder de una proporción de fuga en más de 0.25 ml/h.
7.5.6.1 Equipo
El aparato para determinar la proporción de fuga, equipo que será utilizado en la prueba acelerada de resistencia a los químicos, consta de un tubo de PVC transparente de 20 cm de diámetro aproximadamente, unido a una placa de PVC de aproximadamente 6.4 mm de grosor, deberá estar unido el tubo con la placa, esa unión deberá ser completamente sellada para evitar fugas. El centro de la placa de PCV contendrá una perforación que deberá ser de 1 a 5 mm mayor que el diámetro externo de la válvula de descarga a probar. El tubo transparente de PVC debe ser marcado con una línea a 178 ± 1.5 mm a partir del fondo del tubo. La válvula de descarga o el sello obturador en conjunto con la base de la válvula que va a sustituir, deberán ser instaladas dentro del tubo de PVC, en la perforación de la placa. El aparato junto con la válvula debe ser puesto en la parte superior de un vaso de precipitados de 3 litros aproximadamente, con el propósito de monitorear con precisión y medir cualquier fuga si ésta existiera.
NOTA 12.- Un aparato similar puede ser utilizado, si las condiciones de este inciso son cumplidas.
7.5.6.2 Proporción de fuga
a.     Llene el aparato de pruebas con agua a temperatura ambiente hasta línea marcada;
b.    Levante el sello de la válvula y descargue;
c.     Repita el llenado y la descarga de la válvula dos veces más, para realizar un total de 3 ciclos de llenadodescarga;
d.    Llene nuevamente el aparato hasta la línea marcada y permita que el sello de la válvula se asiente correctamente antes de colocar el aparato junto con el vaso de precipitados en un lugar donde no exista movimiento durante 24 ± 1 horas;
e.     Al fin de las 24 ± 1 horas, extraiga cuidadosamente del vaso de precipitados el agua que se pudiera
haber acumulado durante las 24 ± 1 horas. Rellene el aparato hasta la marca y espere durante 1 hora ± 2 minutos;
f.     Retire el vaso de precipitados del aparato;
g.    Inspeccione el vaso de precipitados y recolecte el agua que pudiera haber fugado de la válvula de descarga, y
h.    Mida el agua recolectada en el vaso y calcule la proporción de fuga, la cual no deberá ser nunca más de 0.25 ml/h, en caso contrario se rechaza la válvula.
7.5.6.3 Resistencia a los químicos
La prueba acelerada de resistencia a los químicos debe ser realizada a dos válvulas nuevas o sellos obturadores nuevos de acuerdo a lo siguiente:
a.     Prepare una solución con hipoclorito de sodio (cloro comercial), esta solución contendrá 13% de cloro disuelto en agua;
b.    Inserte un espécimen en cada uno de los dos aparatos de prueba;
c.     Llene los aparatos hasta la línea marcada;
d.    Coloque los aparatos con la válvula y con la solución a temperatura ambiente;
e.     Durante 3 días remplace la solución con un concentrado nuevo de acuerdo a lo indicado en (a), en cada uno de los especímenes bajo prueba una vez al día, descargando completamente y llenando el aparato de prueba, y
f.     Una hora antes de finalizar el periodo de prueba de 3 días, realice el ensayo indicado en 7.5.6.2 para determinar la proporción de fuga, iniciando en el inciso e).
7.5.6.4 Resultados
Si después de cualquiera de las dos pruebas, en cualquiera de los especímenes se excede la proporción de fuga en más de 0.25 ml/h, se debe de rechazar la válvula.
7.6 Resistencia a la corrosión
Esta prueba no aplica a las válvulas fabricadas con materiales de plástico, cobre, bronce, latón o acero inoxidable. Todas las partes de la válvula de admisión y/o válvula de descarga y sello obturador, incluyendo sus partes de conexión y accesorios, deberán cumplir con lo indicado en el inciso 7.6.4, después de permanecer en una cámara de niebla salina.
De manera alternativa a este método de ensayo, se pueden utilizar uno de los siguientes métodos de prueba para determinar la resistencia a la corrosión de los productos contemplados en el campo de aplicación de esta norma, considerando para ello, el procedimiento descrito en los incisos secundarios 7.6.1, 7.6.2 y 7.6.3 y la evaluación de los resultados conforme al inciso secundario 7.6.4:
A) Ácido acético: la duración del ensayo será de 24 h.
B) Sal neutra: la duración del ensayo será de 24 h.
C) Ácido acético acelerado con cobre y sal (CASS), la duración del ensayo será de 4 h.
D) Corrodkote: la duración del ensayo será de 4 h.
7.6.1 Equipo
a. Cámara de niebla salina.
El equipo requerido para efectuar la prueba, consiste de una cámara de niebla, formada por: un recipiente de solución salina, un suministro de aire comprimido adecuadamente acondicionado, un humidificador de aire, una o más boquillas de atomización, soportes de especímenes, medios para calentar la cámara y los medios de control necesarios. La dimensión y los detalles de construcción del equipo son opcionales, siempre que las condiciones obtenidas cumplan los requisitos siguientes:
Las gotas de solución acumuladas en el techo o cubierta de la cámara, no deben caer sobre los especímenes que se están probando.
 
Las gotas de solución que caen de los especímenes, no deben regresar al recipiente de solución para reusarse.
Los materiales de construcción de la cámara, deben ser de tal naturaleza, que no sean afectados por la acción de la niebla, ni que se afecten por la corrosión.
b. Solución salina
La solución salina debe prepararse disolviendo 5 ± 1 partes en peso de cloruro de sodio (NaCl) en 95 partes de agua destilada, o agua conteniendo no más de 200 p.p.m. de sólidos totales. Una solución con densidad específica de 1.025 a 1.040, al medirse a temperatura ambiente, llena los requisitos de concentración. El cloruro de sodio debe estar sustancialmente libre de níquel y cobre, no conteniendo en base seca más de 0.1% de yoduro de sodio (NaI) y no más de 0.3% de impurezas totales. El pH de la solución salina debe ser tal que cuando se atomice a 35 grados centígrados, la solución colectada esté dentro de un pH de 6.5 a 7.2.
La medición del pH se hace electrométricamente a temperatura ambiente usando un electrodo de cristal con un puente de cloruro de potasio (KCl) saturado, o colorimétricamente usando azul de bromo-timol como indicador. El pH debe ajustarse por adición de soluciones diluidas de ácido clorhídrico (HCl) o hidróxido de sodio (NaOH) químicamente puro. Antes de atomizar la solución, debe verificarse que esté libre de sólidos en suspensión. La solución salina preparada debe filtrarse o decantarse inmediatamente antes de verterse en el recipiente; a continuación debe cubrirse el extremo del tubo de descarga de la solución al atomizador, con una capa doble de manta de cielo para prevenir la obstrucción del conducto de la boquilla.
7.6.2 Condiciones de operación de la cámara.
La temperatura en el interior de la cámara debe mantenerse a 35 ± 2°C.
El abastecimiento de aire comprimido en la boquilla o boquillas para atomizar la solución salina, debe estar libre de aceite o impurezas y mantenerse a una presión entre 68.65 (0.7 kg/cm2) y 166.71 KPa (1.69 kg/cm2). El abastecimiento de aire se libera de aceite y suciedad al burbujearlo en la torre humidificadora de aire.
Deben colocarse por lo menos dos colectores en la zona de exposición de la niebla. Estos deben quedar cerca de los especímenes de prueba; uno lo más cerca posible a una boquilla, y otro, lo más lejos posible de todas las boquillas. La niebla debe ser tal, que por cada 80 cm2 de área expuesta a la acción de la misma, se recolecten en cada colector de 1.0 a 2.0 ml de solución por hora, basado en un estudio de 16 horas como mínimo.
La concentración del cloruro de sodio de la solución colectada debe ser de 5 ± 1% del peso de esta solución. Una solución teniendo una densidad específica de 1.025 a 1.040 a temperatura ambiente, cumple con la concentración requerida.
La concentración se puede también determinar como sigue:
Se diluyen 5 ml de solución colectada a 100 ml con agua destilada y se mezclan perfectamente; se extraen 10 ml de esta solución y se colocan en una cápsula de evaporación, se añaden 40 ml de agua destilada y 1 ml de solución al 1% de cromato de potasio (K2CrO4) y se valora con una solución 0.1 N de nitrato de plata (AgNO3) hasta que aparezca una coloración roja permanente. Una solución que requiera entre 3.4 y 5.1 ml de solución 0.1 N de nitrato de plata para adquirir la coloración, cumple con los requisitos de concentración.
El suministro de niebla salina por las boquillas, debe ser dirigido de tal forma que evite el choque directo del flujo sobre los especímenes de prueba.
7.6.3 Procedimiento
a.     El espécimen con recubrimiento metálico debe limpiarse adecuadamente. El método de limpieza es opcional, dependiendo de la naturaleza de la superficie y/o de los contaminantes, y no deben usarse abrasivos, ni disolventes que sean corrosivos o que depositen películas corrosivas o protectoras;
b.    Colocar el espécimen dentro de la cámara de niebla salina en una posición relativa semejante a la posición de su instalación;
c.     Los especímenes no deben tocarse una con otra, ni tocar cualquier material metálico o material capaz de actuar como indicador del efecto galvánico. Cada espécimen debe colocarse de tal manera que se permita el asentamiento libre de la niebla en los objetos bajo prueba;
d.    La solución salina de una válvula no debe gotear sobre cualquier otro espécimen de prueba, y
 
e.     La duración de la exposición en la cámara salina debe ser de 96 h.
7.6.4 Resultados
Si después de la prueba de resistencia a la corrosión, las partes sujetas a esta especificación presentan más de un 10% del área de exposición sujeta a corrosión, con corrosión del metal base y/o con fallas del recubrimiento (burbujas, desprendimiento), entonces el producto no cumple con la norma.
8. Fluxómetros
8.1 Especificaciones para Fluxómetros
Los fluxómetros se clasifican de acuerdo a su tipo, y éstos deben de cumplir con los métodos de prueba establecidos en este capítulo.
Tabla 12 Uso final y volúmenes máximos de descarga
Tipo
Uso final
Designación
Descarga
máxima a
cualquier
presión (litros)
1
Inodoro
4 litros
3.9
5 litros
4.8
6 litros
6.0
Dual
6.0 / 4.2
2
Mingitorio
Menor o igual a 1 litro
1
1.9 litros
1.9
3 litros
3.0
 
8.2 Requisitos aplicables para probar los fluxómetros
a.     Todos los fluxómetros deberán ser probados con todos los aditamentos que lo acompañan incluyendo el tubo de la descarga.
b.    El sistema de suministro de agua deberá ser como se muestra en la Figura 8.
c.     El sistema de suministro de agua deberá normalizarse de acuerdo a lo indicado en 5.4.1.
d.    La temperatura del agua deberá estar a temperatura ambiente. Se debe armar el fluxómetro conforme a las instrucciones del fabricante o importador.
e.     Las pruebas de los fluxómetros deberán realizarse a las presiones especificadas en la Tabla 7 o la Tabla 11, según el tipo de fluxómetro o a la presión mínima recomendada por el fabricante. En ningún caso se deberán usar presiones de prueba superiores a 580 kPa (5.9 kg/cm2).
f.     Los fluxómetros no deben tener elementos externos visibles con los que se pueda variar el gasto, por lo que deben de ser calibrados en fábrica. La Inspección será visual.
8.3 Método de ensayo para determinar el desempeño mecánico
8.3.1 Resistencia al par de apriete
Durante su instalación el fluxómetro debe resistir un par de apriete al sistema mecánico de fijación de 129 Nm (13.15 kgm) para fluxómetro de inodoro y 61 Nm (6.22 kgm) para fluxómetro de mingitorio, sin sufrir daños.
8.3.1.1 Equipo
a.     Torquímetro.
b.    Sistema mecánico de fijación.
c.     Aditamento para transmitir el par al cuerpo de fluxómetro.
8.3.1.2 Procedimiento
 
a.     Se sujeta el fluxómetro al sistema mecánico de fijación, se coloca el aditamento y el torquímetro y se aplica un par de apriete de 129 Nm (13.15 kgm) para fluxómetro de taza de inodoro y de 61 Nm (6.22 kgm) para fluxómetro de mingitorio;
b.    Espere al menos un minuto y desensamble la válvula, y
c.     Examine el fluxómetro y su cuerda en búsqueda de daños por el apriete.
8.3.1.3 Resultado
El cuerpo del fluxómetro no debe presentar grietas o fisuras, en caso contrario, el producto no cumple con la norma.
8.3.2 Durabilidad
Los fluxómetros deben seguir operando satisfactoriamente sin fugas, después de ser sometidos a esta prueba, la vida útil debe ser cuando menos de 100 000 ciclos. Esto se verifica de acuerdo a lo siguiente.
8.3.2.1 Equipo
El aparato para medir la presión y el flujo durante las pruebas deberán ser como se muestra en la Figura 8, en conjunto con la operación de un sistema programado por tiempo y contador de ciclos y un sistema de recirculación de agua.
8.3.2.2 Procedimiento
a.     Instalar el fluxómetro en el dispositivo hidráulico verificando que no existan fugas, de acuerdo a las indicaciones del fabricante.
b.    Acoplar el fluxómetro al dispositivo de prueba de ciclos y ajustar el equipo hidráulico a una presión de 175 kPa ± 10 % (1.8 kg/cm2).
c.     Verificar visualmente que no existan fugas ni deformaciones.
d.    Ajuste el mecanismo de acoplamiento entre fluxómetro y el sistema de operación programado por tiempo y contador de ciclos.
e.     Se programa la apertura de la válvula de descarga para realizar la prueba en forma continua de 100 000 repeticiones.
f.     Al terminar la prueba se deja reposar 1 hora y después se observa durante 2 minutos el fluxómetro para verificar que no existan fugas.
8.3.2.3 Resultado
Los fluxómetros deben completar los 100 000 ciclos de descarga sin fallas, no se deben observar fugas después del reposo. Si se cumplen las condiciones anteriores se considera aceptada la prueba.
8.4 Método de ensayo para determinar el desempeño hidráulico
8.4.1 Resistencia a la presión hidrostática
El fluxómetro deberá contar con los elementos necesarios para lograr una adecuada sujeción y hermeticidad con el mueble sanitario y la red hidráulica, por lo consiguiente no debe presentar fugas ni deformaciones permanentes cuando le sea aplicada una presión de al menos 580 kPa (5.9 kg/cm2).
8.4.1.1 Equipo
a.     El sistema de suministro de agua deberá ser como se muestra en la Figura 8.
b.    Conexiones compatibles al fluxómetro, sólo en caso de requerirse.
8.4.1.2 Procedimiento
a.     Instalar el fluxómetro en el dispositivo hidráulico, verificando que no existan fugas;
b.    Calibrar el dispositivo hidráulico a la presión de prueba de 580 kPa (5.9 kg/cm2), manteniendo la
muestra bajo esta presión durante 150 segundos, y
c.     Verificar visualmente que no existan fugas ni deformaciones.
8.4.1.3 Resultado
El fluxómetro no debe presentar fugas o deformaciones en ninguna de sus partes, en caso contrario el producto no cumple con la norma.
8.4.2 Consumo de agua en la descarga
Los volúmenes de descarga o consumo de agua se deberán medir mediante el uso de un recipiente calibrado capaz de medir volúmenes en incrementos máximos de 0.1 L, o mediante el uso de un recipiente puesto sobre una celda de carga capaz de proveer lecturas en incrementos máximos de 0.01 kg, o mediante el uso de cualquier otro aparato capaz de medir volúmenes con una precisión de 0.1 L.
Los fluxómetros deben cumplir con el consumo en la descarga indicado en la Tabla 12.
8.4.2.1 Equipo
a.     El aparato para medir la presión y el flujo durante las pruebas deberán ser como se muestra en la Figura 8.
b.    Conexiones compatibles al fluxómetro, sólo en caso de requerirse.
8.4.2.2 Procedimiento
a.     Instalar el fluxómetro en el dispositivo hidráulico, verificando que no existan fugas;
b.    Calibrar el dispositivo hidráulico a la presión de prueba indicada en la Tabla 7 para fluxómetros de inodoro o Tabla 11 para fluxómetro de mingitorio;
c.     Verificar visualmente que no existan fugas ni deformaciones;
d.    Registre la presión estática;
e.     Estabilizar el fluxómetro, realizando tres descargas previas a la medición del volumen de agua;
f.     Pulse el activador y sosténgalo como máximo por 1s, y
g.    Registre el volumen de agua recibido en el recipiente (volumen de la descarga) cuando la descarga se haya completado.
Los pasos (d) a la (g), constituyen una repetición de la prueba. Dichos pasos deberán repetirse hasta obtener tres conjuntos de datos para cada presión especificada en la Tabla 7.
8.4.2.3 Resultado
El fluxómetro deberá cumplir con las presiones indicadas en la Tabla 7 para fluxómetros de inodoro o Tabla 11 para fluxómetro de mingitorio. Calcular el promedio de las tres lecturas y comparar el promedio de consumo de descarga con el valor indicado en la Tabla 12, en caso contrario, el fluxómetro no cumple con la norma.
8.4.3 Operación de cierre del Fluxómetro
El fluxómetro debe hacer una sola descarga al pulsar el activador, y deberá cortar el flujo de agua si se mantiene pulsado el activador, sea éste mecánico o electrónico.
8.4.3.1 Equipo
a.     El aparato para medir la presión y el flujo durante las pruebas deberán ser como se muestra en la Figura 8.
b.    Conexiones compatibles al fluxómetro, sólo en caso de requerirse.
c.     Cronómetro.
8.4.3.2 Procedimiento
a.     Instalar el fluxómetro en el dispositivo hidráulico, verificando que no existan fugas;
 
b.    Calibrar el dispositivo hidráulico a una presión de prueba de 240 kPa ± 10 % (2.4 kg/cm2);
c.     Verificar visualmente que no existan fugas ni deformaciones;
d.    Registre la presión estática;
e.     Estabilizar el fluxómetro, realizando tres descargas previas a la medición del volumen de agua, y
f.     Pulse el activador y manténgalo sostenido durante el tiempo que dure el ciclo de descarga.
8.4.3.3 Resultado
El fluxómetro no debe presentar un flujo continuo después de haber realizado el corte de la descarga, en caso contrario el fluxómetro no cumple con la norma.
8.5 Resistencia a la corrosión
Todas las partes de los fluxómetros incluyendo sus partes de conexión, no deben presentar corrosión del material base y/o fallas del recubrimiento (burbujas y/o desprendimiento) después de permanecer 96 horas en una cámara de niebla.
De manera alternativa a este método de ensayo, se pueden utilizar uno de los siguientes métodos de prueba, para determinar la resistencia a la corrosión de los productos contemplados en el campo de aplicación de esta norma, considerando para ello, el procedimiento descrito en los incisos secundarios 8.5.1 y 8.5.2, y la evaluación de los resultados conforme al inciso secundario 8.5.3:
A)    Ácido acético: la duración del ensayo será de 24 h.
B)    Sal neutra: la duración del ensayo será de 24 h.
C)    Ácido acético acelerado con cobre y sal (CASS), la duración del ensayo será de 4 h.
D)    Corrodkote: la duración del ensayo será de 4 h.
8.5.1 Equipo
Cámara de niebla salina siguiendo las indicaciones de los incisos 7.6.1, 7.6.2 y 7.6.3 de esta norma.
8.5.2 Procedimiento
Colocar el fluxómetro en la cámara de niebla salina; hacer funcionar la cámara durante 96 horas, utilizando como mínimo el método establecido en los incisos 7.6.1, 7.6.2 y 7.6.3 de esta norma.
Al término de la prueba se debe lavar el fluxómetro con agua.
8.5.3 Resultado
Después de la prueba de resistencia a la corrosión, las partes externas con recubrimiento y que quedan visibles después de ser ensambladas, no deben mostrar ningún defecto en la superficie como corrosión, ampolla/burbuja, desprendimiento u hoyos en cualquier área.
Además, si después del ensayo se observan defectos superficiales ampliamente separados (como ocasionalmente ocurren), dichos defectos no deben desfigurar o afectar adversamente la función de la parte recubierta.
9. Etiquetado, marcado y garantía
Todos los aparatos sanitarios contemplados en el alcance de esta norma, que se importen y comercialicen en los Estados Unidos Mexicanos, deben proporcionar a los usuarios la información sobre el consumo de agua que presentan estos aparatos, con el fin de que ésta pueda ser comparada en relación a otros de las mismas características. La información debe de colocarse en cada aparato sanitario, de forma permanente en condiciones normales de uso, y debe de presentarse en idioma español sin perjuicio de que, además, se expresen en otro idioma y deben ser legibles. El marcado en el inodoro y mingitorio no necesariamente será visible después de su instalación. El etiquetado o marcado será según lo indicado en la Tabla 13.
Para el caso de las válvulas de admisión y descarga, que se importen y comercialicen para el mercado de reposición, deberán de contener toda la información que se menciona en la Tabla 13, para poder identificar que son válvulas de reemplazo.
 
Para el caso del sello obturador que se importe y comercialice para el mercado de reposición, deberá de contener toda la información que se menciona en la Tabla 13 para poder identificar que son sellos obturadores de remplazo, y en qué diámetro de válvula de descarga puede funcionar correctamente.
Además, el fabricante, importador o comercializador debe de proporcionar un instructivo para su correcta instalación, conteniendo esquemas y gráficos legibles y en idioma español, sin perjuicio de que además, se expresen en otro idioma, señalando las partes y los elementos de ensamble para funcionar correctamente, así como una póliza de garantía.
Tabla 13 - Marcado y etiquetado para los productos que contempla esta norma
 
Inodoro y mingitorio
Válvulas de admisión y descarga
Fluxómetro
Sello obturador
Leyenda
Producto
Marcado
Permanente
Producto
Etiquetado
Empaque sólo
cuando la
información de
la etiqueta del
producto no sea
visible
Producto
Marcado
Permanente
Información para
el empaque
individual del
producto, excepto
equipo original
Producto
Marcado
Permanente
Información
para el
empaque
individual del
producto
Producto
Marcado
Permanente
Información para el
empaque individual
del producto,
excepto equipo
original
Marca o Logotipo.
XXX
XXX
XXX
XXX
XXX
XXX
XXX
XXX
XXX
Leyenda o Logotipo "País de
origen:"
 
XXX
 
 
XXX
 
XXX
 
XXX
Modelo o tipo o clave de producto
o contraseña que permita
identificar el producto.
XXX
XXX
XXX
XXX
XXX
 
XXX
 
XXX
Número de Lote o Fecha de
Fabricación.
XXX
 
 
 
 
 
 
 
 
Contraseña Oficial.
 
XXX
XXX
 
XXX
 
XXX
 
XXX
Denominación o Razón Social del
Fabricante o Importador.
 
XXX
XXX
 
XXX
 
XXX
 
XXX
Domicilio del Fabricante o
Importador.
 
XXX
XXX
 
XXX
 
XXX
 
XXX
Consumo de Agua en Litros por
Descarga.
 
XXX
XXX
 
 
 
XXX
 
 
Grado de Calidad del Producto.
 
XXX
XXX
 
 
 
 
 
 
Rango de Presión de Trabajo
(cuando sea un inodoro asistido
por presión).
 
 
XXX
 
 
 
 
 
 
Tipo de accionamiento.
 
 
 
 
 
 
XXX
 
 
 
10. Aparatos sanitarios ecológicos
Este apartado establece los requisitos que deben cumplir los aparatos sanitarios que deseen ser considerados como ecológicos.
Requisitos para que un aparato sanitario sea considerado ecológico.
10.1 Para los inodoros.
a)    El inodoro debe de cumplir con todo lo indicado por esta Norma.
b)    El volumen de la descarga del inodoro debe ser el indicado en la "Tabla 14" y conforme a lo indicado en el inciso 5.5.2, Consumo de agua de esta norma.
c)    El sólido desalojado por el inodoro debe ser igual o mayor a 350 gramos, según el método de prueba indicado en el Apéndice B.
d)    El volumen máximo de descarga de agua que puede ser desalojado por el inodoro, cuando se ajusta el herraje por el usuario final a su máxima capacidad de consumo de agua no deberá ser mayor a 6 litros por descarga, según el procedimiento indicado en el Apéndice C.
10.2 Para mingitorios.
a)    El mingitorio debe de cumplir con todo lo indicado por esta Norma.
b)    El volumen de la descarga del mingitorio no debe ser mayor al indicado en la "Tabla 14", y conforme al inciso 6.5.4 Consumo de agua.
Tabla 14 - Tipo de aparatos sanitarios, así como sus volúmenes máximos de descarga.
Tipo de Aparato
Sanitario
Designación
Descarga máxima a
cualquier presión
(litros)
Inodoro
4 litros
3.9
 
5 litros
4.8
Mingitorio
Sin agua
0
Menor o igual a 1
litro
1
 
11. Procedimiento para la evaluación de la conformidad
De conformidad con los artículos 68, primer párrafo, 70, fracción I y 73 de la Ley Federal sobre Metrología y Normalización, se establece el presente Procedimiento para la Evaluación de la Conformidad.
Este Procedimiento para la Evaluación de la Conformidad (PEC) se establece para facilitar y orientar a los organismos de certificación, laboratorios de prueba, fabricantes, importadores, comercializadores, en la aplicación de esta Norma Oficial Mexicana en adelante NOM.
11.1 Disposiciones generales
Para la evaluación de la conformidad de esta NOM, se establecen las disposiciones generales siguientes:
a.     La CONAGUA aprobará a los OCP y Laboratorios de Prueba, que cuenten con acreditación vigente en esta NOM.
b.    Cuando no existan Laboratorios de Prueba acreditados y aprobados para efectuar alguna prueba conforme a las especificaciones establecidas en las NOM´s, el OCP podrá aceptar los informes de resultados de Laboratorios de Prueba acreditados conforme a lo indicado en el artículo 91, segundo párrafo de la Ley, o en su defecto, de Laboratorios de Prueba no acreditados, siempre que demuestren, previa evaluación por parte del OCP, tener la infraestructura y capacidad técnica necesaria para aplicar los métodos de prueba especificados en la NOM. Así como la trazabilidad de sus mediciones a patrones nacionales o en su caso, patrones internacionales, previa autorización de la Secretaría de Economía.
 
c.     El informe de resultados deberá tener un plazo máximo de noventa días naturales de emitido, en la fecha en que el interesado presente la solicitud de certificación ante la CONAGUA o los OCP.
d.    El interesado será quien proponga el valor de consumo de agua en litros por descarga, que debe utilizarse en el etiquetado del aparato sanitario que desee certificar; este valor debe cumplir con las siguientes condiciones:
i.     Ser siempre igual o menor al nivel de consumo de agua máximo permisible por la norma, de acuerdo a su designación indicada en la Tabla 12 y Tabla 14.
ii.     El valor de consumo de agua obtenido en cualquier prueba, debe ser siempre igual o menor al valor indicado en la etiqueta del producto.
e.     El responsable de la emisión del certificado de producto, bajo las opciones I, II o III indicadas en el presente PEC, debe asegurarse que el sistema de control de calidad o el sistema de gestión de la calidad del fabricante o el importador, sigue siendo válido durante el periodo de la vigencia del certificado de producto.
f.     Los Certificados de Conformidad del Producto se podrán emitir por producto o familia de productos o tipo o modelo, para los productos comprendidos en el campo de aplicación de la norma:
i.     para inodoro y mingitorio: misma matriz, materia prima para cualquier acabado, accionamiento (mecánico o electrónico) y país de origen.
ii.     para fluxómetros: mismo país de origen, dispositivo de operación interno, mismo uso (para mingitorio o para taza flux) y accionamiento (mecánico o electrónico).
iii.    para válvulas de admisión y descarga: mismo país de origen, diseño funcional, y dispositivo de operación.
iv.    para sellos obturadores: mismo país de origen, dispositivo de operación interno, accionamiento, y material de fabricación.
g.    El interesado podrá seleccionar al OCP y al laboratorio de pruebas de acuerdo a su conveniencia para llevar a cabo la evaluación de la conformidad, para obtener ya sea su certificado de conformidad o carta de cumplimiento, la CONAGUA actualizará periódicamente su página electrónica con el listado de todas las personas acreditadas y aprobadas.
h.    Los gastos que se originen por los servicios de evaluación de la conformidad, serán a cargo del interesado conforme a lo establecido en el artículo 91 de la Ley.
11.2 Certificación
Para obtener el certificado de la conformidad del producto, el solicitante podrá optar por la opción de evaluación mediante pruebas periódicas al producto, con evaluaciones al sistema de control de calidad (SCC) y al producto, con evaluaciones al sistema de gestión de calidad (SGC) y al producto, y para ello deberá de seguir el siguiente procedimiento:
a.     El interesado pedirá al OCP la solicitud de certificación de la NOM de que se trate;
b.    El OCP entregará al interesado el paquete informativo que contendrá el formato de solicitud, el contrato de prestación de servicios de certificación, listado completo de los laboratorios aprobados por la CONAGUA y la relación de documentos requeridos conforme al Apéndice A;
c.     El interesado entregará toda la información indicada en el Apéndice A y el OCP revisará la documentación presentada y, en caso de detectar alguna deficiencia en la misma, informará al interesado por escrito en un plazo no mayor a 5 días hábiles, qué documentación hace falta o qué modificaciones pertinentes requiere la documentación presentada, otorgando un plazo máximo de 15 días hábiles para subsanar o complementar lo pertinente. La respuesta a las solicitudes de certificación se emitirán en un plazo máximo de 20 días hábiles contados a partir del día hábil siguiente a la fecha de ingreso del formato de solicitud con los anexos respectivos. El plazo de respuesta para otorgar un certificado NOM se suspende a partir de la fecha de notificación y se reanudará a partir del día hábil siguiente a aquél en el que el interesado entregue la información solicitada;
 
d.    Cuando el interesado cuente con la certificación del producto y los resultados de la evaluación para la renovación del mismo, no se cumplan con algunas especificaciones de la NOM correspondiente o con el sistema de control de calidad o el sistema de gestión de la calidad, se procederá a la suspensión, y en caso de que el producto no cumpla con las especificaciones de la NOM correspondiente, o se deje de comercializar en el mercado, o durante la evaluación se documenten desviaciones importantes en la certificación o mal uso de ésta, se procederá a la cancelación del certificado, asimismo se procederá a la realización de las acciones previstas en el artículo 57 de la Ley. El uso indebido de la información referente al certificado otorgado, dará como resultado la suspensión, y en su caso, la cancelación del mismo;
e.     El muestreo del producto será conforme a lo establecido en la Tabla 15 y debe ser enviado a un Laboratorio de Pruebas, para su evaluación, y
f.     Una vez otorgado el CCP se puede ampliar, reducir o modificar su alcance, a petición del titular del certificado, siempre y cuando se demuestre que se cumple con los requisitos de la NOM, mediante análisis documental y, de ser el caso, pruebas al producto, así como la Información técnica que justifique los cambios solicitados y que demuestre el cumplimiento con la norma, con los requisitos de agrupación de familia y con los esquemas de certificación de producto descritos en el presente documento.
11.2.1 Opciones de Certificación
El interesado puede obtener la certificación de su producto, a través de un OCP, por alguna de las siguientes opciones:
I.     Con evaluaciones mediante pruebas periódicas al producto, por un año. La vigilancia será a los 6 meses (la vigilancia sería a un producto de cada certificado).
II.     Con evaluaciones al SCC y al producto, por dos años. La vigilancia será a los 12 meses de manera documental (sistema de control de calidad y evidencia documental de conformidad del producto) y a los 18 meses, documental con muestreo de producto en mercado con pruebas en laboratorio (la vigilancia sería a un producto de cada certificado).
III.    Con evaluaciones al SGC y al producto, por tiempo indefinido. La vigilancia será a los 12 meses de manera documental (SGC y evidencia documental de conformidad del producto) y a los 18 meses la vigilancia será documental con muestreo de producto en mercado con pruebas en laboratorio (la vigilancia en el mercado sería a un producto de cada certificado). Las vigilancias documentales (SGC y evidencia documental de conformidad del producto), serían en los meses 12, 24, 36, 48, 60, etc. Las vigilancias con muestreo (SGC y muestreo del producto en el mercado y pruebas en laboratorio), serían en los meses 18, 30, 42, 54, 66, etc.
11.2.2 Evaluación mediante pruebas periódicas al producto
Para obtener el CCP, con evaluaciones mediante pruebas periódicas al producto, ante el OCP, se deberán presentar los documentos indicados en el Apéndice A.
Al optar por esta opción, el solicitante recibirá una visita de vigilancia durante la vigencia del certificado por el OCP, como máximo a los seis meses más 20 días naturales contados a partir de haber otorgado la certificación, la cual será programada con una antelación no menor a 15 días hábiles.
El muestreo de la visita de vigilancia, para los certificados emitidos por un OCP a un mismo fabricante, importador o comercializador dentro de un intervalo de 15 días hábiles, podrán ser agrupados por tipo de producto certificado para efectos del muestreo de la vigilancia de producto.
En el muestreo de la visita de vigilancia, se tomarán muestras preferentemente que no sean del que se sometió a pruebas en la certificación inicial.
De los resultados de la vista de vigilancia, el OCP dictaminará la suspensión, cancelación o renovación del certificado del producto. El interesado deberá solicitar con anticipación, la renovación de la certificación en los términos que se establecen en el presente instrumento.
La vigencia de la certificación será de un año.
11.2.3 Evaluación mediante el sistema de control de calidad (SCC) y pruebas periódicas al producto
Para obtener el certificado de conformidad del producto con evaluaciones al SCC y pruebas periódicas al producto, deberán presentar y demostrar ante el OCP que se ha implementado un sistema de control de calidad, que incluya el producto a evaluar, además de cumplir con lo establecido en la NOM.
 
La evaluación del SCC, se realizará de acuerdo con alguna de las siguientes opciones:
I.     Por un organismo de certificación de sistemas de gestión de la calidad acreditado por una entidad de acreditación nacional,
II.     Por auditores externos calificados bajo los lineamientos del propio OCP aprobado por la CONAGUA, o
III.    Por auditores calificados del propio OCP acreditado y aprobado.
Los auditores del SCC deben estar calificados conforme a la normatividad vigente.
Al optar por esta opción, el solicitante recibirá una visita de vigilancia durante la vigencia del certificado por el OCP como máximo a los doce meses más 20 días naturales, contados a partir de haber otorgado la certificación, la cual será programada con una antelación no menor a 15 días hábiles.
El muestreo de la visita de vigilancia se tomará de un modelo certificado conforme a la NOM vigente que corresponda.
El muestreo de la visita de vigilancia para los certificados emitido por un OCP a un mismo interesado dentro de un intervalo de 15 días hábiles, podrán ser agrupados por familia de productos (cuando aplique) para efectos del muestreo de la vigilancia del producto.
De los resultados de la vigilancia correspondiente, el OCP dictaminará la suspensión o cancelación del certificado del producto. El Interesado deberá solicitar con anticipación, la renovación de la certificación, en los términos que se establecen en el presente instrumento, la vigencia de la certificación será de dos años.
11.2.4 Evaluación mediante el sistema de gestión de calidad (SGC) y pruebas periódicas al producto
Para obtener el CCP con evaluaciones al SGC y al producto, deberán presentar al OCP los documentos mencionados en el Apéndice A.
Cuando el interesado no cuente con un SGC certificado o tenga su certificación vencida, queda sujeto a la evaluación de dicho sistema por alguna de las siguientes opciones, basándose en los requisitos que se establecen en la Norma Mexicana "NMX-CC-9001-IMNC-2015, Sistemas de la calidad requisitos" o la que la sustituya:
I.     por un organismo de certificación de sistemas de gestión de la calidad acreditado por una entidad de acreditación nacional, o
II.     por auditores externos calificados bajo los lineamientos del propio OCP aprobado por la CONAGUA, o
III.    por auditores calificados del propio OCP acreditado y aprobado;
Los auditores de SGC deben estar calificados conforme a la normatividad vigente;
Al optar por esta opción, el solicitante recibirá la visita de vigilancia por el OCP, como máximo a los 12 meses más 20 días naturales (vigilancia de manera documental, sistema de gestión de calidad y evidencia documental de conformidad del producto) y a los 18 meses más 20 días naturales (vigilancia será documental con muestreo de producto en mercado con pruebas en laboratorio), contados a partir de haber otorgado la certificación, durante la vigencia del certificado, la cual será programada con una antelación no menor a 15 días hábiles.
En el muestreo de la visita de vigilancia se tomarán muestras preferentemente que no sean de las que se han sometido a pruebas en la certificación inicial.
La vigencia de los certificados NOM, quedará sujeta al cumplimiento con lo establecido en la NOM durante las vigilancias correspondientes a la vigencia del certificado, del SGC de la línea de producción y a la evaluación del producto en caso de que se le hagan modificaciones. Para este último caso, el titular del certificado NOM deberá manifestar bajo protesta de decir verdad al OCP, que no existen cambios significativos en el funcionamiento, diseño o proceso de fabricación de su producto.
De los resultados de la verificación correspondiente, el OCP dictaminará la suspensión o cancelación del certificado del producto.
11.3 Muestreo
La CONAGUA o los OCP, podrán evaluar la conformidad a petición de parte, para fines particulares, oficiales o por sistema, directamente en el almacén del interesado o donde se encuentre el producto terminado y para ello, se debe tomar al azar una muestra de productos del mismo tipo o modelo o familia, de un lote o de la línea de producción, de acuerdo con lo indicado en la siguiente tabla:
 
Tabla 15 - Clasificación de productos para el muestreo
Producto
Inicial
Vigilancia
Renovación
Inodoro electro-hidráulico y/o de tanque presurizado
3 piezas
1 Pieza seleccionada aleatoriamente de cada certificado o bloque de certificados dentro de un periodo de 15 días. (Opciones I y II)
1 Pieza seleccionada aleatoriamente de entre todos los certificados incluidos en el alcance de la vigilancia y sin restricción de fecha de emisión. (Opción III)
1 pieza
Inodoro con válvulas de admisión y descarga
Inodoro sin válvulas de admisión y descarga
Mingitorio con fluxómetro
Mingitorio sin fluxómetro
Fluxómetro para inodoro
Fluxómetro para mingitorio
Válvula de admisión
Válvula de descarga
Sello obturador como pieza de reemplazo
2 piezas por cada tipo de sello obturador a reemplazar de la válvula de descarga de equipo original
6 piezas en total, seleccionadas aleatoriamente, considerando todos los modelos certificados.
2 piezas por cada tipo de sello obturador a reemplazar de la válvula de descarga de equipo original
 
a.     Todos los inodoros que utilicen válvulas de admisión y descarga para su funcionamiento deben ser comercializados con la misma válvula de admisión y descarga con el cual fueron probados, ya sea a través de un solo certificado de inodoro con válvulas, o inodoro y válvulas con certificados independientes de producto del mismo OCP o de diferentes OCP´s.
b.    Con respecto a los sellos obturadores, cuando sean reemplazo del sello obturador de las válvulas de descarga de éstos, deberán indicar a qué tipo o modelo de válvula de descarga pueden reemplazar, y por cada modelo o tipo que indique se deberá de contar con evidencia técnica de su correcto funcionamiento de dicho reemplazo para ser certificado y comercializado.
Las muestras deberán ser presentadas al laboratorio seleccionado por el solicitante o en su caso, por el titular del certificado que corresponda, a efecto de que se realicen las pruebas que establezca la NOM.
Una vez que el laboratorio emite el informe de resultados, el interesado o el laboratorio lo remitirán al OCP correspondiente.
En los casos de certificación inicial, si la primera muestra no llegara a cumplir con las especificaciones de la NOM, cuando aplique, se tomará la segunda muestra testigo y sí ésta no llegara a cumplir, se dará por terminado el proceso de certificación;
En los casos de vigilancia o renovación del certificado de producto, si la primera muestra no llegara a cumplir con las especificaciones de la NOM, se tomará la segunda muestra testigo y sí ésta no llegara a cumplir, se procederá conforme a lo establecido en el artículo 93 de la Ley, la muestra para vigilancia o renovación debe integrarse por miembros de la familia, del modelo o tipo diferentes preferentemente a los que se probaron para la certificación inicial.
Para productos de importación, ya sean prototipos o nuevos modelos a certificar que estén sujetas a la Ley de los Impuestos Generales de Importación y de Exportación, el OCP podrá extender carta justificación de importación de muestra, con fines de ensayo. La muestra deberá ser presentada al laboratorio seleccionado por el solicitante e informar de ello, al OCP.
12. Vigilancia
La vigilancia del cumplimiento de la presente Norma Oficial Mexicana en el ámbito de sus respectivas competencias será realizada por:
a.     La Secretaría de Medio Ambiente y Recursos Naturales por conducto de la Comisión Nacional del Agua, en los centros de producción;
b.    La Procuraduría Federal de Protección al Consumidor en los Puntos de Venta;
c.     La Secretaría de Hacienda y Crédito Público a través de la Administración General de Aduanas, en los puntos de ingreso al país.
Las violaciones a la misma se sancionarán en los términos de la Ley Federal sobre Metrología y Normalización, Ley de Aguas Nacionales y su Reglamento, y demás disposiciones aplicables.
 
13. Bibliografía
·   Ley Federal sobre Metrología y Normalización, publicado en el Diario Oficial de la Federación el 1 de julio de 1992.
·   ASME A112.19.5-2005 Trim for Water-Closet Bowls, Tanks, and Urinals.
·   Reglamento de la Ley Federal sobre Metrología y Normalización, publicado en el Diario Oficial de la Federación el 14 de enero de 1999.
·   NOM-005-CONAGUA-1996 Fluxómetros-especificaciones y métodos de prueba, publicada en el Diario Oficial de la Federación el 25 de julio de 1997.
·   NOM-009-CONAGUA-2001 Inodoros para uso sanitario-especificaciones y métodos de prueba, publicada en el Diario Oficial de la Federación el 2 de agosto de 2001.
·   NOM-010-CONAGUA-2000 Válvula de admisión y válvula de descarga para tanque de inodoro-especificaciones y métodos de prueba, publicada en el Diario Oficial de la Federación el 2 de septiembre de 2003.
·   NMX-Z-013-SCFI-2015 Guía para la estructuración y redacción de normas, cuya declaratoria de vigencia fue publicada en el Diario Oficial de la Federación el 18 de noviembre de 2015.
·   ASME A112.19.2-2008/CSA B45.1-08, Ceramic Plumbing Fixtures.
·   ASME A112.19.2-2013/CSA B45.1-13, Ceramic plumbing fixtures.
·   ASME A112.19.19 -2006 Vitreous China Nonwater Urinals.
·   ASME A112.19.14-2006 Six-liter water closets equipped with a dual flushing device.
·   ASTM B117-16, Standard Practice for Operating Salt Spray (Fog) Apparatus.
·   ASTM B368-09 (Reapproved 2014), Standard Test Method for Copper-Accelerated Acetic Acid-Salt Spray (Fog) Testing (CASS Test).
·   ASTM B380-97 (Reapproved 2013), Standard Test Method for Corrosion Testing of Decorative Electrodeposited Coatings by the Corrodkote Procedure.
·   ASTM G85-11, Standard Practice for Modified Salt Spray (Fog) Testing.
14. Concordancia con normas internacionales
Esta Norma Oficial Mexicana no concuerda con ninguna norma internacional, por no existir referencia alguna en el momento de su elaboración.
TRANSITORIOS
Primero.- La presente Norma Oficial Mexicana entrará en vigor a los 180 días naturales, posteriores a su publicación en el Diario Oficial de la Federación.
Segundo.- La Norma Oficial Mexicana una vez que entre en vigor, cancelará a las similares "NOM-005-CONAGUA-1996, Fluxómetros - especificaciones y métodos de prueba"; "NOM-009-CONAGUA-2001, Inodoros para uso sanitario-especificaciones y métodos de prueba" y "NOM-010-CONAGUA-2000, Válvula de admisión y válvula de descarga para tanque de inodoro-especificaciones y métodos de prueba", publicadas en el Diario Oficial de la Federación el 25 de julio de 1997; 2 de agosto de 2001 y 2 de septiembre de 2003, respectivamente.
Tercero.- Los productos comprendidos dentro del campo de aplicación de esta Norma Oficial Mexicana, que antes de su entrada en vigor, cuenten con certificado de conformidad vigente, al haber ingresado legalmente al país, o que se encuentren en tránsito de acuerdo con el conocimiento de embarque correspondiente, o bien, que se fabriquen en territorio nacional, podrán ser comercializados hasta su agotamiento.
Cuarto.- Los Laboratorios de Prueba y los Organismos de Certificación de Producto, podrán iniciar los trámites para obtener su acreditación en la presente Norma Oficial Mexicana, una vez que el Diario Oficial de la Federación publique la norma definitiva.
Quinto.- No es necesario esperar el vencimiento del certificado de conformidad con las Normas Oficiales Mexicanas "NOM-005-CONAGUA-1996, Fluxómetros - especificaciones y métodos de prueba"; "NOM-009-CONAGUA-2001, Inodoros para uso sanitario-especificaciones y métodos de prueba" y "NOM-010-CONAGUA-2000, Válvula de admisión y válvula de descarga para tanque de inodoro-especificaciones y métodos de prueba", publicadas en el Diario Oficial de la Federación el 25 de julio de 1997; 2 de agosto de 2001 y 2 de septiembre de 2003, respectivamente, para tramitar la obtención del certificado de cumplimiento con la presente Norma Oficial Mexicana.
Ciudad de México, a 4 de noviembre de 2022.- La Secretaria de Medio Ambiente y Recursos Naturales,
María Luisa Albores González.- Rúbrica.
APÉNDICE A
Normativo
Documentos requeridos para la certificación de producto de acuerdo al apartado 11.2.2:
I. Formato de solicitud, entregado por el Organismo de Certificación de Producto (OCP);
II. Contrato de prestación de servicios de certificación;
III. Informe de resultados del laboratorio de pruebas, de cada uno de los productos a certificarse (en original). Las pruebas podrán realizarse en uno o varios laboratorios de pruebas, elegidos libremente por el Interesado;
IV. Declaración, bajo protesta de decir verdad, por la que el solicitante manifieste que la muestra que presenta es nueva y representativa del producto que pretende certificar;
V. Copia de la cédula de Registro Federal de Contribuyentes (RFC);
VI. Copia del acta constitutiva de la empresa;
VII. Información técnica del producto, características, rangos de trabajo, indicaciones de uso, tipo, grado de calidad, fotografía o imagen, etcétera que identifique al producto;
VIII. Copia del documento que valide al representante legal de la empresa ante el OCP e identificación oficial;
IX. En caso de producto de importación, la fracción arancelaria correspondiente;
X. Instructivo en español, garantía.
XI. Identificación oficial del tramitador y carta que autorice el trámite ante el OCP;
Para el apartado 11.2.3, la información solicitada en 11.2.2, más la siguiente:
Informe de evaluación del Sistema de Control de Calidad (SGC), que compruebe el cumplimiento con la Norma Mexicana NMX-CC-9001-IMNC-2015 o la que la sustituya.
Para el apartado 11.2.4, la información solicitada en 11.2.2, más la siguiente:
Certificado de Conformidad de SGC que compruebe el cumplimiento con la Norma Mexicana NMX-CC-9001-IMNC-2015 o la que la sustituya.
APÉNDICE B
Normativo
Procedimiento para determinar el desempeño del inodoro sanitario bajo condiciones de carga.
B.1  Alcance
a)    El desempeño del inodoro bajo condiciones de carga se identificará como Pasa o No Pasa, dependiendo si el inodoro logra desalojar exitosamente y completamente la carga de prueba, 350 gramos, en una sola descarga en al menos en cuatro de cinco intentos.
b)    Las pruebas en las cuales el inodoro se ahogue, se atasque, o si no logra recuperar un mínimo 50 mm de sello hidráulico después de cada descarga serán consideradas como pruebas no superadas.
B.2  La carga de las pruebas está compuesta de:
a)    Siete especímenes de prueba con un peso total mínimo de 350 gramos ± 10 gramos (50 +/- 4 gramos por espécimen).
NOTA 1.- Los especímenes de prueba están compuestos de pasta de soya en forma de salchicha de aproximadamente 100 mm ± 13 mm de longitud y 25 mm ± 6 mm de diámetro.
Composición de la Pasta de soya con una densidad de 1.15 gramos/mililitro ± 0.10 gramos/mililitro:
·   35.5 % de agua
·   35.5 % de soya
·   18 % arroz
·   10 % sal común
b)    Cuatro bolas de papel de baño suavemente arrugadas.
 
NOTA 2.- Cada bola de papel está compuesta de seis hojas simples de papel de baño.
B.3  Condiciones generales
a)    Cualquier tipo de barrera, contenedor, represa, ajuste o aditamento que se use en el tanque y afecte el volumen de descarga no deberá ser manipulable y deberá estar fijo permanentemente al tanque. Cualquier aditamento que pueda ser manipulado o que se pueda remover de tal manera que pueda hacer que el inodoro descargue con un mayor volumen que el volumen de descarga máxima especificado en este procedimiento, será considerado como no aceptado.
b)    El inodoro deberá ser montado y nivelado de acuerdo a las instrucciones del fabricante contenidas dentro del empaque.
c)     El nivel de agua en el tanque deberá ser ajustado al nivel especificado por el fabricante en las instrucciones de operación, cuando sea aplicable.
d)    La presión estática del suministro de agua deberá ser ajustada a 140 kPa (1.4 kg/cm2).
e)    El agua deberá estar a temperatura ambiente.
f)     Descargar el inodoro al menos tres veces antes de dar comienzo a la prueba.
g)    Reajustar el nivel de agua en el tanque si es necesario.
B.4  Determinación del volumen de descarga
a)    Medir y registrar el volumen de descarga de la pieza. Repetir la prueba en dos ocasiones adicionales y registrar los resultados y el promedio de las tres pruebas.
b)    El inodoro con promedios de descarga que excedan por más de 10% de su volumen de descarga especificado se debe considerar reprobado debido a su exceso de volumen por descarga.
c)     El inodoro con promedios de descarga que no excedan el 10% de su volumen especificado se debe ajustar al volumen especificado antes de ser probado para ver su desempeño con carga.
d)    Las piezas con promedios de descarga inferiores a su volumen especificado, deberán ser probadas a este volumen y este volumen deberá ser reportado en el informe de pruebas.
B.5  Prueba de desempeño
a)    Los especímenes de prueba deberán ser fabricados de tal forma que sean más o menos cilíndricos y con un diámetro uniforme.
b)    Un guía para dirigir la caída de los especímenes será colocada sobre la taza, esta guía tendrá una perforación en el centro de 50 mm de diámetro y deberá estar a 15 centímetros al frente del centro de las perforaciones para colocar el asiento del inodoro. La guía podrá ser hecha de plástico o cualquier otro material rígido, el espesor del material no deberá ser mayor de 12 mm y su longitud lo suficiente para cubrir la superficie de la taza.
c)     Siete especímenes de prueba deberán ser dejados caer libremente y verticalmente a través del orificio de la guía en la taza.
d)    Remover inmediatamente la guía de la superficie de la taza y arrojar aleatoriamente cuatro bolas de papel en el centro de la taza (bacín).
e)    Esperar 10 segundos ± 1 segundos.
f)     Pulse el activador del inodoro y sosténgalo como máximo por 1 segundo.
g)    Registrar la prueba como Pasa o No pasa, la prueba es "No pasa" si cualquier desperdicio permanece en el bacín o en la trampa, o si no se logra recuperar el sello hidráulico con un mínimo de 50 mm.
h)    Se descarga la taza de nuevo para limpiar la taza y la trampa y recuperar el sello hidráulico.
i)     Se repite la prueba hasta que la pieza logre 4 pruebas aprobadas (Pasa) o 2 pruebas reprobadas (No pasa).
B.6  Resultado
 
El inodoro deberá aprobar al menos cuatro de cinco pruebas.
APÉNDICE C
Normativo
Procedimiento de prueba para determinar el volumen de descarga máximo de agua por ajuste del
herraje por parte del usuario final.
C.1. Alcance
a)    Todos los inodoros con tanque de descarga por gravedad, deberán cumplir con los requerimientos de este Apéndice que describe el ajuste máximo del herraje y el volumen de agua descargado por el inodoro.
b)    Todos los inodoros con tanque de descarga por gravedad con sello obturador deberán cumplir con los requerimientos de este Apéndice, que habla sobre el volumen de agua descargado por el inodoro que se obtiene cuando el sello obturador original es reemplazado por un sello obturador de venta en el mercado de reposiciones.
C.2. Inodoro con tanque de descarga por gravedad
a)    Objetivo de la prueba.
Es determinar el volumen de agua que puede ser descargado por el inodoro cuando se realizan ajustes por parte del usuario final a los componentes del herraje. El volumen máximo de descarga de agua que puede ser desalojado por el inodoro cuando se ajusta el equipo original de herraje por el usuario final a su máxima capacidad de consumo de agua no deberá ser mayor a 6 litros por descarga.
b)    Condiciones generales
La prueba se llevará a cabo según lo indicado en el inciso 5.5.2 Consumo de agua de esta norma, tomando en cuenta las siguientes modificaciones:
i.      Cualquier tipo de barrera, contenedor, represa, ajuste o aditamento que se use en el tanque y afecte el volumen de descarga no deberá ser manipulable y deberá estar fijo permanentemente al tanque. Cualquier aditamento que pueda ser manipulado o que se pueda remover de tal manera que pueda hacer que el inodoro descargue con un mayor volumen que el volumen de descarga máxima especificado en este procedimiento, será considerado como no aceptado.
ii.     El inodoro deberá ser montado y nivelado, todas las partes ajustables del herraje (cualquier aditamento de ajuste por el usuario que pueda aumentar el volumen de descarga) deberá ser ajustado a la posición de máximo consumo de agua, teniendo cuidado de no dañar o alterar sus componentes.
iii.    El nivel de agua en el tanque deberá ser fijado a 6 mm ± 2 mm por debajo de la parte superior del tubo del rebosadero. Cuando el tanque tenga un recipiente y no cuente con un tubo de rebosadero, el recipiente deberá ser llenado a un nivel de 6 mm ± 2 mm por debajo del rim del recipiente o hasta el nivel que marque el fabricante, se escogerá lo que sea mayor.
iv.    La presión estática del suministro de agua deberá ser ajustado a 550 kPa (5.6 kg/cm2).
v.     El inodoro deberá ser descargado pulsando el activador y sosteniéndolo como máximo por 1 s, y el agua descargada deberá ser depositada en un recipiente.
vi.    Una vez terminado el ciclo de descarga completo, el volumen total descargado será medido y registrado.
vii.   Este procedimiento será repetido hasta que se obtengan 5 registros de descargas.
viii.   La presión estática del suministro de agua será ajustada a 25 kPa (0.25 kg/cm2) o a la presión mínima recomendada por el fabricante como lo cita en su literatura y empaque, y se repetirán los pasos del v. al vii.
ix.    Los 5 registros de descargas individuales, así como el promedio de las cinco descargas para cada presión estática de suministro deberán ser informadas.
c)     Resultado
El promedio del volumen de descarga de las cinco corridas a las dos presiones estáticas de
suministro de agua no deberá ser mayor a 6 litros por descarga, en caso contrario se rechaza el inodoro.
C.3. Inodoro con tanque de gravedad con sello obturador obtenido del mercado de reposición.
a)    Objetivo de la prueba
Es determinar el volumen máximo de agua descargada cuando se reemplaza el sello obturador del equipo original por sello obtenido en el mercado de reposiciones.
El volumen máximo de agua que puede ser descargada por el inodoro cuando el equipo original (sello obturador o cualquier otro tipo de sello) es reemplazado y ajustado el herraje a su volumen de agua máximo de operación, no debe ser mayor a 6 litros por descarga.
b)    Condiciones generales
La prueba se llevará a cabo según lo indicado en el inciso 7.4 Consumo de agua de esta norma, tomando en cuenta las siguientes modificaciones.
i.      Cualquier tipo de barrera, contenedor, represa, ajuste o aditamento que se use en el tanque y afecte el volumen de descarga no deberá ser manipulable y deberá estar fijo permanentemente al tanque. Cualquier aditamento que pueda ser manipulado o que se pueda remover de tal manera que pueda hacer que el inodoro descargue con un mayor volumen que el volumen de descarga máxima especificado en este procedimiento, será considerado como no aceptado.
ii.     El inodoro deberá ser montado y nivelado, todas las partes ajustables del herraje (cualquier aditamento de ajuste por el usuario que pueda aumentar el volumen de descarga) deberá ser ajustado a la posición de máximo consumo de agua, teniendo cuidado de no dañar o alterar sus componentes.
iii.    Desmontar el sello obturador del equipo original y reemplazarlo por uno del mercado de reposición del mismo tipo, diámetro y compatible con el inodoro.
Nota 1.- Cuando no se pueda embonar en la válvula de descarga un sello obturador, o en el caso de que el inodoro utilice un sello que no se encuentra en el mercado de reposición, el signatario autorizado del laboratorio de prueba deberá tener la capacidad de decidir sobre qué tipo de sello del mercado de reposición se deberá utilizar para llevar a cabo la prueba, lo cual deberá ser documentado en el informe de ensayo.
iv.    El nivel de agua en el tanque deberá ser fijado a 6 +/- 2 mm por debajo de la parte superior del tubo del rebosadero. Cuando el tanque tenga un recipiente y no cuente con un tubo de rebosadero, el recipiente deberá ser llenado a un nivel de 6 mm ± 2 mm por debajo del rim del recipiente o hasta el nivel que marque el fabricante, se escogerá lo que sea mayor.
v.     La presión estática del suministro de agua deberá ser ajustado a 550 kPa (5.6 kg/cm2).
vi.    El inodoro deberá ser descargado pulsando el activador y sosteniéndolo como máximo por 1 s, y el agua descargada deberá ser depositada en un recipiente.
vii.   Una vez terminado el ciclo de descarga completo, el volumen total descargado será medido y registrado.
viii.   Este procedimiento será repetido hasta que se obtengan 5 registros de descargas.
ix.    La presión estática del suministro de agua será ajustada a 25 kPa (0.25 kg/cm2) o a la presión mínima recomendada por el fabricante como lo cita en su literatura y empaque, y se repetirán los pasos del vi al viii.
x.     Los 5 registros de descargas individuales, así como el promedio de las cinco descargas para cada presión estática de suministro deberán ser informadas.
c)     Resultado
El promedio del volumen de descarga de las cinco corridas a las dos presiones estáticas de suministro de agua no deberá ser mayor a 6 litros por descarga.
C.4. Resultado Final
 
El inodoro deberá aprobar las pruebas: "C.2 Inodoro con tanque de descarga por gravedad" y "C.3 Inodoro con tanque de gravedad con sello obturador obtenido del mercado de reposición".
APÉNDICE D
Informativo
Especificaciones y métodos de prueba según tipo de aparato o accesorio.
INODOROS
5.2       Especificaciones dimensionales
5.3       Método de ensayo para determinar el desempeño estructural
5.5       Método de ensayo para determinar el desempeño hidráulico
MINGITORIOS
6.2       Especificaciones dimensionales
6.3       Método de ensayo para determinar el desempeño estructural
6.5       Método de ensayo para determinar el desempeño hidráulico
6.6       Mingitorios sin agua (mingitorios secos)
VÁLVULAS DE ADMISIÓN, DE DESCARGA Y SELLOS OBTURADORES
7.4       Especificaciones dimensionales y mecánicas
7.5       Método de ensayo para determinar el desempeño hidráulico
7.6       Resistencia a la Corrosión
FLUXÓMETROS
8.3       Método de ensayo para determinar el desempeño mecánico
8.4       Método de ensayo para determinar el desempeño hidráulico
8.5       Resistencia a la corrosión
ETIQUETADO, MARCADO Y GARANTÍA
Apéndice B Procedimiento para determinar el desempeño del inodoro sanitario bajo condiciones de carga.
Apéndice C Procedimiento para determinar el volumen de descarga máximo de agua por ajuste del herraje por parte del usuario final.
 
APÉNDICE E
Informativo
E.1.- Ácido acético
Esta prueba es particularmente aplicable a estudios de investigación que tienen el efecto de alterar los parámetros del proceso de galvanoplastia en relación con el cromado decorativo sobre la base fundida a presión de acero o de zinc.
E.1.1 Una solución de cloruro sódico
La solución de cloruro sódico será una solución de sal disuelta en 5 ± 1 partes en peso de cloruro sódico en 95 partes de agua destilada conforme a lo establecido en la Tabla E1. El cloruro de sodio deberá ser conforme a lo descrito en la Tabla E2.
Tabla E1 - Especificaciones para el Agua destilada.
Parámetro
Límite
Conductividad eléctrica Max. (µS/cm @ 25ºC)
5,0
Resistividad eléctrica Min. (M-cm @ 25ºC)
0,2
pH a 25ºC
5,0 - 8,0
Carbono orgánico total máx. (µg/L)
Sin límite
Sodio máx. (µg/L)
50
Silicio max. (µg/L)
Sin límite
Cloro max. (µg/L)
50
Tabla E2 - Límites máximos permitidos para los niveles de impurezas en el Cloruro de Sodio
Descripción de las impurezas
Cantidad permisible
(en masa)
Total de impurezas
0.3 %
Haluros (bromuro, fluoruro y yoduro) excepto cloruro
< 0.1 %
Cobre
< 0.3 ppm
Antiglomerantes
Ninguno
 
E.1.2 Ajustar el pH de esta solución a un rango de 3.1 a 3.3 mediante la adición de ácido acético.
NOTA 1.- La solución inicial puede ajustarse a un pH de 3,0 a 3,1 con la expectativa de que el pH de la niebla recogida esté dentro de los límites especificados. Base el ajuste del pH inicial para la solución sobre los requisitos para mantener el pH requerido de las muestras recogidas.
E.1.3. Condiciones en la torre de saturación
Asegúrese de que la temperatura en la torre de saturación (torre de burbujas) sea de 47 ± 1 °C.
E.1.4 Condiciones en la Cámara de Salinización
Mantenga la zona de exposición de la cámara de niebla con la solución de pulverización a 35 ± 2 °C.
E.2.- Sal neutra
Esta prueba es particularmente aplicable a estudios de investigación que tienen el efecto de alterar la pintura, barniz, revestimientos de conversión y productos de revestimiento relacionados. Los recubrimientos de conversión son revestimientos para metales en los que la superficie del espécimen se convierte en el revestimiento mediante un proceso químico o electroquímico. Los ejemplos incluyen recubrimientos de conversión de cromato, revestimientos de conversión de fosfato, revestimiento en azul, recubrimientos de óxido negro sobre acero y anodización. Dichas conversiones, se utilizan para la protección contra la corrosión, para añadir color decorativo y como impresiones de pintura.
E.2.1 Solución de cloruro sódico
La solución de cloruro sódico será una solución de sal disuelta en 5 ± 1 partes en peso de cloruro sódico en 95 partes de agua destilada conforme a lo establecido en la Tabla E1. El cloruro de sodio deberá ser conforme a lo descrito en la Tabla E2.
E.2.2 El pH de la solución salina deberá ser tal que, cuando se atomice a 35 °C ± 2 °C, la solución recogida esté en el rango de pH entre 6,5 a 7,2. Antes de atomizar la solución, ésta deberá estar exenta de sólidos en suspensión. La medición del pH se realizará a 23 ± 3 °C. La medición del pH se registrará una vez al día (excepto los fines de semana o días festivos cuando no se interrumpa el ensayo de salinidad para exponer, reordenar o retirar las muestras de ensayo o para verificar y reponer la solución en el depósito). Para ajustar el pH se utilizará solamente hidróxido de sodio (NaOH) diluido, ácido clorhídrico (HCl) o hidróxido sódico de calidad reactiva (NaOH).
E.2.3 Condiciones en la torre de saturación
Asegúrese de que la temperatura en la torre de saturación (torre de burbujas) se encuentre entre 46 y 49 °C, tal como se señala en la Tabla E3.
Tabla E3 - Guía para determinar la Presión y temperatura en la parte superior de la torre de saturación para la prueba a 35°C.
Presión del aire (kPa)
Temperatura °C
83
46
96
47
110
48
124
49
E.3.- Ácido acético acelerado con cobre y sal (CASS)
Esta prueba es particularmente aplicable a estudios de investigación que tienen el efecto de evaluar el comportamiento de recubrimientos decorativos de cobre, níquel, cromo o níquel y cromo sobre acero, aleaciones de zinc, aleaciones de aluminio y plásticos. También es aplicable a las pruebas de aluminio anodizado.
E.3.1 Solución de cloruro sódico
Preparar la solución de sal disolviendo 5 partes en peso de sal en 95 partes de agua conforme a lo indicado en la Tabla E.1. La sal será cloruro de sodio (NaCl), grado de reactivo ACS o equivalente. El pH de esta solución debe estar entre 6,0 y 7,0. No se debe hacer ningún ajuste, si se observa que el pH está fuera de ese rango, existen impurezas o contaminación de la sal o el agua, por lo consiguiente la solución no se puede utilizar.
Añadir 0,25 g de cloruro de cobre de grado reactivo (CuCl2 2H2O) a cada litro de la solución salina, disolver y mezclar bien.
E.3.2 El pH de la solución salina-cobre se ajustará al rango de 3,1 a 3,3, medido en una muestra del aerosol recolectado, mediante adición de ácido acético glacial, grado de reactivo ACS o equivalente. La medición del pH se realizará a 25 °C. Antes de atomizar la solución, ésta deberá estar exenta de sólidos en suspensión.
E.3.3 Condiciones en la cámara salina
La duración de la prueba comenzará cuando la temperatura sea de 49 ± 1 °C y haya niebla en la cámara. Registre la temperatura dentro de la zona de exposición del gabinete cerrado dos veces al día por lo menos con 7 h de diferencia (excepto los sábados, domingos y días festivos cuando no se interrumpa la prueba de salpicadura para exponer, reordenar o quitar muestras de prueba o para verificar y reponer la solución en el depósito).
E.4.- Corrodkote:
Esta prueba es particularmente aplicable a estudios de investigación que tienen el efecto de evaluar el comportamiento de recubrimientos de cobre / níquel / cromo y níquel / cromo electrodepositados sobre acero, aleaciones de zinc, aleaciones de aluminio, plásticos y otros sustratos.
E.4.1 Solución de Corrodkote
Opción 1.- Preparar la suspensión de Corrodkote en un vaso de precipitados de vidrio disolviendo 0,035 g de nitrato cúprico de grado reactivo (Cu (NO3)2 3H2O), 0,165 g de cloruro férrico de grado reactivo ACS (FeCl3 6H2O) y 1,0 g de Cloruro de amonio (NH4Cl) grado reactivo ACS en 50 ml de agua destilada conforme a las especificaciones de la Tabla E1. Se añade en la solución 30 g de arcilla de calidad cerámica. Mezclar la suspensión a fondo y dejar reposar durante unos 2 min para que la arcilla se sature. Mezcle bien la mezcla antes de usarla.
Opción 2.- Un método alternativo para preparar la suspensión de Corrodkote puede ser la siguiente: Pesar 2,5 g de nitrato cúprico (Cu (NO3) 2 3H2O), disolver y diluir con agua destilada en un matraz aforado a exactamente a 500 ml. Pesar 2.50 g de cloruro férrico (FeCl3 6H2O), disolver y diluir con agua destilada en un segundo matraz aforado a exactamente 500 ml. (La solución de cloruro férrico se mantendrá en un lugar oscuro y se tapará con un tapón de goma o de vidrio cuando no esté en uso). La solución de cloruro férrico no debe tener más de 2 semanas de antigüedad, ya que las soluciones más antiguas se vuelven inestables. Pesar 50,0 g de cloruro de amonio (NH4Cl), disolver y diluir con agua destilada en un matraz aforado a exactamente 500 ml. A continuación, medir exactamente 7,0 ml de la solución de nitrato cúprico, 33,0 ml de solución de cloruro férrico y 10,0 ml de la solución de cloruro de amonio. Colóquelas en un vaso de precipitados al que se añaden ahora 30,0 g de arcilla. Agitar con un vaso agitador.
E.4.2 Aplicación de la solución
Aplique la solución de Corrodkote a la muestra utilizando una brocha limpia. Sumerja la brocha en la suspensión de Corrodkote y con un movimiento circular, cubra completamente el espécimen. A continuación, suavizar el revestimiento cepillando con la misma brocha ligeramente en una dirección. Dejar secar los especímenes a temperatura ambiente y a una humedad relativa inferior al 50 % durante 1 h antes de colocarlos en la cámara de humedad.
E.4.3 Condiciones en la Cámara de Humedad
La zona de exposición de la cámara de humedad se mantendrá a 38 ± 2 °C. La humedad relativa de la zona de exposición de la cámara se mantendrá entre el 80 y el 90 %, no se debe producir condensación en
ninguna de las partes.
Nota 1.- Se puede usar un ventilador o ventiladores en la cámara para mantener la temperatura y la humedad uniformes. La cantidad de circulación de aire en la cámara necesaria para mantener estas condiciones debe determinarse para cada cámara.
______________________________